Published:2011/7/26 2:08:00 Author:Ecco | Keyword: Timing controller | From:SeekIC

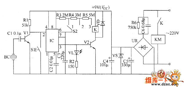
The timing controller circuit is composed of the power supply circuit, input control circuit, timing circuit and output control circuit, and it is shown as the chart. The power supply circuit is composed of the step-down capacitor C6, discharge resistor R6, bridge rectifier UR, filtering capacitors C5, C4 and the voltage regulator diode VS. The input control circuit is composed of the piezoelectric ceramic BC on electronic alarm clock, capacitor C1, resistors RI, transistor VI. Timing circuit consists of resistors R1 ~ R5, reset button S1, regular timing switch S2, capacitors C2 and C3, light-emitting diode VL, time-based integrated circuit IC.
Reprinted Url Of This Article:
http://www.seekic.com/circuit_diagram/Control_Circuit/Time_Control/Timing_controller_circuit_diagram_4.html
Print this Page | Comments | Reading(3)
Code: