Published:2011/6/6 5:12:00 Author:Felicity | Keyword: Bell of the Bicycle (the 4th) | From:SeekIC

Work of the circuit
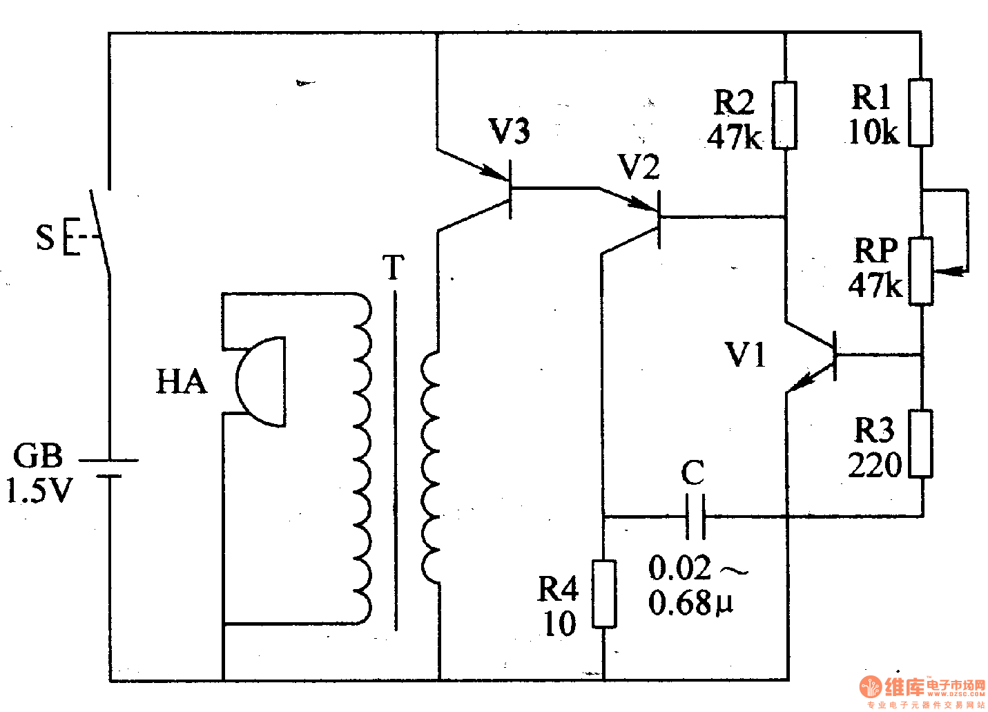
The circuit consists of LPO amplifying outputting circuit (transistor V1,V2, potentiometer RP, resistor R1-R4 and capacitor C) and power circuit (It is showed in picture 7-170.).
Press control button S and LPO begins to work. The signalwhich isproduced by LPOdrives HA to make sound “tick” after being amplified by V3.
Change the value of RP or C to change the volume.
Reprinted Url Of This Article:
http://www.seekic.com/circuit_diagram/Electrical_Equipment_Circuit/Video_Circuit/Bell_of_the_Bicycle_the_4th.html
Print this Page | Comments | Reading(3)
Code: