Position: Home > Circuit Diagram > power supply circuit > >Index 57
Low Cost Custom Prototype PCB Manufacturer

Index 57



Regulator DC-DC Circuit and Pin of Power Supply Monitor and its Main Features-MAX830/MAX833 DC-DC Regulator

Published:2011/9/14 0:17:00 Author:Zoey | Keyword: Regulator, DC-DC Circuit, Bipolar, PWM

Regulator DC-DC Circuit and Pin of Power Supply Monitor and its Main Features-MAX830/MAX833 DC-DC Regulator
MAX830/MAX833 refers to the bipolar, PWM, switched and step-down DC-DC regulator . Its input voltage ranges from 8.0V to 40.0V. Output voltage of MAX832 is adjustable. Output voltage of MAX831 is 3.3V, MAX833 3.0V. The switched frequency of MAX830/MAX833 is 100 kHz. Static current of MAX830/MAX833 is 8mA and output current of MAX830/MAX833 is 1A.   (View)

View full Circuit Diagram | Comments | Reading(785)

Regulator DC-DC Circuit and Pin of Power Supply Monitor and its Main Features-TA78DS05P Regulator

Published:2011/9/13 23:56:00 Author:Zoey | Keyword: Regulator, DC-DC Circuit, Three-terminal Regulators

Regulator DC-DC Circuit and Pin of Power Supply Monitor and its Main Features-TA78DS05P Regulator
The TA78DS05P and TA78DS10P three-terminal regulators can output fixed low-margin voltage, the maximum current output is 30mA, and in a spare state, the typical voltage will be 500μA. The minimum output voltage margin is below 0.3V, and the maximum input voltage is 29V and the power is 800mW. The working temperature varies from -40 to +85℃.This circuit itself has interior overcurrent, overtemperature and short circuit- proof devices, as soon as the voltage exceeds 60V, the power supply will be cut off.   (View)

View full Circuit Diagram | Comments | Reading(718)

Regulator DC-DC Circuit and Pin of Power Supply Monitor and its Main Features-MAX1649/MAX1651

Published:2011/9/13 23:47:00 Author:Zoey | Keyword: Regulator, DC-DC Circuit, High-efficiency, DC-DC Controller

Regulator DC-DC Circuit and Pin of Power Supply Monitor and its Main Features-MAX1649/MAX1651
The maximum input voltage of MAX1649/MAX1651 high-efficiency DC-DC controller is 16V, output voltage of MAX1649 is 5.0V,while output voltage of MAX1651 is 3.3V. And their output voltage can also be adjusted from 1.5V to16V. If the load is between 10mA to 1.5A, efficiency will exceed 90%. Output power is over 12.5W. The maximum power-off current is 5µA, switched frequency can reach 300kHz, maximum static current of the power supply is 80µA.   (View)

View full Circuit Diagram | Comments | Reading(773)

Bus-Storage Integrated Circuit

Published:2011/9/14 0:12:00 Author:Zoey | Keyword: Bus Storage, Integrated Circuit


ST7C08 is usually used to support to the use of CPU (M37221M6) for achieving control functions of digital TVs . 1 Features ST7C08 mainly consist of data recovery IC, parallel/ serial conversion, electrically erasable, programmable read-only memory, a high voltage (5V) pump / timing, start / stop logic, serial logic control, X / Y decode, address comparison, the data byte address / count and data output / recognition logic and other components. The inner circuit diagram and typical application circuit of the integrated block have been shown in Figure 1. 2 pin functions and data ST7C08 and its pin functions of the integrated circuit and relevant data have been listed in Table 1.   (View)

View full Circuit Diagram | Comments | Reading(695)

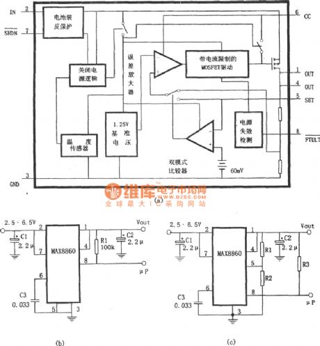
Low noise linear voltage regulator integrated circuit made by MAX8860

Published:2011/9/13 20:00:00 Author:leo | Keyword: Low noise, linear voltage regulator, integrated circuit

Low noise linear voltage regulator integrated circuit made by MAX8860
MAX8860 is a kind of low voltage difference, low noise linear voltage regulator integrated circuit. Its main features are as followings: Input voltage: 2.5 V to 6.5 V Dual mode: fixed voltage output and set voltage output. The output current can reach 200mA in either of these two modes. Low output noise: the value for nose is 60 mYrms. Power supply controlProtection circuit It is always used in communication devices and DSP central power supply, PCMCIA card, portable electric devices and so on. It has 1.25 V base power supply, differences amplifier, MOSFET driver, P channel MOSFET adjusting tune, inner feedback circuit and so on.   (View)

View full Circuit Diagram | Comments | Reading(984)

The regulator power supply(LT1587,LT1431S) used for voltage regulator power supply for driving micro processor

Published:2011/9/13 20:01:00 Author:leo | Keyword: Regulator power supply, voltage regulator power supply, driving micro processor

The regulator power supply(LT1587,LT1431S) used for voltage regulator power supply for driving micro processor
Picture (a) shows a micro processor power supply formed by LT1587-3.45. And picture (b) shows a regulator power supply with adjustable voltage and formed by LT1585. While picture (c) shows a micro processor power supply formed by LT1584 and LT1431. The values of output current of LT1584, LTl585 and LT1587 are separately 7A, 4.6 A and 3 A. They have feature of excess response to high speed and have a load adjusting rate of 0.5%, which are perfect for voltage regulator for driving micro processor. They have protection circuit against overheat.   (View)

View full Circuit Diagram | Comments | Reading(1573)

LED-74HC164-driven LED Disaply Circuit Design

Published:2011/9/14 10:10:00 Author:Joyce | Keyword: LED-driven , LED , Disaply , Design

LED-74HC164-driven LED Disaply Circuit Design
  (View)

View full Circuit Diagram | Comments | Reading(2595)

LED-driven LED Display Circuit Design

Published:2011/9/14 10:12:00 Author:Joyce | Keyword: LED-driven , LED, Display , Design

LED-driven LED Display Circuit Design
  (View)

View full Circuit Diagram | Comments | Reading(974)

Regulator DC-DC Circuit and Pin of Power Supply Monitor and MC34062 Detection Circuit

Published:2011/9/13 2:06:00 Author:Zoey | Keyword: Regulator, DC-DC Circuit, Detection Circuit

Regulator DC-DC Circuit and Pin of Power Supply Monitor and MC34062 Detection Circuit
MC34062/35062 refers to overvoltage-detection circuit. By detecting overvoltage, it can drive the overvoltage-proof circuit of the external extinction SCR. It has set typical values for short-circuit voltage, such as 5-V, 12-V, 15-V, 24-V and 28-V voltage of the power supply. The working voltage of the power supply is 3.0~40V, Current drove by SCR 200mA, maximum detection voltagle 40V, maximum current of interior resistance 10mA and working temperature 0~70℃. Working temperature of MC35062 is -55~+125℃. Pin 4~8 are used to set short-circuit voltage.   (View)

View full Circuit Diagram | Comments | Reading(928)

Regulator DC-DC Circuit and Pin of Power Supply Monitor and NJM2049 Switched Regulator-controlled Circuit

Published:2011/9/13 2:04:00 Author:Zoey | Keyword: Regulator, DC-DC Circuit, Pin, Switched Regulator, Positive output

Regulator DC-DC Circuit and Pin of Power Supply Monitor and NJM2049 Switched Regulator-controlled Circuit
NJM 2049 switched regulator-controlled circuit belongs to dual output circuit. It consists of an oscillator, 5-V reference voltage and a protection circuit. The two terminals output voltage independently. The maximum voltage of power supply is 20V.This circuit is dual-inline packaged and its power is 500mW, while power of microcapsule is 300mW. Working temperature of this circuitis -20~+75℃ and it has interior soft-start function.   (View)

View full Circuit Diagram | Comments | Reading(745)

Regulator DC-DC Circuit and Pin of Power Supply Monitor and NJM3254 Switched Regulator-controlled Circuit

Published:2011/9/13 1:50:00 Author:Zoey | Keyword: Regulator, DC-DC Circuit, Pin of Power Supply Monitor, Switched Regulator Circuit

Regulator DC-DC Circuit and Pin of Power Supply Monitor and NJM3254 Switched Regulator-controlled Circuit
The output terminal of NJM3254 switched regulator-controlled circuit can constitute single terminal or push-pull output. Its oscillation frequency exceed 100kHz. Current of the spare circuit is larger than 10mA. Maximum voltage of the power supply is 40V, and the power is 800mW.   (View)

View full Circuit Diagram | Comments | Reading(905)

Regulator DC-DC Circuit and Pin of Power Supply Monitor and its Main Features-REF-01 Reference Voltage Circuit(+10)

Published:2011/9/13 1:46:00 Author:Zoey | Keyword: Regulator, DC-DC Circuit, Pin of Power Supply Monitor, Reference Voltage Circuit

Regulator DC-DC Circuit and Pin of Power Supply Monitor and its Main Features-REF-01 Reference Voltage Circuit(+10)
REF-01 reference voltage circuit (+10V) has thefeatures such as high accuracy, low temperature drift and low noise. Its output voltage is 10V, output voltage error ±0.3%, output voltage adjustment range±3%, temperature drift 3×10-6/℃, output current 20mA, output voltage range 8~33v.Working temperature of REF-01 and REF-01A is -55~+125℃, and REF-01E, REF-01H and REF-01C is 0~+70℃. The circuit has an interior protection circuit.   (View)

View full Circuit Diagram | Comments | Reading(885)

Regulator DC-DC Circuit and Pin of Power Supply Monitor and its Main Features-REF-02 Reference Voltage Circuit(+5)

Published:2011/9/13 1:44:00 Author:Zoey | Keyword: Regulator, DC-DC Circuit, Pin of Power Supply Monitor, Reference Voltage Circuit

Regulator DC-DC Circuit and Pin of Power Supply Monitor and its Main Features-REF-02 Reference Voltage Circuit(+5)
REF-02 reference voltage circuit (+5V) has thefeatures such as high accuracy, low temperature drift and low noise. Its output voltage is 5V, output voltage error ±0.3%, output voltage adjustment range±6%, temperature drift 3×10-6/℃, output current 20mA, output voltage range 8~33v.Working temperature of REF-02A is -55~+125℃, and REF-02E, REF-02C and REF-02D is 0~+70℃. The circuit has an interior protection circuit.   (View)

View full Circuit Diagram | Comments | Reading(870)

Regulator DC-DC Circuit and Pin of Power Supply Monitor and its Main Features-Reference Voltage Circuit(+5)

Published:2011/9/13 1:42:00 Author:Zoey | Keyword: Regulator, DC-DC Circuit, Pin of Power Supply Monitor, Reference Voltage Circuit

Regulator DC-DC Circuit and Pin of Power Supply Monitor and its Main Features-Reference Voltage Circuit(+5)
REF-05 reference voltage circuit (+5V) has thefeatures such as high accuracy, low temperature drift and low noise. Its output voltage is 5V, output voltage error ±0.3%, output voltage adjustment range±6%, temperature drift 3×10-6/℃, output current 22mA, output voltage range 8~33v, maximum input voltage 40V and working temperature -55~+125℃. If the temperature drops to below 80℃, the power will be 500mW. The circuit has an interior short-circuit-proof circuit.   (View)

View full Circuit Diagram | Comments | Reading(857)

Regulator DC-DC Circuit and Pin of Power Supply Monitor and its Main Features REF-10 Reference Voltage Circuit

Published:2011/9/13 0:17:00 Author:Zoey | Keyword: Regulator, DC-DC Circuit, Pin of Power Supply Monitor, Reference Voltage Circuit

Regulator DC-DC Circuit and Pin of Power Supply Monitor and its Main Features REF-10 Reference Voltage Circuit
REF-10 reference voltage circuit (+10V) has thefeatures such as high accuracy, low temperature drift and low noise. Its output voltage is +10V, output voltage error ±0.3%, output voltage adjustment range±0.3%, temperature drift 3×10-6/℃, long-term stability 50×10-6/1000hour, output current 20mA, output voltage range 13~33v, maximum input voltage 40V and working temperature -55~+125℃. If the temperature drops to below 80℃, the power will be 500mW. The circuit itself has an interior short-circuit-proof circuit.   (View)

View full Circuit Diagram | Comments | Reading(724)

Regulator DC-DC Circuit and Pin of Power Supply Monitor and its Main Features REF-101High-voltage Reference

Published:2011/9/13 0:16:00 Author:Zoey | Keyword: Regulator, DC-DC Circuit, Pin of Power Supply Monitor, High Voltage Reference

Regulator DC-DC Circuit and Pin of Power Supply Monitor and its Main Features REF-101High-voltage Reference
Working voltage of REF 101 high voltage reference source can be as large as 35V(15V in general). The output voltage is 10V, accuracy±0.005V, maximum drift 1×10-6/℃,noise voltage 6mV, static current lower than 6µA, input voltage range 13.5V~35V and output current higher than ±10mA.   (View)

View full Circuit Diagram | Comments | Reading(763)

Regulator DC-DC Circuit and Pin of Power Supply Monitor and its Main Features SH1605A 5A Switched Regulator

Published:2011/9/13 0:13:00 Author:Zoey | Keyword: Regulator, DC-DC Circuit, Pin of Power Supply Monitor, Switched Regulator

Regulator DC-DC Circuit and Pin of Power Supply Monitor and its Main Features   SH1605A 5A Switched Regulator
The output current of SH1605A 5A switched regulators is 5A, and their output voltage ranges from 3.0V to 3.5V, the working frequency can be adjusted to 150kHz. The maximum voltage input is 40V, with the power of 20W. Working temperature of SH1605ASC is 0~+70℃, and SH1605ASM -55~+125℃. These regulators have interior frequency compensation and have high-speed soft free steering diodes, whose maximum positive current is 8.0A. 1Empty, 2 VREF, 3 Error Amplied Input ,4 CT, 5 Input, 6Empty, 7 Steering Diodes(Positive), 8 Output, frame ground.   (View)

View full Circuit Diagram | Comments | Reading(761)

Regulator DC-DC Circuit and Pin of Power Supply Monitor and its Main Features TA78DLOOP Regulator

Published:2011/9/13 0:15:00 Author:Zoey | Keyword: Regulator, DC-DC Circuit, Pin of Power Supply Monitor, Main Features

Regulator DC-DC Circuit and Pin of Power Supply Monitor and its Main Features   TA78DLOOP Regulator
The TA78DLOOP series Three-terminal Regulators (Positive output) can output fixed low-margin voltage, the maximum current output is 250mA, and in a spare state, the typical current will be 500μA. When the current input turns to be 200mA, the minimum margin between output voltage and input voltage is below 0.6V, the maximum input voltage is 29V and the power is 800mW. The working temperature is limited from -40 to +85℃.This circuit itself has interior overcurrent, overtemperature and short circuit- proof devices, as soon as the voltage exceeds 60V, the power supply will be cut off.   (View)

View full Circuit Diagram | Comments | Reading(782)

Regulator DC-DC Circuit and Pin of Power Supply Monitor and its Main Features-MAX641/642/643

Published:2011/9/13 2:37:00 Author:Zoey | Keyword: Regulator, DC-DC Circuit, Boost Converter, COMS

Regulator DC-DC Circuit and Pin of Power Supply Monitor and its Main Features-MAX641/642/643
MAX641/642/643 CMOS DC-DC boost converter is a switched inverted regulator, it has a interior MOS FET that has a peak of 325mA, this FET can constitute an inverted DC-DC converter with a fixed 10-W output. Therein, MAX 641 is 5V, MAX642 is 12V and MAX643 is 15V.For this converter, typical efficiency is 80% and outupt voltage error can be 5% or 10% and typical static current is 135µA. When the input voltage reaches 5V,oscillation frequency will be 45kHz and range of input voltage +2.0V~+16.5V. Maximum voltage of VOUT, LX and LBO terminal is 18V. Peak of output current of LX terminal is 325mA, LBO 50mA. If room temperature drops to below 50℃, power of DIP platic encapsulation will be 625mW, micro platic encapsulation will be 450mA, and ceramic encapsulation 800mW. Working temperature range of MAX641C/632C/643C is 0~+70℃, MAX641E/642E/643E -40~+85℃, MAX641M/642M/643M -55~+125℃. This converter has an interior circuit for low input voltage-detection   (View)

View full Circuit Diagram | Comments | Reading(798)

Regulator DC-DC Circuit and Pin of Power Supply Monitor and its Main Features-MAX662

Published:2011/9/13 2:36:00 Author:Zoey | Keyword: Regulator, DC-DC Circuit, Flash Reservoir, Programmable Power Supply

Regulator DC-DC Circuit and Pin of Power Supply Monitor and its Main Features-MAX662
MAX662 refers to Flash reservoir programmable power supply. For MAX 662, the output voltage range is +12V ±5%, output current is 30mA, power is 4.5~5.5V and static current is 320µA. When logically closed, the current of power supply can be limited to 70µA. External capacitance between C1+, C1-, C2+ and C2- is 0.22µF, while between VCC and VOUT connected to the ground is 0.1µF. The working temperature range is 0~+70℃.   (View)

View full Circuit Diagram | Comments | Reading(723)

Pages:57/291 At 204142434445464748495051525354555657585960Under 20