Published:2011/7/21 20:53:00 Author:qqtang | Keyword: liquid flowmeter | From:SeekIC

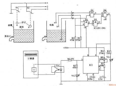
In industrial manufacturing, some situations need to measure the liquid flow and the rate. Here is to introduce the flowmeter which accumulates the liquid flowing time with ordinary octal bit computer, and then tests the distance between the poles according to the coverage of the liquid tank and the liquid level (set as 10cm), by which it computes the flow rate and volume of the liquid.The working principleThe liquid flowmeter consists of the liquid level detection control circuit, pulse generator and display circuit, see as figure 8-156.
Reprinted Url Of This Article:
http://www.seekic.com/circuit_diagram/Signal_Processing/The_liquid_flowmeter.html
Print this Page | Comments | Reading(3)
Code: