Published:2011/8/7 22:52:00 Author:Ecco | Keyword: inductive electronic doorbell | From:SeekIC

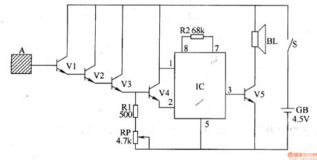
The inductive electronic doorbell circuit is composed of the inductive electronic switch and music generator circuit, and it is shown in Figure 3-115. Inductive electronic switch circuit is composed of the inductive electrode A, transistor Vl-V4 and the resistor R1, potentiometer RP components. Music generator circuit by the music integrated circuit IC, resistor R2, transistor V5 and speaker BL. Rl and R2 select the 1/4W carbon film resistors or metal film resistors. RP chooses the membrane variable resistor. Vl-V3 use 3DG6 or Sg013 silicon NPN transistors; V4 and V5 use C8050 or S8050, 3DG8050, 3DGl2 silicon NPN transistors. IC uses the KD9300 or CW9300 music circuit.
Reprinted Url Of This Article:
http://www.seekic.com/circuit_diagram/electrical_equipment_circuit/inductive_electronic_doorbell_1.html
Print this Page | Comments | Reading(3)
Code: