Position: Home > Circuit Diagram > Automotive Circuit > >Index 150
Low Cost Custom Prototype PCB Manufacturer

Index 150



Engine control circuit diagram

Published:2011/4/6 22:53:00 Author:muriel | Keyword: Engine

Engine control circuit diagram
Figure Engine control circuit diagram Welcome transshipment, the informations are come from Weiku e-market net( www.dzsc.com).   (View)

View full Circuit Diagram | Comments | Reading(621)

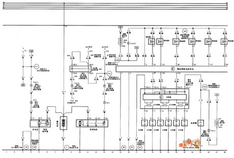
Audi A6 saloon car 2.4L/2.8L engine control system circuit diagram two

Published:2011/4/6 22:11:00 Author:muriel | Keyword: Audi, saloon car , 2.4L, 2.8L , engine control system

Audi A6 saloon car 2.4L/2.8L engine control system circuit diagram two
Fuel injector electronic control unit、detonation sensor、restrictor electronic control unit、engine speed sensor、coolant thermograph、automatic transmission electronic control unit and hall element circuit diagram as shown Welcome transshipment, the informations are come from Weiku e-market net( www.dzsc.com).   (View)

View full Circuit Diagram | Comments | Reading(3720)

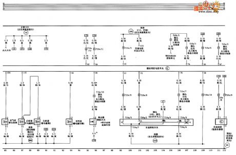
Audi A6 saloon car 2.4L/2.8L engine control system circuit diagram one

Published:2011/4/6 22:26:00 Author:muriel | Keyword: Audi, saloon car, 2.4L, 2.8L , engine control system

Audi A6 saloon car 2.4L/2.8L engine control system circuit diagram one
Storage battery、starter、AC generator、lockup relay、fuel injector electronic control unit、ignition system circuit digarm as shown Welcome transshipment, the informations are come from Weiku e-market net( www.dzsc.com).   (View)

View full Circuit Diagram | Comments | Reading(2915)

Fuel oil sensor control circuit diagram

Published:2011/4/6 22:51:00 Author:muriel | Keyword: Fuel oil sensor

Fuel oil sensor control circuit diagram
Figure Fuel oil sensor control circuit diagram Welcome transshipment, the informations are come from Weiku e-market net( www.dzsc.com).   (View)

View full Circuit Diagram | Comments | Reading(976)

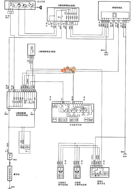
Dongfeng Citroen Picasso(2.0L) saloon car headlamp regulator circuit diagram

Published:2011/4/6 22:58:00 Author:muriel | Keyword: Dongfeng Citroen Picasso, 2.0L, saloon car , headlamp regulator

Dongfeng Citroen Picasso(2.0L) saloon car headlamp regulator circuit diagram
Dongfeng Citroen Picasso(2.0L) saloon car headlamp regulator circuit diagram as shown   (View)

View full Circuit Diagram | Comments | Reading(806)

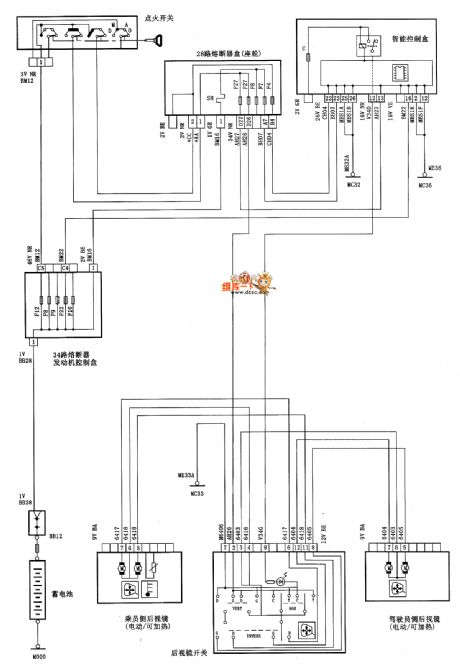
Dongfeng Citroen Picasso(2.0L) saloon car motor-driven rearview mirror circuit diagram

Published:2011/4/6 22:56:00 Author:muriel | Keyword: Dongfeng Citroen Picasso, 2.0L, saloon car , motor-driven rearview mirror

Dongfeng Citroen Picasso(2.0L) saloon car motor-driven rearview mirror circuit diagram
Dongfeng Citroen Picasso(2.0L) saloon car motor-driven rearview mirror circuit diagram as shown   (View)

View full Circuit Diagram | Comments | Reading(637)

Fuel injector control circuit diagram

Published:2011/4/6 22:43:00 Author:muriel | Keyword: Fuel injector

Fuel injector control circuit diagram
Figure Fuel injector control circuit diagram Welcome transshipment, the informations are come from Weiku e-market net( www.dzsc.com).   (View)

View full Circuit Diagram | Comments | Reading(1366)

parking lamp and automatic transmission control circuit diagram

Published:2011/4/6 22:37:00 Author:muriel | Keyword: parking lamp, automatic transmission

parking lamp and automatic transmission control circuit diagram
Figure parking lamp and automatic transmission control circuit diagram Welcome transshipment, the informations are come from Weiku e-market net( www.dzsc.com).   (View)

View full Circuit Diagram | Comments | Reading(837)

IAC、machine oil surface and oil pressure control circuit diagram

Published:2011/4/6 22:31:00 Author:muriel | Keyword: IAC, machine oil surface, oil pressure control

IAC、machine oil surface and oil pressure control circuit diagram
Figure IAC、machine oil surface and oil pressure control circuit diagram Welcome transshipment, the informations are come from Weiku e-market net( www.dzsc.com).   (View)

View full Circuit Diagram | Comments | Reading(1146)

Audi A6 saloon car 2.4L/2.8L engine control system circuit diagram four

Published:2011/4/6 22:02:00 Author:muriel | Keyword: Audi , saloon car, 2.4L, 2.8L , engine control system

Audi A6 saloon car 2.4L/2.8L engine control system circuit diagram four
Fuel injector electronic control unit、air flow sensor、cam adjust solenoid valve、induction manifold changeover valve sum speed control device(GRA) circuit diagram as swhon Welcome transshipment, the informations are come from Weiku e-market net( www.dzsc.com).   (View)

View full Circuit Diagram | Comments | Reading(1205)

Engine、I/P and VSS control circuit diagram

Published:2011/4/6 21:50:00 Author:muriel | Keyword: Engine, I/P , VSS

Engine、I/P and VSS control circuit diagram
Figure Engine、I/P and VSS control circuit diagram Welcome transshipment, the informations are come from Weiku e-market net( www.dzsc.com).   (View)

View full Circuit Diagram | Comments | Reading(672)

Buick MAF and EVAP control circuit diagram

Published:2011/4/6 21:48:00 Author:muriel | Keyword: Buick, MAF , EVAP

Buick MAF and EVAP control circuit diagram
Figure Buick MAF and EVAP control circuit diagram Welcome transshipment, the informations are come from Weiku e-market net( www.dzsc.com).   (View)

View full Circuit Diagram | Comments | Reading(876)

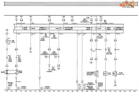
Audi A6 saloon car 2.4L/2.8L engine control system circuit diagram five

Published:2011/4/6 22:05:00 Author:muriel | Keyword: Audi, saloon car, 2.4L, 2.8L, engine control system

Audi A6 saloon car 2.4L/2.8L engine control system circuit diagram five
Twice air pump、footstep position sensor and cooling system circuit diagram as shown Welcome transshipment, the informations are come from Weiku e-market net( www.dzsc.com).   (View)

View full Circuit Diagram | Comments | Reading(667)

Buick A/C pressure sensor、TP、MAP control circuit diagram

Published:2011/4/6 21:46:00 Author:muriel | Keyword: Buick , A/C pressure sensor, TP, MAP

Buick A/C pressure sensor、TP、MAP control circuit diagram
Figure Buick A/C pressure sensor、TP、MAP control circuit diagram Welcome transshipment, the informations are come from Weiku e-market net( www.dzsc.com).   (View)

View full Circuit Diagram | Comments | Reading(1083)

Buick neutral gear switch control circuit diagram

Published:2011/4/6 21:44:00 Author:muriel | Keyword: Buick , neutral gear switch

Buick neutral gear switch control circuit diagram
Figure Buick neutral gear switch control circuit diagram Welcome transshipment, the informations are come from Weiku e-market net( www.dzsc.com).   (View)

View full Circuit Diagram | Comments | Reading(903)

Buick HO2S、EGR and PCM control circuit diagram

Published:2011/4/6 21:41:00 Author:muriel | Keyword: Buick , HO2S, EGR , PCM

Buick HO2S、EGR and PCM control circuit diagram
Figure Buick HO2S、EGR and PCM control circuit diagram Welcome transshipment, the informations are come from Weiku e-market net( www.dzsc.com).   (View)

View full Circuit Diagram | Comments | Reading(828)

Audi A6 saloon car 2.4L/2.8L engine control system circuit diagram six

Published:2011/4/6 21:38:00 Author:muriel | Keyword: Audi, saloon car, 2.4L, 2.8L , engine control system

Audi A6 saloon car 2.4L/2.8L engine control system circuit diagram six
Fuel pump、instrument assembly、vehicle speed sensor、engine oil pressure warning light、coolant temperature and coolant shortage warning light circuit diagram as shown Welcome transshipment, the informations are come from Weiku e-market net( www.dzsc.com).   (View)

View full Circuit Diagram | Comments | Reading(2161)

Buick HVAC and A/C compressor magnetic valve control circuit diagram

Published:2011/4/6 21:29:00 Author:muriel | Keyword: Buick, HVAC compressor magnetic valve, A/C compressor magnetic valve

Buick HVAC and A/C compressor magnetic valve control circuit diagram
Figure Buick HVAC and A/C compressor magnetic valve control circuit diagram Welcome transshipment, the informations are come from Weiku e-market net( www.dzsc.com).   (View)

View full Circuit Diagram | Comments | Reading(1981)

Audi A6 saloon car 2.4L/2.8L engine control system circuit diagram seven

Published:2011/4/6 21:25:00 Author:muriel | Keyword: Audi, saloon car , 2.4L, 2.8L, engine control system

Audi A6 saloon car 2.4L/2.8L engine control system circuit diagram seven
Brake switch and control pedal switch circuit diagram as shown Welcome transshipment, the informations are come from Weiku e-market net( www.dzsc.com).   (View)

View full Circuit Diagram | Comments | Reading(731)

Buick left and right engine coolant fan control circuit diagram

Published:2011/4/6 21:20:00 Author:muriel | Keyword: Buick, left and right engine coolant fan

Buick left and right engine coolant fan control circuit diagram
Figure Buick left and right engine coolant fan control circuit Welcome transshipment, the informations are come from Weiku e-market net( www.dzsc.com).   (View)

View full Circuit Diagram | Comments | Reading(747)

Pages:150/164 At 20141142143144145146147148149150151152153154155156157158159160Under 20