Published:2009/6/24 4:11:00 Author:May
Al amplifies and regulates the signal from the spark coil. A2 converts frequency to vol-tage so that its output is a voltage proportional to engine rpm. A3 compares the tachometer voltage with the reference voltage and turns on the output transistor at the set speed. Amplifier A4 is used to generate an audible tone whenever the set speed is exceeded. (View)
View full Circuit Diagram | Comments | Reading(1423)
Published:2009/6/24 4:03:00 Author:May
View full Circuit Diagram | Comments | Reading(0)
Published:2009/6/24 4:03:00 Author:May
View full Circuit Diagram | Comments | Reading(1373)
Published:2009/6/24 4:15:00 Author:Jessie
An LM386 audio power IC is set up as a feedback oscillator. Any supply from 6 to 12 V can be used. The circuit can drive a loudspeaker. (View)
View full Circuit Diagram | Comments | Reading(1416)
Published:2009/6/24 4:00:00 Author:May
Pulses from the distributor points are pas-sed through a current limiting resistor, rec-tified, and clipped at 4.7 volts. Via Q1 and the diode pump, a dc voltage proportional to engine rpm is presented to RV1; the sharp transfer characteristic of a CM0S gate, assisted by feedback, is used to enable the oscillator formed by the remaining half of the 4011. At the pre-set speed, a nonignorable tone emits from the speaker, and disappears as soon as the speed drops by three or four mph. (View)
View full Circuit Diagram | Comments | Reading(972)
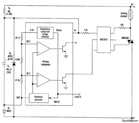
Published:2009/6/24 3:51:00 Author:May
The temperature sensor/controller (the TMP-01) is a monolithic device whose low power allows it to operate with a simple half-wave rectified power supply directly from the ac line. Such an ar-rangement greatly simplifies the power-supply design requirement to the point of only needing a few low-cost components to provide a single +6-Vdc supply.The TMP-01 is essentially a therrrtostat on a chip. It includes a linear temperature sensor (5 mV/K), and also has two comparators that switch at externally determined set points. These set points are established by resistively dividing the internal 2.5-V reference to set appropriate voltages on the inputs to the comparators.One comparator is used in this circuit to turn on the heating element when the temperature drops below 30℃; it corresponds to a voltage of 1.52V on the comparator's input. (View)
View full Circuit Diagram | Comments | Reading(0)
Published:2009/6/24 4:07:00 Author:Jessie
View full Circuit Diagram | Comments | Reading(1)
Published:2009/6/24 4:05:00 Author:Jessie
Local oscillator circuits for the NE602. (View)
View full Circuit Diagram | Comments | Reading(0)
Published:2009/6/24 3:55:00 Author:Jessie
Use of two LDR devices replaces the two vide light sources for the LDR devices. (View)
View full Circuit Diagram | Comments | Reading(560)
Published:2009/6/24 3:51:00 Author:Jessie


A circuit for isolating a variable resistor is shown. An optoisolator that has an LED and a photo-conductive cell (or photoresistor) is used. The current through the LED controls its brightness, which in turn determines the resistance between terminals A and B. The LED current is set by the voltage of the dc power supply and the value of the two resistors (R1 and R2). The fixed resistor (R1) is used to limit the current to a maximum of 20 mA (when the resistance of the potentiometer, R2, is set to zero ohms), otherwise, the LED might burn out. (View)
View full Circuit Diagram | Comments | Reading(3541)
Published:2009/6/24 3:52:00 Author:Jessie
This circuit is a TTL-to-TTL isolator circuit. The driver circuit is an open-collector TTL inverter (U1). When the input is high, then the output of the inverter is low. Thus, when the input is high, the output of U1 grounds the cathode end of the LED and causes the LED to turn on. (View)
View full Circuit Diagram | Comments | Reading(1315)
Published:2009/6/24 3:32:00 Author:May
M1 is a small hobby dc motor. (View)
View full Circuit Diagram | Comments | Reading(1361)
Published:2009/6/24 3:27:00 Author:May
This circuit varies the duty cycle, rather than the voltage. The two diodes control the positive and negative halves of the capacitor's charging cycle. (View)
View full Circuit Diagram | Comments | Reading(716)
Published:2009/6/24 3:24:00 Author:May
View full Circuit Diagram | Comments | Reading(0)
Published:2009/6/24 3:23:00 Author:May
Pressing S1 discharges C1 through R1, causing Q1 to cut off, forcing the output high. Once C1 is discharged below the VBE (ON) of Q1, switch bounce will have no effect on the output. (View)
View full Circuit Diagram | Comments | Reading(0)
Published:2009/6/24 3:22:00 Author:May
These circuits will cure problems caused by switch-contact bounce. The one shown in Fig.88-21A provides you a positive output pulse, and the one shown in Fig. 88-21B provides you a neg-ative output pulse. (View)
View full Circuit Diagram | Comments | Reading(0)
Published:2009/6/24 3:21:00 Author:May
When the switch is closed, it causes a change in the state of pins 1 through 8. This will provide a toggle flip-flop action. (View)
View full Circuit Diagram | Comments | Reading(840)
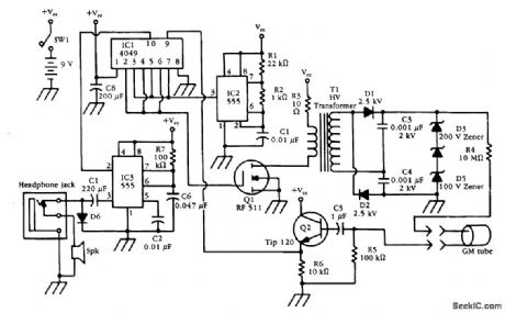
Published:2009/6/24 3:21:00 Author:May
An HV generator (IC1, IC2, Q1, T1, and associated components) power a G-M tube. A pulse from the GM tube is interfaced through Q2 and IC1 to pulse generator IC3, which drives a speaker. (View)
View full Circuit Diagram | Comments | Reading(745)
Published:2009/6/24 3:23:00 Author:Jessie
An SCR-controlled ac motor control circuit. This is a full-wave circuit and is best used when the load remains constant. (View)
View full Circuit Diagram | Comments | Reading(5173)
Published:2009/6/24 3:23:00 Author:Jessie
Pressing S1 discharges C1 through R1, causing Q1 to cut off, forcing the output high. Once C1 is discharged below the VBE (ON) of Q1, switch bounce will have no effect on the output. (View)
View full Circuit Diagram | Comments | Reading(1357)
| Pages:170/312 At 20161162163164165166167168169170171172173174175176177178179180Under 20 |