Published:2011/7/6 21:46:00 Author:qqtang | Keyword: small-capacitor, long-time timer


1.The small-capacitor and long-time timer of touch typeHere is to introduce a new small-capacitor and long-time timer of touch type, as it fixes the LEV on 5-pin of the control terminal in the time-based circuit, so the capacitor can get the time of several hours when its value is not large. The other feature of the circuit is that it is touch control, just touch the electrode plate with the finger, the timer will be triggered and gets into work.
(circuit principle) The small-capacitor and long-time timer of touch type is shown in figure 10-1.
(View)
View full Circuit Diagram | Comments | Reading(781)
Published:2011/7/6 21:56:00 Author:qqtang | Keyword: touch type, alarm circuit
Circuit principleThe touch type alarm circuit is shown in the figure, which consists of the power supply circuit, touch delay circuit, SCR switch circuit and negative resistance oscillator, 4 parts in total.The power supply circuit consists of VD1,VD2,C1,C2 and so on, which provides for the touch delay circuit with a 12V DC working current. The touch delay circuit consists of VT1 and so on, usually, VT1 is in blocked state, SCR VS is disable state without trigger voltage, the next circuit is not working without power.
(View)
View full Circuit Diagram | Comments | Reading(731)
Published:2011/7/6 22:09:00 Author:qqtang | Keyword: anti-robbery alarm, reception/emitting module
The circuit consists of the wireless emitter and reception control alarm. The emitter is powered by the button cell, whose size is small and it's easy to carry. Once something happened, just press the emitter key, the receiver would make loud alarm noise. The emitter circuit consists of the emitter RCM1A, button cell and emitting key; the wireless reception alarm consists of reception module RCM1B, the single steady trigger, compound oscillating circuit, audio booster and loudspeaker, power supply circuit and so on. (View)
View full Circuit Diagram | Comments | Reading(802)
Published:2011/7/6 22:36:00 Author:qqtang | Keyword: household, fuel gas alarm
The working principle of the device circuit is shown in figure 1. The circuit consists of the power supply circuit, sensor circuit, voltage control oscillator and alarm circuit, etc. The 220V mains is dropped to 5.5V or so by the power supply transformer T1, which is taken directly as the heating voltage of the sensor QM-N10 without rectification and filter. The control circuit is powered after it is rectified by U and filtered by C1. The resistance of the air sensitive resistor sensor QM-N10 is about dozens of kΩ in clean air, when it contacts with harmful gas, the conductance will rise up. (View)
View full Circuit Diagram | Comments | Reading(726)
Published:2011/7/6 22:47:00 Author:qqtang | Keyword: over-voltage protector, household appliance
The working principle of the device circuit is shown in figure 1. After the AC mains is stepped down and limited by capacitor C1, it is then rectified by VD1 and VD2, and then filtered by C2, finally, a 12v or so DC voltage is acquired. When the grid is normal, the regulated LED VDW can't be broken down and conducted, at this moment, triode VT is in the blocked state, the dual-way SCR VS is triggered and conducted, so the appliance connected with the outlet XS is getting power and work. If the voltage of the grid is rising up suddenly, over 250V, the voltage on the central point of RP will break down VDW. (View)
View full Circuit Diagram | Comments | Reading(1042)
Published:2011/7/6 22:52:00 Author:qqtang | Keyword: infrared sensor, security device
See as the circuit, it consists of the infrared sensor control circuit, relay control circuit, music generating circuit and so on, which can be used in infrared alarm, timing control and other spots. (View)
View full Circuit Diagram | Comments | Reading(1915)
Published:2011/7/6 22:58:00 Author:qqtang | Keyword: infrared sensor, security device
The figured circuit is assembled on the base of HT-7605 integrated circuit, whose power supply is AC step-down rectifier circuit, and its output control can be the SCR or relay, it can also fulfill multiple operation functions. (View)
View full Circuit Diagram | Comments | Reading(869)
Published:2011/7/6 23:18:00 Author:qqtang | Keyword: ultra-sonic wave, receiver circuit
The working voltage of the circuit is 9V, and its current is only 5mA, its frequency is in the range of 150~180kHz, the band width is about 20kHz, which make sure that only the pulses whose band width is over 70μs is passable and amplified. The input terminal of the receiver is directly connected with the sensor, i.e it is connected with the oscillator. When the ultra-sonic wave signal appears, the signal voltage on the basic pole of T1 is limited to a low value by the diodes D1 and D2. The transistors T1 and T5 compose the 2 stage high frequency amplifier, and then the pulse is rectified by D3.
(View)
View full Circuit Diagram | Comments | Reading(785)
Published:2011/7/7 0:01:00 Author:qqtang | Keyword: 4-channel, ultra-sonic wave generator
To remote control the projector, we often need 4 channel signals of different frequencies, i.e forward, backward, focus ahead focus backward, at the moment, the figured emitting circuit can be used. In the circuit, the oscillator consists of the transistor T, when the inductance L1 is stable, it is linked to different capacitors and generates signals of different frequencies. The figured V means forward, S means backward, S+ and S- mean focus ahead and focus backward respectively.
(View)
View full Circuit Diagram | Comments | Reading(959)
Published:2011/7/5 21:37:00 Author:Sue | Keyword: Fluorescent Lamp, Electronic, Ballast
The 220V voltage will provide the push-pull oscillate circuit with 280-300V working voltage after it is rectificated by VD3-VD6, filtrated by T1, soothing filtrated.
When the power is on, the pulse current will heat the fluorescent lamp ty C4,V7. When the push-pull oscillate circuit begins to work, C7's voltage reaches EL's discharge voltage. EL is illuminated. (View)
View full Circuit Diagram | Comments | Reading(7670)
Published:2011/7/6 9:13:00 Author:John | Keyword: Wound rotor, induction motor, serial resistor, 3KT
The circuit is as shown. Three time relays 1KT, 2KT and 3KT are used to automatically remove the rotor windings with three resistors of 1R, 2R and 3R. As a result, the purpose of automatically started to run has been achieved.
(View)
View full Circuit Diagram | Comments | Reading(2700)
Published:2011/7/6 9:12:00 Author:John | Keyword: bird voice, greenhouse flower
The circuit is shown, which consists of humidity sensor, detection circuit, temperature indicator, comparator circuit, SCR control heating circuit, bird voice circuit and exchanging buck rectifier circuit. RH is the humidity sensor, which uses the MS01-B type. When the relative humidity inside the greenhouse changes from 20% to 90%, its resistance can range with a few kΩ to hundreds of kΩ.
(View)
View full Circuit Diagram | Comments | Reading(1042)
Published:2011/7/6 9:12:00 Author:John | Keyword: micro-motor, PWM
View full Circuit Diagram | Comments | Reading(1591)
Published:2011/7/6 9:11:00 Author:John | Keyword: Gas leak, sound and light alarming, auto exhaust device
The circuit is as shown. It consists of the gas sensor, the relay exhaust fan control circuit, sound and light alarming circuit and AC buck rectifier circuit.
(View)
View full Circuit Diagram | Comments | Reading(742)
Published:2011/7/6 9:10:00 Author:John | Keyword: Gas, automatic language alarming, Gas leak
The circuit is as shown. It consists of the gas detection sensor, power switching control circuit, language voiced circuit and communication buck rectifier circuit. When the gas leak in the kitchen or living room reaches a certain concentration, the circuit will automatically start to exhaust through the exhaust fan. When the fan is started, a sentence said check for gas leak would be stated to warn the owner to pay attention to safety.
(View)
View full Circuit Diagram | Comments | Reading(982)
Published:2011/7/4 0:50:00 Author:John | Keyword: Vehicle
Vehicle vibration alarm circuit is shown. As for the circuit, ND-1 is the vibration sensor, which can be used to detect the state of the vehicle. When the car is hit, affected, lift, shaken, vibrations will be detected and control signals will be output. IC1 is the non-gate IC CD4093 with the four ends of Schmitt Trigger. It combines the non-gate IC1-1 and IC1-2 to form the l-second timer. It also combines the non-gate IC1-3 to form the low-frequency oscillator. When the vibration sensor ND-1 detects the vibration signal, it generates control signals to drive the l-second timer and low-frequency oscillator to work. Therefore, the piezoelectric ceramics HTD alarms. (View)
View full Circuit Diagram | Comments | Reading(1372)
Published:2011/7/4 0:47:00 Author:John
Lock control intelligent anti-theft with TX982 circuit is the lock intelligent alarm control unit designed for balcony’s anti-theft, just as shown in the figure. When the owner is out, the circuit automatically turns in to the alert state and the remote doorbell expires automatically. It isable to prevent the thief to sound out whether anyone at home through the bell If the thief climbed up the balcony for burglary, the circuit will immediately send an alarm up to 120dB sound rapidly. Therefore, the thief fears to escape quickly. Figure (a) shows a transmitter, which is installed at the gate. And figure (b) shows a receiving circuit, which is installed in the balcony’s ceiling.
(View)
View full Circuit Diagram | Comments | Reading(605)
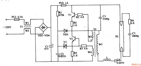
Published:2011/7/5 21:44:00 Author:Sue | Keyword: Fluorescent Lamp, Electronic, Ballast
When the power is on, the ac 220V voltage will provide the high-frequency oscillator with 280V working voltage after it is rectificated by VD1-VD4, filtrated by C1,C2.Transistor V1, V2 will begin to oscillate with a high frequency under the influence ofthe capacitor C3,C4,C6-C10 and T's winding W1-W3. There will be a high frequent voltage similar to sinusoidal waveform between A and B and the voltage will illuminate EL1 and E after it is put on filaments of EL1,EL2 by L1,C7-C10. (View)
View full Circuit Diagram | Comments | Reading(4121)
Published:2011/6/16 7:17:00 Author:Sue | Keyword: Scintillation, Caution, Light
In the daytime, RG has a low resistance value because of the light, and V is connected. IC's pin 4 has a low level. The multivibrator doesn't work. IC's pin 3 still has low level. VT is not connected and HL is not illuminated.
At night, RG has a high resistance value because of lack of light, and V is disconnected. IC 'spin 4 has a high level. The multivibrator begins to work. IC's pin 3 outputs low pulse signals. VT is connected when the signal is positive and is disconnected when the signal is negative. Hl begins to twinkle. (View)
View full Circuit Diagram | Comments | Reading(553)
Published:2011/7/5 21:56:00 Author:Sue | Keyword: Pendant Light, Controller
The first time the power switch S is connected, because C3's capacity is large, the moment S is connected, C3's voltage can't realise abrupt change, so IC's pin 14 outputs high level. V1 and V2 are disconnected. K1 is not connected. At this time, only the first group of illuminations EL1 are illuminated.
When S is connected quickly after disconnection, IC begins to work. Its pin 3 inputs a trigger high level pulse which will make trigger A1 reverse. Its pin 1 will output high level which will make V1 and K1 connected. K1's normally open contractor will be connected. Then the 2nd group of illuminations EL2 will be illuminated.
(View)
View full Circuit Diagram | Comments | Reading(652)
| Pages:217/312 At 20201202203204205206207208209210211212213214215216217218219220Under 20 |