Published:2011/6/24 8:19:00 Author:Nicole | Keyword: protection, Zener diode
View full Circuit Diagram | Comments | Reading(629)
Published:2011/6/26 8:13:00 Author:Borg | Keyword: regulated power supply
View full Circuit Diagram | Comments | Reading(730)
Published:2011/6/26 22:36:00 Author:Borg | Keyword: feedback, power supply
View full Circuit Diagram | Comments | Reading(664)
Published:2011/6/27 19:46:00 Author:Borg | Keyword: instrument amplifier, op-amp


The circuit is in figure 1. The principle of the circuit is not complex. To make the circuit balanced, then R1=R2, R3=R4 and R5=R6, as the feature of each capacitor can't be the same, so on Pin1 and Pin of A1 and A2, we add the reset potentiometer of VR1 and VT2, which is practical in real application. We assume that all the mismatch, dissonance and current of A1 and A2 are 0, the DMV gain will be:
The whole circuit is powered by two teams of positive and passive power supplies, which can amplify the forward or backward voltage.
(View)
View full Circuit Diagram | Comments | Reading(773)
Published:2011/6/24 4:35:00 Author:Nicole | Keyword: multimeter
View full Circuit Diagram | Comments | Reading(1538)
Published:2011/6/24 8:21:00 Author:Nicole | Keyword: current limiting protection, diode
View full Circuit Diagram | Comments | Reading(614)
Published:2011/6/27 9:58:00 Author:Borg | Keyword: regulated power supply
View full Circuit Diagram | Comments | Reading(1567)
Published:2011/6/26 8:24:00 Author:Borg | Keyword: reception circuit
Figure:The reception circuit composed of SJ05B/C (View)
View full Circuit Diagram | Comments | Reading(425)
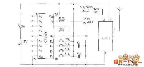
Published:2011/6/27 19:58:00 Author:Borg | Keyword: emitting component
SB-100 is a general remote control component, the model of the emitting component is SB-100ATX, the reception component is SB-100ARX. SB-100ATX is a high stability wireless remote control emitting circuit composed of SAW elements, whose circuit is almost the same with CS900.
Figure: The circuit of the emitting component SB-100ATX The circuit contains a loading oscillator circuit composed of the ultra-high frequency triode C3356 and the SAW element and a emitting encode circuit composed of the digital encoding circuit, see as the figure. SB-100ATX emitting component characterizes stable frequency. (View)
View full Circuit Diagram | Comments | Reading(547)
Published:2011/6/26 8:27:00 Author:Borg | Keyword: headphone amplifier, low-noise
The low-noise ecc83 headphone amplifier circuit is shown as above.
(View)
View full Circuit Diagram | Comments | Reading(901)
Published:2011/6/27 10:29:00 Author:Borg | Keyword: DC, regulated power supply, high-voltage
View full Circuit Diagram | Comments | Reading(1177)
Published:2011/6/27 10:18:00 Author:Borg | Keyword: alternative, switch, power supply
View full Circuit Diagram | Comments | Reading(1437)
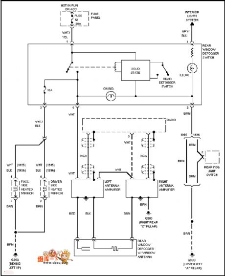
Published:2011/6/25 10:51:00 Author:John | Keyword: defogger, antenna amplifier
View full Circuit Diagram | Comments | Reading(1222)
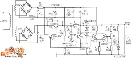
Published:2011/6/27 10:00:00 Author:Borg | Keyword: mixed voltage, regulated circuit
View full Circuit Diagram | Comments | Reading(688)
Published:2011/6/27 10:01:00 Author:Borg | Keyword: emitter circuit
Figure: The SB-50ALTX emitter circuit (View)
View full Circuit Diagram | Comments | Reading(528)
Published:2011/6/27 10:16:00 Author:Borg | Keyword: electric touch, filament lamp
The circuit is mainly made of the special chip SM7232, with the human touch of the touch chip at point M, it controls the ON/OFF and the dimming of the filament lamp, the maximum power load of the circuit is 500W. LED would better be installed near the touch chip, which can be the indicator in the dark. Considering the human security, two resistors of R6 and R7 are adopted. (View)
View full Circuit Diagram | Comments | Reading(1239)
Published:2011/6/27 10:20:00 Author:Borg | Keyword: stepless, voltage regulation
View full Circuit Diagram | Comments | Reading(699)
Published:2011/6/27 10:27:00 Author:Borg | Keyword: transistor, bile taste
The transistor bile taste sound adjusting circuit is shown as above.
(View)
View full Circuit Diagram | Comments | Reading(676)
Published:2011/6/27 10:32:00 Author:Borg | Keyword: stepless, regulated circuit, ordinary thyristors
View full Circuit Diagram | Comments | Reading(599)
Published:2011/6/27 10:34:00 Author:Borg | Keyword: stepless, regulated circuit, thyristors
View full Circuit Diagram | Comments | Reading(715)
| Pages:1694/2234 At 2016811682168316841685168616871688168916901691169216931694169516961697169816991700Under 20 |