Position: Home > Circuit Diagram > Index 2085
Low Cost Custom Prototype PCB Manufacturer

Circuit Diagram

Index 2085

74 series digital circuit of 74H62 4 input AND-OR expander

Published:2011/4/5 22:49:00 Author:Ecco | Keyword: digital circuit, 4 input , expander

74 series digital circuit of 74H62 4 input AND-OR expander
74H62 4 input AND-OR expander X=AB+CDE+FGH+IJ(when connecting to the X input terminal of 74H50, 74H53 or 74H55)   (View)

View full Circuit Diagram | Comments | Reading(574)

74 series digital circuit of 74LS63 hex current-reading interface gate

Published:2011/4/5 22:48:00 Author:Ecco | Keyword: digital circuit, hex current-reading, interface gate

74 series digital circuit of 74LS63 hex current-reading interface gate
74LS63 hex current-reading interface gate Y=A; The input current in low level becomes output voltage, the input current in high level becomes output voltage; The input current is lower than 50μA, the output is in low level, the input current is higher than 200μA, the output is in high level.   (View)

View full Circuit Diagram | Comments | Reading(689)

Continental-Ariston BCD-183 refrigerator

Published:2011/4/15 2:28:00 Author:Ecco | Keyword: Continental, Ariston , refrigerator

Continental-Ariston BCD-183 refrigerator
  (View)

View full Circuit Diagram | Comments | Reading(749)

Shen Nu Xi BCD-215 refrigerator

Published:2011/4/15 2:33:00 Author:Ecco | Keyword: Shen Nu Xi , refrigerator

Shen Nu Xi BCD-215 refrigerator
  (View)

View full Circuit Diagram | Comments | Reading(665)

Peier DB-88C electronic security devices for refrigerator

Published:2011/4/15 2:54:00 Author:Ecco | Keyword: Peier , electronic security devices , refrigerator

Peier DB-88C electronic security devices for refrigerator
  (View)

View full Circuit Diagram | Comments | Reading(721)

Simulation voltage limit device principle circuit

Published:2011/4/15 2:13:00 Author:Jessie | Keyword: Simulation voltage limit device, principle

Simulation voltage limit device principle circuit
  (View)

View full Circuit Diagram | Comments | Reading(535)

Rongsheng insulation automatic electric cooker circuit diagram

Published:2011/4/15 2:17:00 Author:Jessie | Keyword: insulation, automatic, electric cooker

Rongsheng insulation automatic electric cooker circuit diagram
  (View)

View full Circuit Diagram | Comments | Reading(1972)

Edifier subwoofer circuit

Published:2011/4/15 2:21:00 Author:Jessie | Keyword: subwoofer

Edifier subwoofer circuit
  (View)

View full Circuit Diagram | Comments | Reading(7683)

High-power tube amplifier circuit

Published:2011/4/15 2:24:00 Author:Jessie | Keyword: High-power tube, amplifier

High-power tube amplifier circuit
  (View)

View full Circuit Diagram | Comments | Reading(569)

6N16B Tube feet definition pins definition circuit

Published:2011/4/15 2:30:00 Author:Jessie | Keyword: Tube feet, definition, pins


  (View)

View full Circuit Diagram | Comments | Reading(699)

Hongqi ant-ilock braking system ABS circuit

Published:2011/4/15 2:31:00 Author:Jessie | Keyword: ant-ilock braking system, ABS

Hongqi ant-ilock braking system ABS circuit
  (View)

View full Circuit Diagram | Comments | Reading(519)

tda2003 amplifier application circuit

Published:2011/4/15 2:33:00 Author:Jessie | Keyword: amplifier application

tda2003 amplifier application circuit
  (View)

View full Circuit Diagram | Comments | Reading(2586)

12V Soft start regulated voltage power supply circuit

Published:2011/3/22 22:52:00 Author:muriel | Keyword: 12V, Soft start, regulated voltage power supply

12V Soft start regulated voltage power supply circuit
  (View)

View full Circuit Diagram | Comments | Reading(946)

Guangzhou fit rear window circuit diagram

Published:2011/4/14 21:41:00 Author:muriel | Keyword: Guangzhou fit, rear window

Guangzhou fit rear window circuit diagram
Guangzhou fit rear window circuit diagram is as shown   (View)

View full Circuit Diagram | Comments | Reading(579)

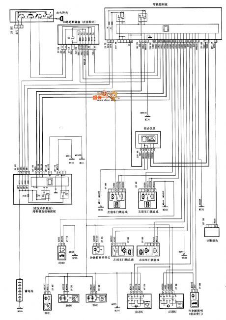
XSARA saloon car interior lighting circuit diagram

Published:2011/4/14 21:35:00 Author:muriel | Keyword: XSARA , saloon car , interior lighting

XSARA saloon car interior lighting circuit diagram
XSARA saloon car interior lighting circuit diagram is as shown   (View)

View full Circuit Diagram | Comments | Reading(1195)

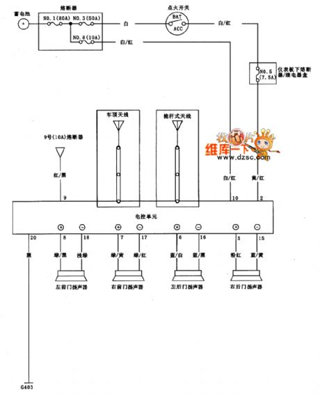
Guangzhou fit sound system circuit diagram

Published:2011/4/14 21:40:00 Author:muriel | Keyword: Guangzhou fit, sound system

Guangzhou fit sound system circuit diagram
Guangzhou fit sound system circuit diagram is as shown   (View)

View full Circuit Diagram | Comments | Reading(832)

Guangzhou fit motor-driven gate lock circuit diagram

Published:2011/4/14 21:39:00 Author:muriel | Keyword: Guangzhou fit , motor-driven gate lock

Guangzhou fit motor-driven gate lock circuit diagram
Guangzhou fit motor-driven gate lock circuit diagram is as shown   (View)

View full Circuit Diagram | Comments | Reading(618)

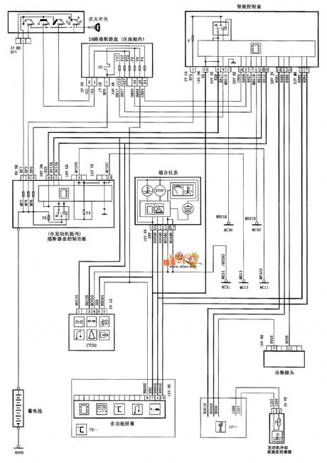
Guangzhou fit prevent starting system circuit diagram

Published:2011/4/14 21:38:00 Author:muriel | Keyword: Guangzhou fit, prevent starting system

Guangzhou fit prevent starting system circuit diagram
Guangzhou fit prevent starting system circuit diagram is as shown   (View)

View full Circuit Diagram | Comments | Reading(626)

XSARA saloon car engine coolant temperature(manual transmission) circuit diagram

Published:2011/4/14 21:34:00 Author:muriel | Keyword: XSARA , saloon car , engine coolant temperature, manual transmission

XSARA saloon car engine coolant temperature(manual transmission) circuit diagram
XSARA saloon car engine coolant temperature(manual transmission) circuit diagram is as shown   (View)

View full Circuit Diagram | Comments | Reading(915)

XSARA saloon car engine coolant temperature(automatic transmission) circuit diagram

Published:2011/4/14 21:34:00 Author:muriel | Keyword: XSARA , saloon car , engine coolant temperature, automatic transmission

XSARA saloon car engine coolant temperature(automatic transmission) circuit diagram
XSARA saloon car engine coolant temperature(automatic transmission) circuit diagram is as shown   (View)

View full Circuit Diagram | Comments | Reading(816)

Pages:2085/2234 At 2020812082208320842085208620872088208920902091209220932094209520962097209820992100Under 20