Position: Home > Circuit Diagram > power supply circuit > >Index 268
Low Cost Custom Prototype PCB Manufacturer

Index 268



Motorcycle pressurizer circuit diagram

Published:2011/4/1 2:59:00 Author:Rebekka | Keyword: Motorcycle pressurizer

Motorcycle pressurizer circuit diagram
Motorcycle pressurizer circuit diagram isshown as below.   (View)

View full Circuit Diagram | Comments | Reading(757)

Electric vehicle switching charging power supply circuit diagram

Published:2011/4/1 2:59:00 Author:Rebekka | Keyword: Electric vehicle , switching charging

Electric vehicle switching charging power supply circuit diagram
Electric vehicle switching charging power supply circuit diagram isshown as below.   (View)

View full Circuit Diagram | Comments | Reading(3939)

Lithium battery charging circuit diagram

Published:2011/4/1 2:58:00 Author:Rebekka | Keyword: Lithium battery charging

Lithium battery charging circuit diagram
Lithium battery charging circuit diagram is shown below.   (View)

View full Circuit Diagram | Comments | Reading(924)

Composed of DAC-80-CCD-V automatic reversible controlled power supply circuit diagram

Published:2011/4/1 2:57:00 Author:Rebekka | Keyword: Power Supply, Automatically Reversible

Composed of DAC-80-CCD-V automatic reversible controlled power supply circuit diagram
It is convenient to use digital switch to control it when the output voltage converses frequently. The circuit is shown as diagram. It is automatic reversible control power supply that needs 3 three bits reversible counter CD40192. Because D/A converter by three bits BCD input DAC-80-CCD-V. Counter CD40192 needs a inverter followed because DAD-80-CCD-V inputs by BCD complement. By LED screen it need the content of counter corresponds with the output voltage. Reversible switch S1~S3 need 2 switches to adjust direction that off the middle. Step time judges by the cycle of reversible clock and to choose proper time constant. Reset switch S4 zeros output voltage and cleared by the start. You can use D/A converter that BCD code is 16 when you need high resolution. Such as DAC169-16D can get 1mv resolution.   (View)

View full Circuit Diagram | Comments | Reading(905)

Constant current battery charger circuit consisting of CW117

Published:2011/3/31 4:25:00 Author:Joan | Keyword: Constant current battery charger

Constant current battery charger circuit consisting of CW117
  (View)

View full Circuit Diagram | Comments | Reading(791)

Constant current source circuit with output current adjusting from zero consisting of CW117

Published:2011/3/31 4:24:00 Author:Joan | Keyword: constant current source

Constant current source circuit with output current adjusting from zero consisting of CW117
  (View)

View full Circuit Diagram | Comments | Reading(542)

Tracking integrated voltage regulator consisting of two integrated voltage regulator circuit

Published:2011/3/31 4:23:00 Author:Joan | Keyword: Tracking integrated voltage regulator , integrated voltage regulator

Tracking integrated voltage regulator consisting of two integrated voltage regulator circuit
  (View)

View full Circuit Diagram | Comments | Reading(625)

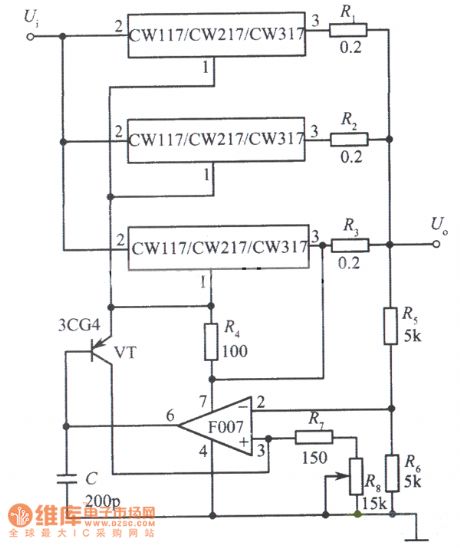
Three integrated voltage regulator CW117 parallel expanding output current circuit

Published:2011/3/31 4:22:00 Author:Joan | Keyword: integrated voltage regulator , parallel expanding output current circuit

Three integrated voltage regulator CW117 parallel expanding output current circuit
  (View)

View full Circuit Diagram | Comments | Reading(683)

Three integrated voltage regulator parallel expanding output current circuit

Published:2011/3/31 4:21:00 Author:Joan | Keyword: integrated voltage regulator , parallel expanding output current

Three integrated voltage regulator parallel expanding output current circuit
  (View)

View full Circuit Diagram | Comments | Reading(650)

Two integrated voltage regulator parallel expanding output current circuit

Published:2011/3/31 4:20:00 Author:Joan | Keyword: integrated voltage regulator , parallel expanding output current

Two integrated voltage regulator parallel expanding output current circuit
  (View)

View full Circuit Diagram | Comments | Reading(651)

Light control integrated voltage regulator (the output voltage increases when light on) circuit diagram

Published:2011/3/31 4:17:00 Author:Joan | Keyword: Light control , integrated voltage regulator

Light control integrated voltage regulator (the output voltage increases when light on) circuit diagram
  (View)

View full Circuit Diagram | Comments | Reading(527)

The power supply circuit diagram of LEO SRC-1491 type multiple frequency color display

Published:2011/4/10 22:08:00 Author:may | Keyword: power supply, LEO SRC-1491 type, multiple frequency, color display

The power supply circuit diagram of LEO SRC-1491 type multiple frequency color display
  (View)

View full Circuit Diagram | Comments | Reading(643)

10V 1A precision regulated power supply circuit

Published:2011/4/1 21:32:00 Author:may | Keyword: 10V 1A, regulated power supply, precision

10V 1A precision regulated power supply circuit
  (View)

View full Circuit Diagram | Comments | Reading(1183)

15V 6V two way stabilized voltage supply circuit

Published:2011/4/1 2:25:00 Author:may | Keyword: 15V 6V two way, stabilized voltage supply

15V 6V two way stabilized voltage supply circuit
  (View)

View full Circuit Diagram | Comments | Reading(494)

13V 2A simple stabilized voltage supply circuit

Published:2011/4/1 3:46:00 Author:may | Keyword: 13V 2A, stabilized voltage supply

13V 2A simple stabilized voltage supply circuit
  (View)

View full Circuit Diagram | Comments | Reading(609)

1500W inverter circuit

Published:2011/4/1 3:45:00 Author:may | Keyword: 1500W, inverter

1500W inverter circuit
  (View)

View full Circuit Diagram | Comments | Reading(4620)

150V stabilized voltage supply circuit

Published:2011/4/1 3:43:00 Author:may | Keyword: 150V, stabilized voltage supply

150V stabilized voltage supply circuit
  (View)

View full Circuit Diagram | Comments | Reading(644)

175V stabilized voltage supply circuit

Published:2011/4/1 3:44:00 Author:may | Keyword: 175V, stabilized voltage supply

175V stabilized voltage supply circuit
  (View)

View full Circuit Diagram | Comments | Reading(455)

High input voltage integrated stabilized voltage supply circuit 1

Published:2011/4/2 2:18:00 Author:may | Keyword: High input voltage, integrated, stabilized voltage supply

High input voltage integrated stabilized voltage supply circuit 1
  (View)

View full Circuit Diagram | Comments | Reading(547)

Delta alternate type UPS equivalent circuit

Published:2011/4/10 21:33:00 Author:may | Keyword: Delta alternate type

Delta alternate type UPS equivalent circuit
  (View)

View full Circuit Diagram | Comments | Reading(520)

Pages:268/291 At 20261262263264265266267268269270271272273274275276277278279280Under 20