Published:2011/5/17 2:24:00 Author:Ecco | Keyword: voltage feedback , op amp
MAX4265 ~ MAX4270 voltage feedback operational amplifier has a low distortion, it will remain extremely low distortion in the context of the entire bandwidth of driving 100Ω load. They provide excellent spurious free dynamic range (SFDR), when the frequency is lower than 5MHz-90dBc or better; the 100MHz is-60dBc. Single power supply voltage is +4.5 ~ +8.0 V, dual power supply voltage is ± 2.25 ~ ± 4.0V. These features of MAX4265 ~ MAX4270 make them be ideal for high-performance communications and signal processing applications, because these applications require very low distortion and wide bandwidth.
(View)
View full Circuit Diagram | Comments | Reading(645)
Published:2011/5/15 5:22:00 Author:Borg | Keyword: preamplifier circuit, self-reversal



BA3404F is an integrated circuit of low-voltage self-reversal reproducing preamplifer and frequency compensation.
1.the internal circuit and pin functions of BA3404FBA3404F contains two lines of balanced preamplifier circuits, tap pros and cons input shifting e-switch circuit and LED drive and bias circuits,etc.
2.main parameters of BA3404
(View)
View full Circuit Diagram | Comments | Reading(939)
Published:2011/5/16 20:52:00 Author:Christina | Keyword: amplifier circuit, single-supply, connection method
Integrated circuit TDA2030's single power amplifier connection method is as shown, the rated power is 14W. The power supply voltage is ±6~±18V. The output current is strong, and the harmonic distortion and the crossover distortion are small (±14V/4Ω,THD=0.5%).
(View)
View full Circuit Diagram | Comments | Reading(6959)
Published:2011/5/16 9:01:00 Author:Michel | Keyword: Basic Part Number, Regulating Circuit
View full Circuit Diagram | Comments | Reading(695)
Published:2011/5/16 21:10:00 Author:Sharon | Keyword: Power Amplifier
A-class Power Amplifier Circuit is shown in the figure. (View)
View full Circuit Diagram | Comments | Reading(4892)
Published:2011/5/16 21:34:00 Author:Sharon | Keyword: Internal Circuit
NTK3142PT1G and NTK3142PT5G internal circuitis shown in the figure:
(View)
View full Circuit Diagram | Comments | Reading(489)
Published:2011/5/17 1:47:00 Author:Robert | Keyword: ECG, Amplification
The ISO107 ECG Amplification Circuit is shown below.
(View)
View full Circuit Diagram | Comments | Reading(2554)
Published:2011/5/16 20:09:00 Author:Christina | Keyword: Haier, electric water heater
The Haier FCD-40 electric water heater circuit:
(View)
View full Circuit Diagram | Comments | Reading(2604)
Published:2011/5/16 19:20:00 Author:Christina | Keyword: Transistor, power amplifier
The transistor power amplifier circuit is as shown:
(View)
View full Circuit Diagram | Comments | Reading(1028)
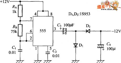
Published:2011/5/16 20:07:00 Author:Christina | Keyword: negative voltage, generating circuit
Figure: The timer ic555 negative voltage generating circuit (View)
View full Circuit Diagram | Comments | Reading(809)
Published:2011/5/16 20:31:00 Author:Christina | Keyword: Lark brand, recorder, principle circuit
The Lark brand L201 type recorder principle circuit is as shown:
(View)
View full Circuit Diagram | Comments | Reading(695)
Published:2011/5/16 20:19:00 Author:Christina | Keyword: Lotus brand, desktop recorder, schematic circuit diagram
The Lotus brand TSL814 type desktop recorder schematic circuit diagram is as shown:
(View)
View full Circuit Diagram | Comments | Reading(1713)
Published:2011/5/16 9:50:00 Author:Christina | Keyword: Pioneer, amplifier circuit
The Pioneer M22K amplifier circuit is as shown:
(View)
View full Circuit Diagram | Comments | Reading(3582)
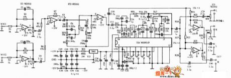
Published:2011/5/16 8:26:00 Author:Christina | Keyword: multi-channel, buffer, amplifier
The multi-channel buffer amplifier circuit is as shown:
(View)
View full Circuit Diagram | Comments | Reading(2165)
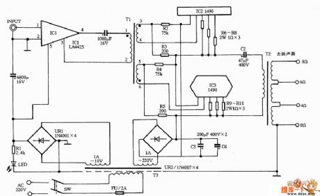
Published:2011/5/16 9:42:00 Author:Christina | Keyword: Weikeda, amplifier circuit
The Weikeda VPA-100 amplifier circuit is as shown:
(View)
View full Circuit Diagram | Comments | Reading(758)
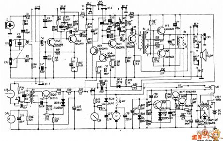
Published:2011/5/16 9:12:00 Author:Christina | Keyword: Spark, amplifier, power-amplifier
The Spark 765A amplifier power-amplifier circuit is as shown:
(View)
View full Circuit Diagram | Comments | Reading(2557)
Published:2011/5/16 8:58:00 Author:Christina | Keyword: Yong Zhen, amplifier, preamplifier circuit
The Yong Zhen 80ASE amplifier preamplifier circuit is as shown:
(View)
View full Circuit Diagram | Comments | Reading(642)
Published:2011/5/16 8:57:00 Author:Christina | Keyword: Yin Huang, amplifier, karaoke circuit
The Yin Huang A-888 amplifier karaoke circuit is as shown:
(View)
View full Circuit Diagram | Comments | Reading(4188)
Published:2011/5/17 1:42:00 Author:Ecco | Keyword: measuring , amplifier circuit
The top-level of the amplifier uses the measuring amplifier circuit, of which features are high precision operation, high input impedance, easy adjusting gain, excellent common-mode rejection ratio and low offset temperature drift and so on. A1, A2 in the circuit form the first sub-amplifier differential, A3 forms the sub-second differential amplifier circuit (subtraction circuit). R3 and R4, R5 form a deep negative voltage series feedback network. The first differential amplifier gain is 10 times. The second differential amplifier gain is 1 times. That the total gain of this circuit is 10 times. Measuring amplifier is connected with a single-ended input, double-ended output.
(View)
View full Circuit Diagram | Comments | Reading(669)
Published:2011/5/16 5:42:00 Author:Christina | Keyword: gain amplifier
The LMl3600 gain amplifier circuit is as shown:
(View)
View full Circuit Diagram | Comments | Reading(581)
| Pages:220/250 At 20201202203204205206207208209210211212213214215216217218219220Under 20 |