Published:2011/3/23 21:27:00 Author:muriel | Keyword: Low cost , CFL electronic ballast circuit, IGBT switch, MUR180
View full Circuit Diagram | Comments | Reading(3369)
Published:2011/3/23 21:29:00 Author:muriel | Keyword: IGBT , turn-off voltage waveform, hard switching , chopper circuit
View full Circuit Diagram | Comments | Reading(1531)
Published:2011/3/23 21:37:00 Author:muriel | Keyword: Bypass switch, IGBT
View full Circuit Diagram | Comments | Reading(659)
Published:2011/3/23 21:44:00 Author:muriel | Keyword: QRC , Soft Switching, flyback converter , schematic diagram
View full Circuit Diagram | Comments | Reading(1182)
Published:2011/3/23 21:48:00 Author:muriel | Keyword: IF, HVPS , PWM circuit, SG3524, PM10CSJ060


The connection of PWM signal and IPM intelligent power module PM10CSJ060 :
(View)
View full Circuit Diagram | Comments | Reading(921)
Published:2011/3/23 21:49:00 Author:muriel | Keyword: Driver , integrated circuit, TLP250
View full Circuit Diagram | Comments | Reading(9315)
Published:2011/4/12 22:44:00 Author:Rebekka | Keyword: Light control LED flashing
View full Circuit Diagram | Comments | Reading(629)
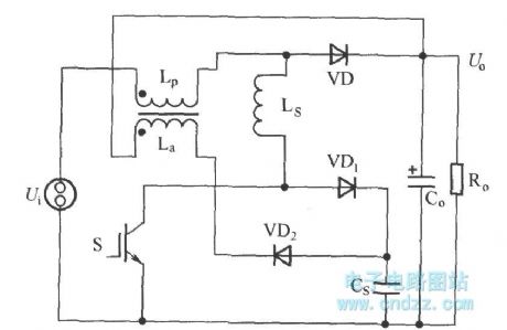
Published:2011/3/24 1:09:00 Author:muriel | Keyword: Regenerative, passive, lossless, buffer circuit
As shown in figure is a passive regenerative soft switch Boost converter, it is the traditional L + RCVD complex buffer circuit's improvement. Its improved place include: Remove the discharge resistance R with input power inductor Lp coupled miniwatt winding La instead of special power inductor L. (View)
View full Circuit Diagram | Comments | Reading(1085)
Published:2011/3/24 1:11:00 Author:muriel | Keyword: Forward ZVT-PWM converter , main circuit, schematic diagram
View full Circuit Diagram | Comments | Reading(510)
Published:2011/3/24 1:12:00 Author:muriel | Keyword: Forward Converter circuit
View full Circuit Diagram | Comments | Reading(608)
Published:2011/3/24 1:14:00 Author:muriel | Keyword: Sine wave , intermediate frequency , inverter main circuit
View full Circuit Diagram | Comments | Reading(991)
Published:2011/3/24 1:16:00 Author:muriel | Keyword: Unidirectional voltage source, HFDL , inverter block diagram
View full Circuit Diagram | Comments | Reading(584)
Published:2011/3/24 1:35:00 Author:muriel | Keyword: Capacitor voltage , self-balance, 5 level , Single-phase, translation circuit
View full Circuit Diagram | Comments | Reading(898)
Published:2011/3/24 1:38:00 Author:muriel | Keyword: Voltage sourece, three phase, inverter structure chart
View full Circuit Diagram | Comments | Reading(1960)
Published:2011/3/24 1:42:00 Author:muriel | Keyword: Cascade H-Bridge, multilevel, main circuit, converter
View full Circuit Diagram | Comments | Reading(1019)
Published:2011/3/24 1:43:00 Author:muriel | Keyword: Charge discharge, IGBT, turn-off , buffer, absorbing circuit
View full Circuit Diagram | Comments | Reading(599)
Published:2011/3/24 1:45:00 Author:muriel | Keyword: IR2110, drive circuit, level clamp function
View full Circuit Diagram | Comments | Reading(3289)
Published:2011/3/24 20:48:00 Author:muriel | Keyword: Double transform type, UPS, output transformer
View full Circuit Diagram | Comments | Reading(607)
Published:2011/3/24 20:51:00 Author:muriel | Keyword: single phase , full-bridge , equivalent circuit
View full Circuit Diagram | Comments | Reading(489)
Published:2011/4/12 22:06:00 Author:Ecco | Keyword: Electric appliances socket , connecting to zero
To connect the earth terminal of electric appliances socket to zero line in three-phase four-wire system, it can reach the purpose of protecting access to zero. It can be used on the protection of home appliances such as washing machines, refrigerators and so on. As these electric appliances work in wet environment, it needs to connect the earth terminal of electric appliances socket to zero line before entering family. Look figure 137. (View)
View full Circuit Diagram | Comments | Reading(540)
| Pages:450/471 At 20441442443444445446447448449450451452453454455456457458459460Under 20 |