Position: Home > Circuit Diagram > power supply circuit > Index 251
Low Cost Custom Prototype PCB Manufacturer

power supply circuit

Index 251



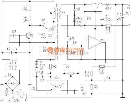
Color display switching power supply circuit diagram composed of STK7308

Published:2011/4/12 4:03:00 Author:Nicole | Keyword: color display, switching power supply

Color display switching power supply circuit diagram composed of STK7308
  (View)

View full Circuit Diagram | Comments | Reading(2617)

Switching power supply circuit diagram composed of STRS5941

Published:2011/4/12 4:03:00 Author:Nicole | Keyword: switching power supply

Switching power supply circuit diagram composed of STRS5941
  (View)

View full Circuit Diagram | Comments | Reading(2614)

The power supply circuit diagram of COMPAQ TE-1420Q type VGA multiple frequency color display

Published:2011/4/18 6:05:00 Author:May | Keyword: power supply, VGA, multiple frequency, color display

The power supply circuit diagram of COMPAQ TE-1420Q type VGA multiple frequency color display
  (View)

View full Circuit Diagram | Comments | Reading(1232)

The power supply circuit diagram of AST-TE1498 type multiple frequency color display

Published:2011/4/18 6:04:00 Author:May | Keyword: power supply, multiple frequency, color display

The power supply circuit diagram of AST-TE1498 type multiple frequency color display
  (View)

View full Circuit Diagram | Comments | Reading(572)

The power supply circuit diagram of SUNLIHT SM-1416 type color display

Published:2011/4/18 4:54:00 Author:May | Keyword: power supply, color display

The power supply circuit diagram of SUNLIHT SM-1416 type color display
  (View)

View full Circuit Diagram | Comments | Reading(563)

The power supply circuit diagram of TOPCON CN-1402 type SVGA color display

Published:2011/4/18 4:52:00 Author:May | Keyword: power supply, SVGA, color display

The power supply circuit diagram of TOPCON CN-1402 type SVGA color display
  (View)

View full Circuit Diagram | Comments | Reading(1033)

The power supply circuit diagram of TYSTAR TY-1411 type color display

Published:2011/4/18 4:42:00 Author:May | Keyword: power supply, color display

The power supply circuit diagram of TYSTAR TY-1411 type color display
  (View)

View full Circuit Diagram | Comments | Reading(630)

The power supply circuit diagram of TYSTAR TY-1412 type SVGA color display

Published:2011/4/18 4:46:00 Author:May | Keyword: power supply, SVGA, color display

The power supply circuit diagram of TYSTAR TY-1412 type SVGA color display
  (View)

View full Circuit Diagram | Comments | Reading(552)

The power supply circuit diagram of WYSE VGA-670 type multiple frequency color display

Published:2011/4/18 6:03:00 Author:May | Keyword: power supply, multiple frequency, color display

The power supply circuit diagram of WYSE VGA-670 type multiple frequency color display
  (View)

View full Circuit Diagram | Comments | Reading(726)

The power supply circuit diagram of VGA V-1415 type SVGA color display

Published:2011/4/18 4:41:00 Author:May | Keyword: power supply, SVGA, color display

The power supply circuit diagram of VGA V-1415 type SVGA color display
  (View)

View full Circuit Diagram | Comments | Reading(814)

The power supply circuit diagram of VOLTRON V-1501 type multiple frequency color display

Published:2011/4/18 4:38:00 Author:May | Keyword: power supply, multiple frequency, color display

The power supply circuit diagram of VOLTRON V-1501 type multiple frequency color display
  (View)

View full Circuit Diagram | Comments | Reading(1457)

The power supply circuit diagram of VGA V-1412 type EGA color display

Published:2011/4/18 4:40:00 Author:May | Keyword: power supply, EGA, color display

The power supply circuit diagram of VGA V-1412 type EGA color display
  (View)

View full Circuit Diagram | Comments | Reading(1185)

Nokia 232 type mobile phone charger circuit

Published:2011/4/18 6:54:00 Author:May | Keyword: mobile phone charger

Nokia 232 type mobile phone charger circuit
  (View)

View full Circuit Diagram | Comments | Reading(1180)

Pocket switching power supply charger circuit

Published:2011/4/18 6:59:00 Author:May | Keyword: Pocket, switching power supply, charger circuit

Pocket switching power supply charger circuit
  (View)

View full Circuit Diagram | Comments | Reading(646)

Nickel-cadmium battery automatic charger circuit diagram

Published:2011/4/18 7:07:00 Author:May | Keyword: Nickel-cadmium battery, automatic charger

Nickel-cadmium battery automatic charger circuit diagram
  (View)

View full Circuit Diagram | Comments | Reading(672)

The power suply circuit of practical neon light

Published:2011/4/18 6:58:00 Author:May | Keyword: power suply, neon light

The power suply circuit of practical neon light
  (View)

View full Circuit Diagram | Comments | Reading(855)

Motorcycle charger circuit diagram

Published:2011/4/18 7:03:00 Author:May | Keyword: Motorcycle charger

Motorcycle charger circuit diagram
  (View)

View full Circuit Diagram | Comments | Reading(834)

NI-MH battery quick charger circuit diagram

Published:2011/4/18 7:06:00 Author:May | Keyword: NI-MH battery, quick charger

NI-MH battery quick charger circuit diagram
  (View)

View full Circuit Diagram | Comments | Reading(757)

Neon light high voltage power supply circuit

Published:2011/4/18 7:04:00 Author:May | Keyword: Neon light, high voltage power supply

Neon light high voltage power supply circuit
  (View)

View full Circuit Diagram | Comments | Reading(2516)

The power supply circuit of energy saving emergency fluorescent light

Published:2011/4/18 2:33:00 Author:May | Keyword: The power supply, energy saving, emergency fluorescent light

The power supply circuit of energy saving emergency fluorescent light
  (View)

View full Circuit Diagram | Comments | Reading(610)

Pages:251/291 At 20241242243244245246247248249250251252253254255256257258259260Under 20