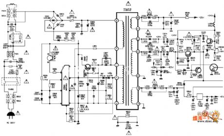
Published:2011/4/1 4:01:00 Author:Nicole | Keyword: tcl, TV power supply
View full Circuit Diagram | Comments | Reading(3504)
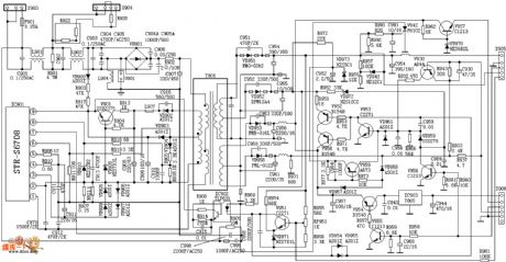
Published:2011/4/1 4:01:00 Author:Nicole | Keyword: TV power supply, tcl
View full Circuit Diagram | Comments | Reading(5524)
Published:2011/4/1 4:01:00 Author:Nicole | Keyword: TV power supply, Venus
View full Circuit Diagram | Comments | Reading(1882)
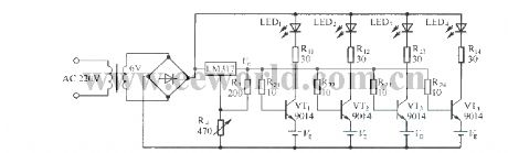
Published:2011/4/13 4:14:00 Author:Nicole | Keyword: voltage, socket
As shown in the figure, it can be usedfor thermoregulation(electric iron), dimming(lamp) and speed regulation(motor), When you want to use it, just put the plug in the socket, it is very convenient. V1 is bi-direction diode, V2 is 3CTSI TRIAC, adjusting RP can change the voltage of socket. (View)
View full Circuit Diagram | Comments | Reading(630)
Published:2011/3/30 3:20:00 Author:Nicole | Keyword: integrated switching power supply, Single-ended flyback
View full Circuit Diagram | Comments | Reading(804)
Published:2011/3/30 3:14:00 Author:Nicole | Keyword: switching regulator
View full Circuit Diagram | Comments | Reading(755)
Published:2011/3/30 3:10:00 Author:Nicole | Keyword: Output voltage, component
View full Circuit Diagram | Comments | Reading(792)
Published:2011/3/30 3:10:00 Author:Nicole | Keyword: step-expansion flow
View full Circuit Diagram | Comments | Reading(496)
Published:2011/4/13 4:24:00 Author:Nicole | Keyword: regulated power supply, integrated power tube
View full Circuit Diagram | Comments | Reading(635)
Published:2011/4/17 8:27:00 Author:Nicole | Keyword: charger
MAX1501 is a new type charge chip, it adopts MAX1501 torealize charger's simple design. MAX1501 can be set to single lithium ion battery charge controller, it also can be set to 3 nodes serial nicad, Ni-MH battery charge controller. The charger circuit composed of MAX1501 is shown as below.
(View)
View full Circuit Diagram | Comments | Reading(1239)
Published:2011/4/6 4:07:00 Author:Nicole | Keyword: positive output, integrated voltage regulator
View full Circuit Diagram | Comments | Reading(481)
Published:2011/4/12 4:36:00 Author:Nicole | Keyword: optical coupling, transformation
The circuit has the function of changing 0~10V input voltage into the frequency of optical isolator output terminal. Combined RM4151 converter with RC3403 four operational amplifiers, they will have high linearity. The four operational amplifiers are inverter, integrator, regulator and LED exciter. (View)
View full Circuit Diagram | Comments | Reading(665)
Published:2011/4/18 4:49:00 Author:Nicole | Keyword: Ni-Cd battery, automatic pulse charger
View full Circuit Diagram | Comments | Reading(612)
Published:2011/4/18 4:49:00 Author:Nicole | Keyword: Ni-Cd battery, automatic pulse charger
View full Circuit Diagram | Comments | Reading(814)
Published:2011/3/30 2:13:00 Author:muriel | Keyword: 0V to 50V, regulated voltage power supply
View full Circuit Diagram | Comments | Reading(618)
Published:2011/3/30 2:14:00 Author:muriel | Keyword: 1 to 30V, 5A, regulated voltage power supply
View full Circuit Diagram | Comments | Reading(732)
Published:2011/4/14 1:04:00 Author:muriel | Keyword: 5V , Collector output, serial and parallel combination , regulated power supply
View full Circuit Diagram | Comments | Reading(606)
Published:2011/4/18 2:44:00 Author:muriel | Keyword: 12V/5A , regulated power supply
In the circuit the current peak value is a certain value gothrough the limit of the resistor R4, and the output of DC current value is limited by the diodes. The former can adjust by potentiometer R8, the latter can beadjusted by potentiometer R2.
The main technical data: output voltage:U2=12V output current:I2=5A input voltage:U1=17.5V~26.3V internal resistance:R2≤40mΩ output voltage variable quantity: When output voltage U1=17.5V~26.3V, ΔU2=10mV; when output current I2=0A~5A(U1=constant), ΔU2=170mV; ambient temperature θu=0°C~60°C, ΔU2=24mV.
(View)
View full Circuit Diagram | Comments | Reading(2487)
Published:2011/4/14 21:54:00 Author:muriel | Keyword: 12V , sealed valve-regulated, lead acid battery , dual-level float, charger
View full Circuit Diagram | Comments | Reading(2025)
Published:2011/4/14 1:20:00 Author:muriel | Keyword: charging flow chart


The BQ2057 typical charging characteristic curve:
(View)
View full Circuit Diagram | Comments | Reading(734)
| Pages:247/291 At 20241242243244245246247248249250251252253254255256257258259260Under 20 |