Position: Home > Circuit Diagram > 555 Circuit > Index 42
Low Cost Custom Prototype PCB Manufacturer

555 Circuit

Index 42



555 refrigerator protection circuit 1

Published:2011/4/25 22:57:00 Author:Ecco | Keyword: 555 , refrigerator , protection

555 refrigerator protection circuit 1
The circuit is shown in Figure 13-6, the circuit is based on 555circuit to form power delay protection circuit. The connection of C1 makes pin 6 be in high level, and pin 3 be in low level when the power failure and supply again, SCR is cut off. C1 charges, so the pin 2 is lower than the trigger time of 1/3 vdd, that is the delay time td. Icon corresponding td parameter is about 6 minutes. Setting to 55, pin 3 outputs high level. SCR turns on, the refrigerator gets power and the working indicator LED is lit.   (View)

View full Circuit Diagram | Comments | Reading(963)

555 darkroom timer circuit 3

Published:2011/4/25 22:55:00 Author:Ecco | Keyword: 555, darkroom , timer circuit

555 darkroom timer circuit 3
As the figure 17-16 shown, the timing circuit is composed of two branches of 555, IC1 forms a timer, IC2 is a second signal metronome. AN1 is the timer button, clicking the AN1, 555 sets, J pulls in, light exposure lamp H1 is lit, safelight H2 is off. K1 is regular file, when the C1 (or C2) is charged to more than 2/3 threshold level, the 555 resets, J releases. H1 is off, H2 is lit, exposure ended. IC2 and RP2, R4, R5, C4 etc. form astable multivibrator, adjusting the RP2 make the oscillation be 1Hz. The output of drives red LED light by VT1.   (View)

View full Circuit Diagram | Comments | Reading(886)

555 Timekeeping audio circuit

Published:2011/4/25 22:18:00 Author:Ecco | Keyword: 555 , Timekeeping , audio circuit

555 Timekeeping audio circuit
The circuit is shown in Figure 14-31, it is a timing signal controlled multivibrator composed of 555. Pin 4 of 555 is the force reset terminal, when the pin voltage drops below 0.4V, the circuit will go to non-trigger state. Using the foot control to external timing signals, usually it shows a low potential, while the voltage of time signal being higher than 1V, the circuit turns and issues an audio time signal with about 400Hz. Pin 4 of 555 is connected to the output clock timing, or connected to the security and other sensing devices deflection point by a 10kΩ resistor. Once there is a high mutation, the speaker will issue a hasty sound, the parameters of oscillator can be changed by the R1, R2, C1.   (View)

View full Circuit Diagram | Comments | Reading(688)

Circuit Diagram of 555 Inductive-Switch Power Supplier

Published:2011/4/21 1:32:00 Author:Tina | Keyword: Inductive-Switch, Power Supplier


The figure as shown, 555 and R1、R2、C1 build up the astable multivibrator, the oscillation frequency is about 10KHZ, the duty cycle is nearly 50%. VT2、VT3 are used as the switch to amplify the current. When the oscillating square wave is high, VT2, VT3 will be conduction and then discharge to the LC; when the current is low, the energy storage of L supply power to the burden by the freewheeling diode circuit. When the condition is overvoltage, DW will breakdown and VT1 conduction saturated, C<0.7V, this process play the fuction of regulator and dynamic balance. Welcome to reprint, the information is from the Weiku Electronic Market Network (www.dzsc.com).   (View)

View full Circuit Diagram | Comments | Reading(564)

ACCORD combined meter circuit diagram

Published:2011/4/25 1:28:00 Author:Rebekka | Keyword: ACCORD, combined meter

ACCORD combined meter circuit diagram
ACCORD combined meter circuit diagram is shown as above.   (View)

View full Circuit Diagram | Comments | Reading(593)

ACCORD multiple control system circuit diagram

Published:2011/4/25 1:26:00 Author:Rebekka | Keyword: ACCORD, multiple control system

ACCORD multiple control system circuit diagram
  (View)

View full Circuit Diagram | Comments | Reading(553)

Accord Car navigation system circuit diagram

Published:2011/4/25 1:25:00 Author:Rebekka | Keyword: Accord car navigation system

Accord Car navigation system circuit diagram
  (View)

View full Circuit Diagram | Comments | Reading(998)

ACCORD combined meter circuit diagram 1

Published:2011/4/25 1:29:00 Author:Rebekka | Keyword: ACCORD, combined meter

ACCORD combined meter circuit diagram 1
ACCORD combined meter circuit diagram is shown as above.   (View)

View full Circuit Diagram | Comments | Reading(584)

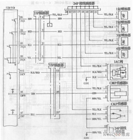
ACCORD 2003 models engine circuit diagram 6

Published:2011/4/25 1:36:00 Author:Rebekka | Keyword: ACCORD , 2003 models, engine

ACCORD 2003 models engine circuit diagram 6
ACCORD 2003 models engine circuit diagram is shown as above.   (View)

View full Circuit Diagram | Comments | Reading(533)

ACCORD anti-theft system circuit diagram 3

Published:2011/4/25 1:30:00 Author:Rebekka | Keyword: ACCORD , anti-theft system

ACCORD anti-theft system circuit diagram 3
ACCORD anti-theft system circuit diagram is shown as above.   (View)

View full Circuit Diagram | Comments | Reading(577)

ACCORD anti-theft system circuit diagram 1

Published:2011/4/25 1:31:00 Author:Rebekka | Keyword: ACCORD, anti-theft system

ACCORD anti-theft system circuit diagram 1
ACCORD anti-theft system circuit diagram is shown as above.   (View)

View full Circuit Diagram | Comments | Reading(561)

ACCORD anti-theft system circuit diagram 2

Published:2011/4/25 1:31:00 Author:Rebekka | Keyword: ACCORD , anti-theft system

ACCORD anti-theft system circuit diagram 2
  (View)

View full Circuit Diagram | Comments | Reading(561)

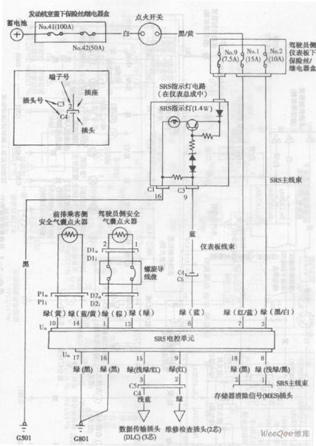
ACCORD airbag system circuit diagram

Published:2011/4/25 1:32:00 Author:Rebekka | Keyword: ACCORD , airbag system

ACCORD airbag system circuit diagram
ACCORD airbag system circuit diagramis shown as above.   (View)

View full Circuit Diagram | Comments | Reading(860)

ACCORD 2003 models engine circuit diagram 5

Published:2011/4/25 1:35:00 Author:Rebekka | Keyword: ACCORD , 2003 models , engine

ACCORD 2003 models engine circuit diagram 5
ACCORD 2003 models engine circuit diagram is shown as above.   (View)

View full Circuit Diagram | Comments | Reading(603)

ACCORD 2003 models engine circuit diagram 4

Published:2011/4/25 1:37:00 Author:Rebekka | Keyword: ACCORD , 2003 models , engine

ACCORD 2003 models engine circuit diagram 4
ACCORD 2003 models engine circuit diagram is shown as above.   (View)

View full Circuit Diagram | Comments | Reading(540)

ACCORD 2003 models engine circuit diagram 1

Published:2011/4/25 1:40:00 Author:Rebekka | Keyword: ACCORD , 2003 models , engine

ACCORD 2003 models engine circuit diagram 1
ACCORD 2003 models engine circuit diagram is shown as above.   (View)

View full Circuit Diagram | Comments | Reading(551)

ACCORD 2003 models engine circuit diagram 2

Published:2011/4/25 1:38:00 Author:Rebekka | Keyword: ACCORD , 2003 models , engine

ACCORD 2003 models engine circuit diagram 2
ACCORD 2003 models engine circuit diagram is shown as above.   (View)

View full Circuit Diagram | Comments | Reading(581)

ACCORD 2003 models engine circuit diagram 3

Published:2011/4/25 1:38:00 Author:Rebekka | Keyword: ACCORD, 2003 models , engine

ACCORD 2003 models engine circuit diagram 3
ACCORD 2003 models engine circuit diagram is shown as above.   (View)

View full Circuit Diagram | Comments | Reading(532)

Mitsubishi Pajero light off-road car circuit wiring harness circuit structure diagram

Published:2011/4/25 3:59:00 Author:Rebekka | Keyword: Mitsubishi Pajero, wiring harness

Mitsubishi Pajero light off-road car circuit wiring harness circuit structure diagram
Mitsubishi Pajero light off-road car circuit wiring harness circuit structure diagram is shown as above.   (View)

View full Circuit Diagram | Comments | Reading(5786)

The automatic refrigerator protection composed of 555

Published:2011/4/25 3:38:00 Author:Ecco | Keyword: automatic, refrigerator, protection , 555

The automatic refrigerator protection composed of 555
The chart shows the automatic refrigerator protection circuit. The protection is composed of the step-down circuit, undervoltage and overvoltage control circuit, delay circuit, leakage detection circuit and sound and light alarm circuit. Buck rectifier circuit provides DC voltage for the entire circuit. The protection has the functions of overvoltage and undervoltage protection, power delay, automatic power-off leakage, sound and light alarm and so on, thereby avoiding accidental damage caused to refrigerator.   (View)

View full Circuit Diagram | Comments | Reading(2373)

Pages:42/47 At 2041424344454647