Published:2011/9/3 10:33:00 Author:Zoey | Keyword: Time Circuit Diagram, Anti-jamming Performance
A Time circuit diagram for improving anti-jamming performance has been shown in following picture. In practical, high-frequency spark jamming, electromagnetism jamming as well as the absorption and release of relays often do harm to the circuit. This circuit has strong anti-jamming performance. BG3 and 2DW7 constitute a step-down voltage circuit, interfere the filter of 24V power supply. After increasing the magnitude of trigger pulse, BG1 and DW2 will constitute a high threshold inverting amplifier, small-magnitude jamming pulse will be prevented.BG2 and other resistances and capacitors are used to filter narrow pulse jamming. (View)
View full Circuit Diagram | Comments | Reading(777)
Published:2011/9/3 10:34:00 Author:Zoey | Keyword: One-hour, Timer Circuit
The one-hour timer circuit has been shown in following picture. This circuit adopts high input resistance FET to input operational amplifier 3140, so as to add timing scale of 555 timer to its 100 times. Choose proportion of R3/R2 to change the multiplier index. Delay time is T=[(R2+R3)/R2] (1386R1C1), parameter in the picture is T=100R1C1= 1 hour. (View)
View full Circuit Diagram | Comments | Reading(1382)
Published:2011/9/7 4:15:00 Author:Vicky | Keyword: schematic diagram, clock circuit
The circuit composition determines that the LED adopts anodic Nixie tube. It can use LQ5101BS general luminous diode and the driving triode can use 2SA1015 or 2SC1815 types which is easy to gain. Of cause, the triode can also use low-power triode such as S9012, S9013,S9014,2N5401,and 2N5555 etc. There are no special requirements for other components. To make the experiment easier, monolithic AT89C2051 can use DIP20P socket. The program need no debugging after written, and it can be copied to AT89C2051. What worth mentioning is that AT89C2051 is a flash program memorizer, and the program can be rewritten repeatedly, which makes it very easy to conduct experiments. (View)
View full Circuit Diagram | Comments | Reading(9161)
Published:2011/8/8 21:10:00 Author:Ecco | Keyword: Once timer controller
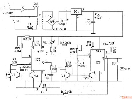
The once timer controller circuit is composed of the power supply circuit and timing control circuit, and it is shown in Figure 3-87. Power supply circuit is composed of the power switch Sl, fuse FU, power transformer T, rectifier diodes VDl-VD4, filter capacitors C4, C5, and three-terminal voltage regulator integrated circuit ICl. Timing control circuit is composed of the time-base circuits IC2, 1C3, resistors Rl-RlO, capacitors Cl-C3, potentiometers RPl, RP2, transistors Vl-V4, light-emitting diodes VLl, VL2, diode VD5, manual discharge button S2, function selector switch S3 and the relay K.
(View)
View full Circuit Diagram | Comments | Reading(993)
Published:2011/8/8 21:13:00 Author:Ecco | Keyword: Once timer controller
The once timer controller circuit is composed of the power supply circuit and timing control circuit, and it is shown in Figure 3-88. Power supply circuit is composed of the power control button Sl, normally open contact Kl of relay K, buck capacitor Cl, discharge resistor Rl, rectifier diodes VDl-VD4, filter capacitor C2 and zener diode V. Timing control circuit consists of the time-base integrated circuit IC, time delay selection switch S2, resistors R2-R5, capacitors C3, C4, light-emitting diode VL, relay K and diode VD5. Rl select the 1/2W metal film resistor.
(View)
View full Circuit Diagram | Comments | Reading(889)
Published:2011/8/8 21:19:00 Author:Ecco | Keyword: Cycle timing controller
The cycle timing control circuit is composed of the digital delay relays KTl-KT5, time relay KT6 and AC contactors KMl-KM4, and it is shown in Figure 3-89. KTl-KW are used to control the conduction time of 4-way timing control circuit. KT5 (the set time is 4 hours, which is the total of 4-way conduction time) is used to reset KTl-KW and make them work in cycle; KT6 provides for the KT5 reset conditions. KTl-KT5 use the JSl4S digital delay relays; KT6 uses JSl4 time relay. KMl-KM4 select the 220V AC power relay.
(View)
View full Circuit Diagram | Comments | Reading(878)
Published:2011/8/8 21:27:00 Author:Ecco | Keyword: Multi-function timer controller
The multi-function timing controller circuit is composed of the power supply circuit, clock signal generator, counting distributor, RS flip-flop and switch output circuit, and it is shown in Figure 3-94. Power supply circuit consists of the power transformer T, rectifier diodes VD3-VD6, filter capacitors Cl, C5, current limiting resistor R5 and Zener diode VS. Clock signal generator consists of the electronic watch, diode VDl, capacitor C2 and counter / divider integrated circuit lCl. Count divider circuit consists of the counter / divider integrated circuit IC2, resistors Rl, R2, timer selection switches Sl, S2 and reset button S4.
(View)
View full Circuit Diagram | Comments | Reading(825)
Published:2011/8/8 21:33:00 Author:Ecco | Keyword: Multi-function timer controller
The multi-function timing controller circuit is composed of the power supply circuit, pulse generator, delay control circuit and control implementation circuit, and it is shown in Figure 3-95. The power supply circuit consists of the step-down capacitor Cl, voltage regulator diode VS, rectifier diode VDl and filter capacitor C2. The pulse generator consists of the time-base ICl, resistors Rl, R2, potentiometer RP and capacitor C3. Delay control circuit consists of the decimal counting / pulse distributor circuit IC2, resistors R3, R4, diodes VD2-VD11, switches S1-S12. Control implementation circuit consists of transistor V, resistors R5, R6 and thyristor VT.
(View)
View full Circuit Diagram | Comments | Reading(1640)
Published:2011/8/11 2:24:00 Author:Rebekka | Keyword: expression timer
Digital display type timer has a clear display. It will show the digital pulse signal by digital display tube when the signal is coded by the number implement. This circuit introduces a digital display type timer. It's display unit is decided by the time-base signal. It can be a second and also can be the points or hour . But the digital display type timer for hour is too big. (View)
View full Circuit Diagram | Comments | Reading(1357)
Published:2011/8/11 2:42:00 Author:Rebekka | Keyword: High-precision, adjustable digital timer



The high precision quartz crystal oscillator is composed of the CD4060 and the 32768 Hz ac quartz crystal. It passes the internal multi-stage and separates frequency output a precise second source. It can form a high precision adjustable digital timer by peripherals multi-stage separate frequency band. It can provide accurate time signal for some instruments, and it can also be used for the precise timing control of equipment. Its componentsare shown in figure. (View)
View full Circuit Diagram | Comments | Reading(2088)
Published:2011/8/11 2:40:00 Author:Rebekka | Keyword: High-precision , time delay, timing controller
The low frequency RC roscillato oscillator is composed of CD4060 oscillator. It can output a long time base signal after passing the internal frequency division. When the long-time time base signal is divided by multi-level frequency again, a longer time delay time can be gotten, thenit form a high-precision time delay timing controller . The constitution circuit is shown as above. (View)
View full Circuit Diagram | Comments | Reading(1099)
Published:2011/8/9 17:59:00 Author:Vicky | Keyword: Precise Timer
The circuit is a pluggable timer for delaying the time of conducting power supply, R1 and C1 constitutes filter to reduce the peak of the noise, and R2 and C2 work to further promote the performance of the filter. There is a shunt regulator within the integrated circuit to reduce the noise of power grid. It can reduce the noise to 15000 times less. There is a RC timing component which is connected with the periphery of 2N1034 to work with the precise oscillator to drive a 12-grade binary counter, so that it comes to the proportion of 4069:1. When the state of the trigger end or the voltage of power supply is changed, then the state of output is changed only after 4095 cycles of oscillating. As for timing components of 3MΩ and 10μF, it means it takes them 24 hours of waiting time. Certainly, the required precise delay time can be acquired by adjusting the timing resistance. (View)
View full Circuit Diagram | Comments | Reading(1007)
Published:2011/8/9 18:00:00 Author:Vicky | Keyword: Precise Timer
LM567 is a frequency demodulating circuit. The circuit uses it as a two-frequency oscillator to generate the low-frequency pulse required by MP1826. The frequency of the central oscillating
ƒ0 is determined by C1, R2 and R3. ƒ0 is output by 3 pin of LM567, and 2 ƒ0 output by 8 pin can change the time constant of the circuit. ƒ0 varies between 0.01Hz to 500kHz. In this circuit, ƒ0 is 4Hz. When the circuit is on, MP1826 firstly reset, and meanwhile D1 go out after twinkling several times. In the low-frequency pulse input MP1826, pin 10 changes to high level after T time, and pin 11 changes to high level while pin 10 changes to low level after another T2 time; pins from 12 to 17 work in the same manner. When the pin 8 is grounding, pin 24 changes to high level after a period of time of 105×T2. Then the timing of the circuit ends. If the parameters of the components remain unchanged, there are 18 grades of timing of the circuit. (View)
View full Circuit Diagram | Comments | Reading(2073)
Published:2011/8/8 3:43:00 Author:Ecco | Keyword: Cycle timing controller
The cycle timing control circuit is composed of the power supply circuit and timing control circuit, and it is shown in Figure 3-90. Power supply circuit is composed of the fuse FU, power transformer T, bridge rectifier UR, filter capacitor C3, three-terminal voltage regulator integrated circuit IC2, current limiting resistor Rl and the power indicator LED VLl. Timing control circuit is composed of the time-base integrated circuit ICl, relay K, potentiometers RPl, RP2, resistor R2, capacitors Cl, C2, working indicating LED VL2 and diode VD. Rl and R2 use the 1/4W carbon film resistors or metal film resistors. RPl and RP2 use the small solid potentiometers or variable resistors.
(View)
View full Circuit Diagram | Comments | Reading(844)
Published:2011/8/8 3:27:00 Author:Ecco | Keyword: Cycle timing controller
The cycle timing controller circuit is composed of the power supply circuit, timer and control implementation circuit, and it is shown in Figure 3-92. The power supply circuit is composed of the step-down capacitor C2, discharge resistor R3, bridge rectifier UR, voltage regulator diode VS, current limiting resistors R4, R5, filter capacitor C3 and power indicator light-emitting diode VL. The timer circuit consists of the counter / divider integrated circuit IC and resistors Rl, R2, R6, capacitor Cl and diodes VD2-VD4. Rl, R2, Cl and lC form the clock oscillator circuit with the oscillation signal period (T) determining by the value of R2 and Cl.
(View)
View full Circuit Diagram | Comments | Reading(1131)
Published:2011/8/8 3:47:00 Author:Ecco | Keyword: Cycle timing controller
The cycle timing control circuit is composed of the power supply circuit, ultralow frequency oscillator, display driver circuit, counting flip-flop and control implementation circuit, and it is shown in Figure 3-91. The power supply circuit consists of the step-down capacitor C6, discharge resistor Rl5, rectifier diode VDl, voltage regulator diode VS and filter capacitor C5. Ultralow frequency oscillator consists of the dual D flip-flop IC IC2 (a D flip-flop which is inside of IC2) and electronic switch circuit ICl, potentiometers RPl, RP2, resistors Rl, R2, capacitors Cl, C2, diodes VD3, VD4.
(View)
View full Circuit Diagram | Comments | Reading(1369)
Published:2011/8/7 4:58:00 Author:Sophia | Keyword: Reflection loss bridge type circuit, measure impedance matching
In the high-frequency circuits, impedance matching is the key. If the problems of impedance mismatch and signal reflection appear, which will produce a standing wave to cause the abnormal condition of the signal transmission .
For example, in a 50Ω transmission line, if you connect a 50Ω load impedance, then all power is supplied to the load. Of course, it is the normal state when reflection power is 0.
When mismatch state is showed, the reflection coefficient, standing wave ratio (VSWR: Volt-age Standing Wave Ratio) and mismatch losses (ie reflection loss) and other terms can be used. (View)
View full Circuit Diagram | Comments | Reading(1257)
Published:2011/8/4 5:54:00 Author:Robert | Keyword: Inverse-Counting, Digital-Display, Timing, Controller
By using the AC power's 50Hz output frequency for frequency demultiplication, it could get kinds of different frequency's time-base pulses. This circuit uses lmin's time length as the timer's time-base standard. By the counter's counting, decoding and finally the nixietube would display the time. The circuit uses inverse-counting timing mode. The user should firstly predetermine the needed timing time by presetting the switch. Then by the subtraction counting to reduce the predetermined time step by step. When the predetermined time is reduced to 0, the counter would stop counting and output the control signal to make the relay have a action. Bucause the circuit can choose the presetting timing on or timing off, so it is very easy to use. Its circuit is shown in the picture. (View)
View full Circuit Diagram | Comments | Reading(8387)
Published:2011/8/4 8:06:00 Author:Robert | Keyword: Timing, Quartz, Electronic Clock, IC
The pulse signal, which provided from the quartz electronic clock IC, has high accuracy. So it is widely used not just in quartz electronic clock, but also in time-base circuit and timing circuit. The picture shows the second pulse signal generator principle circuit composed of quartz electronic clock IC. The IC's working voltage is provided from positive voltage drop of two rectifier diodes (2CP). The power could be selected during 1.5V~15V. And also two detector diodes (2CP) and a triode (3CG) make up the NAND gate logic circuit. When the circuit is working, the output port (triode's collector polar) could get sable and accurate second signal. The circuit is connected a external 32.768kHz quartz crystal and a 5~20pF variable capacitor for frequency micro-adjustment. The quartz electronic clock IC can use the low-frequency type clock circuit, such as H5544 or LH5093 and so on. (View)
View full Circuit Diagram | Comments | Reading(3090)
Published:2009/7/13 2:34:00 Author:May
Provides three different outputs at predetermined time intervals for initializing conditions during startup or for activating test signals in sequence. Uses three Texas Instruments SN52555 or SN72555 timers which are interchangeable with other 555 timers. Values of R and C at output of each timer determine delays (T=1.1RC). With values shown below timers, output A is 5 V for interval of 1.1 s after switch is closed. At end of this interval, output B goes to 5 V for 0.5 s, after which output C goes to 5 V for 1.5 s to complete sequence. Supply can be 5-15 V.- The Linear and Interface Circuits Data Book for Design Engineers, Texas Instruments, Dallas, TX, 1973, p 7-53-7-61. (View)
View full Circuit Diagram | Comments | Reading(1472)
| Pages:2/6 123456 |