© 2008-2012 SeekIC.com Corp.All Rights Reserved.
Published:2011/7/26 2:12:00 Author:Ecco | Keyword: Timing controller
The timing controller circuit is composed of the power regulator circuit, timing time selection circuit, Schmitt trigger circuit and delay control circuit, and it is shown as the chart. Power regulator circuit consists of the start button S1, power transformer T, bridge rectifier UR, filter capacitor C1 and three-terminal voltage regulator integrated circuit IC1. Timing time is composed of selector switch S2, resistors R1 ~ R7. R1 ~ R16 select the 1/4W carbon film resistors. VD chooses the 1N4148 silicon switch diode.
(View)
View full Circuit Diagram | Comments | Reading(655)
Published:2011/7/26 2:15:00 Author:Ecco | Keyword: Timing controller
The timing controller circuit is composed of the power supply circuit, timing control circuit and control implementation circuit, and it is shown as the chart. Power supply circuit is composed of the power switch S1, fuse FU, power transformer T, rectifier diodes VD1 ~ VD4, filter capacitors C4, C5, and three-terminal voltage regulator integrated circuit IC1. Timing controller circuit is composed of the time-base circuits IC2, IC3, resistors R1 ~ R1O, capacitors C1 ~ C3, potentiometers RP1, RP2, transistors V1 ~ V4, light-emitting diodes VL1, VL2, manual discharge button S2 and function selector switch S3.
(View)
View full Circuit Diagram | Comments | Reading(700)
Published:2011/7/26 2:58:00 Author:Ecco | Keyword: primary timing controller
The primary timing controller circuit consists of the clock generator, divider, programming unit, driver controller and alarm, etc., and it is shown in Figure 3-83. Clock generator circuit is composed of an internal time-base circuit of the dual time-base integrated circuit ICl and the resistors R2 and R3, potentiometer RP, capacitor Cl and so on. Divider is a dual decade counter integrated circuit IC2. Programmer is reversible counter IC IC3, and 1C4 take into decimal subtraction counter IC. Drive control circuit consists of transistors Vl and V2, resistors Rl5 and Rl, diode VDl and relay K.
(View)
View full Circuit Diagram | Comments | Reading(1603)
Published:2011/7/26 3:01:00 Author:Ecco | Keyword: Primary timing controller
The timing controller circuit consists of the power supply circuit, input control circuit, timing circuit and output control circuit and other components, and it is shown in Figure 3-84. The power supply circuit is composed of step-down capacitor C6, resistor R6, bridge rectifier UR, filtering capacitors C5, C4 and three terminal integrated voltage regulator IC2. Input control circuit consists of the capacitor Cl, transistor Vl, resistor Rl and switch Sl. Timing circuit consists of the time-base integrated circuit ICl and the external components. Output control circuit consists of transistor V2, relay K and diode VD and other components.
(View)
View full Circuit Diagram | Comments | Reading(856)
Published:2011/7/26 3:04:00 Author:Ecco | Keyword: Primary timing controller
The primary timing controller circuit is composed of the power supply circuit and timing control circuit, and it is shown in Figure 3-85. Step-down power supply circuit is composed of the capacitor Cl, resistors Rl, R2, voltage regulator diodes VS, rectifier diode VD and filter capacitor C2. Timing control circuit consists of lC, control buttons Sl, S2, capacitors C3-C7, resistors R3-R5, quartz crystal oscillators BC, thyristor VT and light-emitting diodes VLl-VL6. Rl and R5 select the 1/2W carbon film resistors or metal film resistors.
(View)
View full Circuit Diagram | Comments | Reading(826)
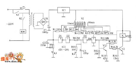
Published:2011/7/26 3:07:00 Author:Ecco | Keyword: Primary timing controller
The primary timing controller circuit is composed of the power regulator circuit, timing time selection circuit, Schmitt trigger control circuit and delay circuit, and it is shown in Figure 3-86. Power supply regulator circuit consists of the start button Sl, power transformer T, bridge rectifier UR, filter capacitor Cl and three-terminal voltage regulator integrated circuit ICl. Timing time selection circuit is composed of selector switch S2 and resistors Rl-R7. Delay circuit consists of capacitors C2, C3, resistors R9, RlO, normally closed contacts K3, K4 of relay K and NOT gate integrated circuit IC2 (Dl-D4).
(View)
View full Circuit Diagram | Comments | Reading(680)
Published:2011/7/21 2:44:00 Author:Ecco | Keyword: Spark timer circuit
The spark timer circuit is composed of the power switch S, resistors R1 ~ R3, capacitor C, step-up transformer T and the discharge electrode, and the circuit is shown as the chart. When the power switch S is connected and in the positive half cycle of alternating current, the current forms the loop by the VD1, R1, C, VD3, then C starts to charge. In the negative half cycle of AC current, the current forms the loop by VD4, R2, R3, VT and VD2 to make VT be triggered and conduction. R1 selects the 1W metal film resistor, R2 and R3 select 1/4W metal film resistors.
(View)
View full Circuit Diagram | Comments | Reading(1344)
Published:2011/7/16 21:22:00 Author:Robert | Keyword: Clock, Program, Flow Diagram
The picture shows the clock circuit main program flow diagram circuit. (View)
View full Circuit Diagram | Comments | Reading(658)
Published:2011/6/30 1:32:00 Author:Rebekka | Keyword: definite time opening and closing , automatic circulation function
This circuit is a quartz crystal type high precision adjustable timer. It is set by the gears switch time function selection choose and timing. The timing time setting range is 0 ~ 99 s or 0 ~ 99 min. The circuit is shown in figure. The circuit is composed of seconds time, scheduled power circuit, timing boot circuit, regular shutdown circuit, timing cycle control circuit and execution of circuit. (View)
View full Circuit Diagram | Comments | Reading(690)
Published:2011/6/29 4:14:00 Author:Rebekka | Keyword: Cycle timer, preset function
This circuit is a cycle timing controller composed of 555 time base circuit. The time base signals outputed by 555 circuit passes the frequency demultiplication of the digital circuits and gets multi-stage timing control output. It passes the cooperation of the relay, and forms the preset boot, preset shutdown automatic cycle time controller. Its circuit is shown in figure. (View)
View full Circuit Diagram | Comments | Reading(1901)
Published:2011/7/3 5:06:00 Author:Felicity | Keyword: Voltage Regulator (the 4th)
Work of the circuit
The circuit consists of time-based integrated circuit IC, potentiometer RP1, Rm, capacitor C1, C2, resistor R1-R5, stabilizing diode VS, diode VD and transistor V1 and V2. (It is showed in picture 7-144.)
Turn on the power switch of the mobile and the motor is starting. Here V2 is transmitted. When the motor works, V2 is cut-off. The exporting voltage of the AC motor is adjusted by R3 and VS. Then it supplies 6V reference voltage to pin5 of IC. When the exporting voltage is less than 14.4 V, the exporting voltage on the motor is increasing. When the exporting voltage reaches 14.9V, the exporting voltage is decreasing. The process repeats to keep the exporting voltage in the range of 14.4-14.9V.
RP1 is used to set the least voltage.
RP2 is used to set the highest voltage. (View)
View full Circuit Diagram | Comments | Reading(675)
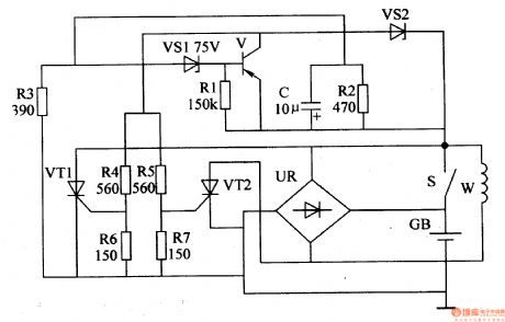
Published:2011/7/3 5:07:00 Author:Felicity | Keyword: Voltage Regulator (the 5th)
Work of the circuit
The circuit consists of time-based integrated circuit IC, potentiometer RP1, Rm, capacitor C1, C2, resistor R1-R5, stabilizing diode VS, diode VD and transistor V1 and V2. (It is showed in picture 7-144.)
When the motor van is working, the exporting voltage of W is rectified by UR. It then charges the battery TB and supplies power to the electrical equipment such as the light on the car. When the speed of the motor is low, the charging voltage on GB is lower than 14.5V. The exporting voltage is rectified by UR and then charges GB. When the speed of motor is high, the charging voltage on the GB is increasing. When the voltage is larger than 14.8V, the exporting current is shunted. In this way the charging voltage is stabilized to the value of 14.8V. (View)
View full Circuit Diagram | Comments | Reading(642)
Published:2011/5/27 7:59:00 Author:Robert | Keyword: Time Delay, Shutdown
The leftmost is RC time delay circuit and discharging diode. The middle is the circuit set for shutdown and you can regard it as a power supply. The rightmost circuit is used for simulate audio signals.
(View)
View full Circuit Diagram | Comments | Reading(1201)
Published:2011/6/8 20:32:00 Author:chopper | Keyword: principle, zero-crossing comparison, phase comparison


The phase-locked loop CD4046 in common usage of integrated circuit is a universal CMOS PLL integrated circuit.Its feature is that its supply voltage ranges widely(3V-18V)and the input impedance is high(about 100MΩ),dynamic power consumption is low.When the core frequency f0 is 10KHZ,the power consumption is just 600μW and it is a micro-power module.The following picture is the pins arrangement of CD4046 and it adopts 16 feet dual inline type. The functions of pins is as follows.
(View)
View full Circuit Diagram | Comments | Reading(921)
Published:2011/5/15 3:37:00 Author:John | Keyword: High-speed voltage follower
The figure is a high-speed voltage follower circuit. The circuit is constituted by the VT3 and VT4. Al is the voltage follower circuit, which is constituted by the pin 7 of A1 and pin 4 of VT2 and VT6. Pin 7 of and pin 4 are just level shifting positions of the input signal voltage. Therefore, when the input signal is large, the power supply voltage on all-aspect of A1 and output end remains constant about 5V. As signal current through phase compensation capacitor from the Al-chip surges, the conversion rate has been greatly improved and high frequency distortion has been significantly reduced.
(View)
View full Circuit Diagram | Comments | Reading(1156)
Published:2011/5/9 19:15:00 Author:Robert | Keyword: Washing Machine, Timer
The Simple Washing Machine Timer Circuit is shown below.
(View)
View full Circuit Diagram | Comments | Reading(3940)
Published:2011/4/6 5:47:00 Author:may | Keyword: natural wind, timing control, electric fan
The natural wind timing control circuit of electric fan is shown in the following diagram:
(View)
View full Circuit Diagram | Comments | Reading(583)
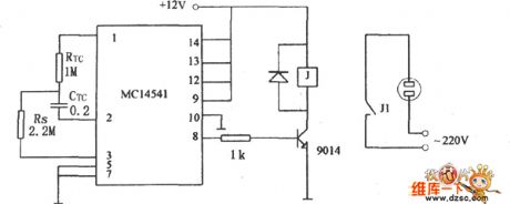
Published:2011/4/27 6:42:00 Author:Robert | Keyword: Simple Timer
A Simple Timer Circuit conposed of MC14541 is shown below. This Circuit is a simple timing circuit using the IC MC14541. As the parameters shown in the picture, the circuit will time 3 hours, you could choose differential RTC,CRC or Rs value, to get the control of timing you need.
(View)
View full Circuit Diagram | Comments | Reading(3955)
Published:2011/4/26 5:51:00 Author:Robert | Keyword: Low-Cost, Safe Timer
View full Circuit Diagram | Comments | Reading(663)
Published:2011/4/23 1:18:00 Author:Robert | Keyword: Ventilator, Timing
Ventilator Timing Circuit is shown below:
(View)
View full Circuit Diagram | Comments | Reading(704)
| Pages:5/6 123456 |
Response in 12 hours
© 2008-2012 SeekIC.com Corp.All Rights Reserved.