Position: Home > Circuit Diagram > power supply circuit > Index 12
Low Cost Custom Prototype PCB Manufacturer

power supply circuit

Index 12



Regal fuel sensor circuit diagram

Published:2013/12/17 2:34:00 Author: | Keyword: Regal fuel sensor circuit diagram,

Regal fuel sensor circuit diagram
Figure regal fuel sensor circuit diagram   (View)

View full Circuit Diagram | Comments | Reading(844)

Regal injector circuit diagram

Published:2013/12/17 2:33:00 Author: | Keyword: Regal injector circuit diagram,

Regal injector circuit diagram
Figure regal injector circuit diagram   (View)

View full Circuit Diagram | Comments | Reading(828)

Regal automatic transmission control circuit diagram

Published:2013/12/17 2:32:00 Author: | Keyword: Regal automatic transmission control circuit diagram,

Regal automatic transmission control circuit diagram
Figure regal automatic transmission control circuit diagram   (View)

View full Circuit Diagram | Comments | Reading(968)

LED lighting switch power drive circuit

Published:2013/12/17 2:19:00 Author: | Keyword: LED lighting switch power drive circuit,

LED lighting switch power drive circuit
Lighting of high power white LED is a new type of lighting energy saving as a major breakthrough for each, because the technology is not mature at present stage, its not ten points of energy saving effect is obvious. In this case, the LED drive circuit of the power conversion efficiency is a priority problem, for this choice as driving circuit switch power supply scheme. Practical people designed a dedicated to drive in high power LED switching power supply, its principle as shown. It chooses to switch tube in series with load and the perceptual component, with the capacitive element in parallel type Buck switching converter as the main circuit configuration, the current feedback at the same time, realize the decompression, filtering, steady flow. The electricity output of the circuit flows through the feedback resistance detection, sampling, and form the feedback signal, feedback signal input to produce a reference voltage of the error amplifier, a reference voltage to cut fixed cycle amplitude of sawtooth wave modulation, formed by the comparator PWM (pulse width modulation) signal. PWM signal amplifying, drive pipe load switch, pulse drive current is produced. Because the output is dc, so add the appropriate external components for filter rectifier load. Load current changes, negative feedback effect of the circuit will change the size of the output duty cycle to achieve the pulse width modulation. Power supply voltage to prevent accidental, fire load tube, also designed the over-voltage protection circuit in the circuit, the circuit when abnormal tube shut off the output load. Figure principle block diagramThis kind of high power white LED for driving integrated circuit, with a few simple external components that can form a complete pulse modulation type switching power supply, dc constant current output. Integrated circuit can realize frequency is 83 kHz, range of 110 ~ 2720 mA (adjustable) constant current output, voltage ripple and temperature change effect is good.   (View)

View full Circuit Diagram | Comments | Reading(1095)

Volvo and walter alarm system circuit diagram

Published:2013/12/17 2:10:00 Author: | Keyword: Volvo and walter alarm system circuit diagram,

Volvo and walter alarm system circuit diagram
Volvo walter, walter alarm system circuit diagram as shown below:   (View)

View full Circuit Diagram | Comments | Reading(809)

Volvo and walter compartment closed circuit diagram

Published:2013/12/17 2:09:00 Author: | Keyword: Volvo and walter compartment closed circuit diagram,

Volvo and walter compartment closed circuit diagram
Volvo walter walter assisted the closure of the circuit diagram is shown below:   (View)

View full Circuit Diagram | Comments | Reading(891)

Volvo and walter electric rearview mirror circuit diagram

Published:2013/12/17 2:09:00 Author: | Keyword: Volvo and walter electric rearview mirror circuit diagram,

Volvo and walter electric rearview mirror circuit diagram
Volvo walter, walter electric rearview mirror circuit diagram as shown below:   (View)

View full Circuit Diagram | Comments | Reading(924)

Volvo, and power supply circuit diagram

Published:2013/12/17 2:08:00 Author: | Keyword: Volvo, and power supply circuit diagram,

Volvo, and power supply circuit diagram
Volvo, and walter power supply circuit diagram as shown below:   (View)

View full Circuit Diagram | Comments | Reading(826)

Volvo and walter S40 cruise control circuit diagram

Published:2013/12/17 2:07:00 Author: | Keyword: Volvo and walter S40 cruise control circuit diagram ,

Volvo and walter S40 cruise control circuit diagram
Volvo walter, walter S40 cruise control circuit diagram as shown below:   (View)

View full Circuit Diagram | Comments | Reading(1840)

Volvo walter, walter S40 electronic steering system circuit diagram

Published:2013/12/17 2:06:00 Author: | Keyword: Volvo walter, walter S40 electronic steering system circuit diagram,

Volvo walter, walter S40 electronic steering system circuit diagram
Volvo walter, walter S40 electronic steering system circuit diagram as shown below:   (View)

View full Circuit Diagram | Comments | Reading(1950)

Volvo walter, walter S40 external modulation circuit diagram

Published:2013/12/17 2:05:00 Author: | Keyword: Volvo walter, walter S40 external modulation circuit diagram,

Volvo walter, walter S40 external modulation circuit diagram
Volvo walter, walter S40 external modulation circuit diagram as shown below:   (View)

View full Circuit Diagram | Comments | Reading(975)

Volvo and walter S40 throttle circuit diagram

Published:2013/12/17 2:04:00 Author: | Keyword: Volvo and walter S40 throttle circuit diagram,


Volvo walter, walter S40 throttle circuit diagram as shown below:   (View)

View full Circuit Diagram | Comments | Reading(710)

Volvo walter, walter S40 headlight circuit diagram (DRL)

Published:2013/12/17 2:03:00 Author: | Keyword: Volvo walter, walter S40 headlight circuit diagram (DRL),

Volvo walter, walter S40 headlight circuit diagram (DRL)
Volvo walter, walter S40 headlight circuit diagram (DRL) as shown below:   (View)

View full Circuit Diagram | Comments | Reading(924)

Volvo and walter S40 seat heating circuit diagram

Published:2013/12/17 2:02:00 Author: | Keyword: Volvo and walter S40 seat heating circuit diagram,

Volvo and walter S40 seat heating circuit diagram
Volvo walter, walter S40 seat heating circuit diagram as shown below:   (View)

View full Circuit Diagram | Comments | Reading(1010)

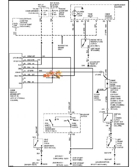
Regal I/P and VSS control circuit diagram

Published:2013/12/17 1:58:00 Author: | Keyword: Regal I/P and VSS control circuit diagram,

Regal I/P and VSS control circuit diagram
Figure regal I/P and VSS control circuit diagram   (View)

View full Circuit Diagram | Comments | Reading(858)

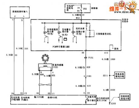
Regal machine oil and hydraulic control circuit diagram

Published:2013/12/17 1:57:00 Author: | Keyword: Regal machine oil and hydraulic control circuit diagram,

Regal machine oil and hydraulic control circuit diagram
Figure regal machine oil and hydraulic control circuit diagram   (View)

View full Circuit Diagram | Comments | Reading(892)

Regal MAF and EVAP control circuit diagram

Published:2013/12/17 1:56:00 Author: | Keyword: Regal MAF and EVAP control circuit diagram,

Regal MAF and EVAP control circuit diagram
Figure regal MAF and EVAP control circuit diagram   (View)

View full Circuit Diagram | Comments | Reading(881)

Regal TP and MAP control circuit diagram

Published:2013/12/17 1:55:00 Author: | Keyword: Regal TP and MAP control circuit diagram,

Regal TP and MAP control circuit diagram
Figure regal TP and MAP control circuit diagram   (View)

View full Circuit Diagram | Comments | Reading(786)

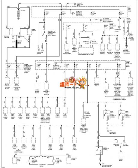
Regal gap switch control circuit diagram

Published:2013/12/17 1:54:00 Author: | Keyword: Regal gap switch control circuit diagram,

Regal gap switch control circuit diagram
Figure regal gap switch control circuit diagram   (View)

View full Circuit Diagram | Comments | Reading(784)

Regal HO2X, EGR and PCM control circuit diagram

Published:2013/12/17 1:53:00 Author: | Keyword: Regal HO2X, EGR and PCM control circuit diagram,

Regal HO2X, EGR and PCM control circuit diagram
Figure regal HO2X, EGR and PCM control circuit diagram   (View)

View full Circuit Diagram | Comments | Reading(929)

Pages:12/291 1234567891011121314151617181920Under 20