Position: Home > Circuit Diagram > Index 1656
Low Cost Custom Prototype PCB Manufacturer

Circuit Diagram

Index 1656

energy saving remote shutdown control of television circuit(CIC2851)

Published:2011/6/23 19:58:00 Author:chopper | Keyword: energy saving, remote shutdown control, television circuit

energy saving remote shutdown control of television circuit(CIC2851)
  (View)

View full Circuit Diagram | Comments | Reading(416)

telequipment of water level of cistern wired telemetry circuit

Published:2011/6/23 20:01:00 Author:chopper | Keyword: wired telemetry, water level, cistern, telequipment

telequipment of water level of cistern wired telemetry circuit
  (View)

View full Circuit Diagram | Comments | Reading(1427)

audio power amplifier (OPA604) circuit of high-performance but samll power

Published:2011/6/29 0:32:00 Author:chopper | Keyword: audio power amplifier, high-performance, samll power

audio power amplifier (OPA604) circuit of high-performance but samll power
The picture is a audio power amplifition circuit of high-performance but samll power.The preceding stage of circuit adopts FET hi-fi op-amp OPA604,and the backward stage adopts high-speed buffer BUF634, and the voltage will cascade negative feedback between the dual-stage amplifier.The volatge amplifition time is detemined by two resistors(5kΩ and 250Ω) of feedback branch,and their values are 1+5kΩ/250Ω≈21 times.BUF634 is high-speed buffer.The internal structure simplified circuit is shown as picture (b).   (View)

View full Circuit Diagram | Comments | Reading(1203)

LM386 universal audio power amplifier circuit

Published:2011/6/29 0:38:00 Author:chopper | Keyword: universal, audio power amplifier

LM386 universal audio power amplifier circuit
The picture is a universal audio power amplifier circuit.The picture (a) shows the principle,and this circuit adopts integrated power amplifier LM386.This element is a universal power amplifier and it is cheap.The picture (c) shows the inner structure of LM386.   (View)

View full Circuit Diagram | Comments | Reading(1835)

Electronic guard dog circuit

Published:2011/6/28 21:50:00 Author:chopper | Keyword: Electronic, guard dog

Electronic guard dog circuit
  (View)

View full Circuit Diagram | Comments | Reading(669)

2W audio power amplifier circuit of LM380

Published:2011/6/29 0:55:00 Author:chopper | Keyword: 2W, audio power amplifier

2W audio power amplifier circuit of LM380
The picture is a 2W audio power amplifier circuit.This circuit adopts 14 pinned LM380 as the amplifier.Add the input signal to the inverting input end(pin 6) of operational amplifier LM380 through the volume control potentiometer Rp(20kΩ) and 22μF coupling capacitor and its in - phase input end (pin 2) is used to earth,pin 1 is circumscribed with 10μF filter capacitor to eliminate the high frequency ripple interference.The circuit adopts 16V single power supply,and circumscribes a 470μF decoupling capacitor between supply end(pin 14) and ground.Between the output end(pin 8) and ground there are two parallel branches.   (View)

View full Circuit Diagram | Comments | Reading(2883)

alarm system of cultural relics circuit

Published:2011/6/29 0:39:00 Author:chopper | Keyword: alarm system, cultural relics

alarm system of cultural relics circuit
  (View)

View full Circuit Diagram | Comments | Reading(562)

SNS-200P1R pyroelectric infrared alarm

Published:2011/6/29 0:56:00 Author:chopper | Keyword: pyroelectric, infrared alarm

SNS-200P1R pyroelectric infrared alarm
  (View)

View full Circuit Diagram | Comments | Reading(514)

Security alarm telephone system circuit

Published:2011/6/29 0:57:00 Author:chopper | Keyword: Security alarm, telephone system

Security alarm telephone system circuit
  (View)

View full Circuit Diagram | Comments | Reading(571)

electric shock alarm circuit(3)

Published:2011/6/29 0:58:00 Author:chopper | Keyword: electric shock, alarm

electric shock alarm circuit(3)
  (View)

View full Circuit Diagram | Comments | Reading(799)

electric shock alarm circuit(2)

Published:2011/6/29 0:59:00 Author:chopper | Keyword: electric shock, alarm

electric shock alarm circuit(2)
  (View)

View full Circuit Diagram | Comments | Reading(1286)

electric shock alarm circuit(1)

Published:2011/6/29 0:59:00 Author:chopper | Keyword: electric, shock alarm

electric shock alarm circuit(1)
  (View)

View full Circuit Diagram | Comments | Reading(1343)

The high-power dual-way controllable dimmer circuit triggered by Ne lamps

Published:2011/6/29 4:52:00 Author:Seven | Keyword: high-power, dual-way, controllable dimmer

The high-power dual-way controllable dimmer circuit triggered by Ne lamps
The high-power dual-way controllable dimmer circuit triggered by Ne lamps   (View)

View full Circuit Diagram | Comments | Reading(1816)

The classical power supply (7805 current expanding) circuit

Published:2011/6/29 4:55:00 Author:Seven | Keyword: power supply, current expanding

The classical power supply (7805 current expanding) circuit
  (View)

View full Circuit Diagram | Comments | Reading(1927)

The comparison of several VI converter and constant current circuits

Published:2011/6/29 4:58:00 Author:Seven | Keyword: VI converter, constant current circuits

The comparison of several VI converter and constant current circuits
  (View)

View full Circuit Diagram | Comments | Reading(1401)

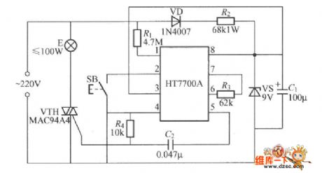
The stepless dimmer circuit of special integrated circuits

Published:2011/6/29 0:57:00 Author:Seven | Keyword: stepless dimmer, integrated circuits

The stepless dimmer circuit of special integrated circuits
The figured circuit is the key control stepless dimmer circuit composed of HT7700A dimming special integrated circuit, which is controlled by a SB single key, and the dimming brightness has 96 stages.   (View)

View full Circuit Diagram | Comments | Reading(754)

The TXDl742 continuous adjusted full-automation AC regulator circuit

Published:2011/6/29 6:18:00 Author:Seven | Keyword: full-automation, AC regulator circuit

The TXDl742 continuous adjusted full-automation AC regulator circuit
  (View)

View full Circuit Diagram | Comments | Reading(674)

The auto controller circuit of toilet lights and ventilators

Published:2011/6/29 6:12:00 Author:Seven | Keyword: auto controller circuit, toilet lights

The auto controller circuit of toilet lights and ventilators
Working principles The working principles is shown in the figure, which consists of the magnet switch circuit, single steady time delay circuit, light lamp control circuit, ventilator control circuit and power supply circuit, etc. When the toilet is closed, the permanent magnet ZT is near the normally closed reed pipe AG, due to the magnet effect of ZT, the internal touch chip of AC is broken down, and the triode VT is blocked without the bias current, at the moment, the time-based integrated circuit IC1 2-pin is in a high LEV, so IC1 is in a reset state, and 3-pin if IC1 is outputting a low LEV.   (View)

View full Circuit Diagram | Comments | Reading(832)

Electric sewing machine no-load economizer circuit diagram 1

Published:2011/6/13 5:12:00 Author:Lucas | Keyword: Electric , sewing machine, no-load , economizer

Electric sewing machine no-load economizer circuit diagram 1
The electric sewing machine no-load economizer circuit is composed of the DC regulated power supply circuit, sensor control circuit and the main control circuit, and the circuit is shown as the chart. The DC regulated power supply circuit consists of step-down capacitor C1, drain resistor R1, bridge rectifier UR, filter capacitors C2 and C3, current limiting resistor R2 and Zener diode VS. Sensor control circuit is composed of the magnet and Hall sensor IC IC which are installed in the clutch lever of sewing machine (it includes the Hall element, differential amplifier, Schmitt trigger, and output circuit), resistors R3 and M, the capacitor C4, transistor V, diode VD, LED VL and relay K.   (View)

View full Circuit Diagram | Comments | Reading(1628)

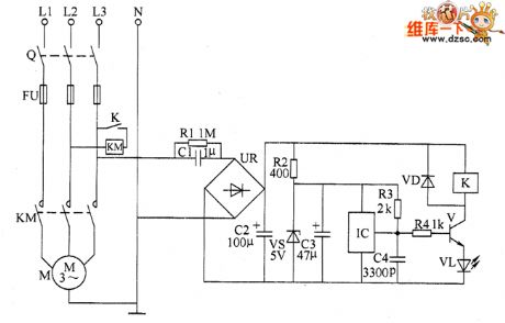
Motor underloading energy saver circuit diagram 2

Published:2011/6/13 6:04:00 Author:Lucas | Keyword: Motor, underloading, energy saver

Motor underloading energy saver circuit diagram 2
The motor underloading energy saver circuit is composed of the power supply circuit, power transformer T, voltage adjustment tube V3, voltage regulator diode VS, rectifier diode VD2, resistor R4 and filter capacitors C1 and C2 and so on. Current sampling detection circuit is composed of the current transformer TA, diode VD1, potentiometer RP, resistors R1 and R2, capacitor C4 and so on. Control circuit consists of the power switch Q, stop button S1, start button S2, transistors V1 and V2, relay K, time relay KT, AC contactors KM1 and KM2 and so on. R1 ~ R4 select 1/4W carbon film resistors. RP uses small potentiometer or variable resistor. C1 uses aluminium electrolytic capacitors with the voltage in 50V.   (View)

View full Circuit Diagram | Comments | Reading(1608)

Pages:1656/2234 At 2016411642164316441645164616471648164916501651165216531654165516561657165816591660Under 20