Published:2011/5/6 1:50:00 Author:TaoXi | Keyword: Single-phase meter, power meter wiring circuit, three-phase electrical appliance
The Single-phase meter as the power meter wiring circuit of three-phase electrical appliance is as shown:
(View)
View full Circuit Diagram | Comments | Reading(1679)
Published:2011/5/6 1:45:00 Author:TaoXi | Keyword: AC ammeter, wiring method
The AC ammeter wiring method circuit is as shown:
(View)
View full Circuit Diagram | Comments | Reading(1254)
Published:2011/5/6 2:59:00 Author:TaoXi | Keyword: Ring tone, repeater
The Ring tone repeater circuit is as shown. (View)
View full Circuit Diagram | Comments | Reading(1175)
Published:2011/5/6 21:47:00 Author:TaoXi | Keyword: 2.1 channel, amplifier
The 2.1 channel amplifier circuit is as shown:
(View)
View full Circuit Diagram | Comments | Reading(5609)
Published:2011/5/6 9:06:00 Author:TaoXi | Keyword: Tone control
(View)
View full Circuit Diagram | Comments | Reading(1852)
Published:2011/5/6 3:59:00 Author:Nicole | Keyword: Daewoo RACER car, ECM, part number
It lists the part numbers of computer ECM, it is for reference when you are repairing.
(View)
View full Circuit Diagram | Comments | Reading(1916)
Published:2011/5/8 3:13:00 Author:John | Keyword: transmitter circuit
TDA510lA is a transmitter chip of high efficiency power amplifier. It can be used in keyless entry systems, remote control systems, communications and security systems. The main technical features are as follows: Work frequency band is 315 MHz; ASK modulation;Power supply voltage is 2.1 ~ 4 V;Low voltage detection output is available;Maximum operating current is 9 mA (emission enabled), and standby mode current is l00 nA;It has high efficient power amplifier. And the amplifier can drive the loop antenna with low current consumption and extend service life of the battery. (View)
View full Circuit Diagram | Comments | Reading(4802)
Published:2011/5/7 4:03:00 Author:Joyce | Keyword: MOSFET, Amplification, Grid, External, Baising Circuit
In this amplifier circuit. the grid of MPF162 MOSFET uses an external voltage bias, so it can gain good control of the work electricity and achieve good bias conditions. (View)
View full Circuit Diagram | Comments | Reading(653)
Published:2011/5/6 3:21:00 Author:Ecco | Keyword: single-chip , microcomputer , integrated circuit


TMP87PM36N is the single-chip microcomputer integrated circuit produced by Toshiba, it is widely used in Konka, Changhong, Toshiba, and other series of large-screen color TV. TMP87PM36N integrated circuit uses dual 42-pin package, the internal block circuit diagram and pin functions and signal flowing are shown in Figure 1, the typical operating voltage is listed in Table 1. Figure 1 shows the block circuit diagram and pin functions and signal flowing of TMP87PM36N integrated circuit. Table 1 shows the typical operating voltage of TMP87PM36N integrated circuit.
(View)
View full Circuit Diagram | Comments | Reading(881)
Published:2011/5/6 4:32:00 Author:Ecco | Keyword: calling, integrated circuit


TEA1061 series of calling integrated circuits are widely used in telephone circuits such as cordless phones and corded phones. 1. Pin functions and dataTEA1061 integrated circuit is packaged with 18-pin in dual lines, the pin functions and data are listed in Table 1. Table 1 shows TEA1061 integrated circuit pin functions and data 2. The typical application circuit The typical application circuit composed of TEAl061 integrated circuit is shown in Figure 1. Figure 1 shows the typical application circuit of TEA1061 integrated circuit.
(View)
View full Circuit Diagram | Comments | Reading(2450)
Published:2011/5/6 1:15:00 Author:Ecco | Keyword: Four-terminal , voltage regulator , integrated circuit


PQ05RD11 is a 5V four-terminal controllable regulator integrated circuit, which is widely used in DVD players, color TVs, computer monitors, printers, fax machines and all kinds of controlled power supply circuits in household electrical power. 1. Features of functionPQ05RD11 contains 5V voltage regulator integrated circuit, voltage regulator circuit being ON / OFF control circuit and other ancillary functions circuit. 2. Pin functions and data PQ05RD11 IC uses the package with 4-pin in a single row, the pin functions and data are listed in Table. PQ05RD11 IC pin functions and data 3. The typical application circuit The power typical application circuit composed of PQ05RD11 integrated circuit shown as the chart is the PQ series of integrated voltage regulator typical application circuit. The typical application integrated circuit of PQ series
(View)
View full Circuit Diagram | Comments | Reading(2399)
Published:2011/5/8 4:04:00 Author:TaoXi | Keyword: Active, amplifier
The Active amplifier circuit is as shown:
(View)
View full Circuit Diagram | Comments | Reading(664)
Published:2011/5/8 4:02:00 Author:TaoXi | Keyword: standard, switching



The TA8615N is designed as one kind of standard switching circuit which is produced by the TOSHIBA company, this circuit can be used in the large-screen multi-system color TVs as the multi-standard IF-sound frequency switch.
1.Features
The TA8615N has the system logic circuit, the SIF electronic switch control circuit, the selector switch circuit, the mixer circuit, the 500KHz clock oscillation circuit and the 4.5MHz frequency discriminator circuit.etc. The in-circuit block diagram is as shown in figure 1.
Figure 1 The in-circuit block diagram of the TA8615N
2.Pin functions and data
The TA8615N is in the 30-pin dual in-line package, the pin functions and data is as shown in table 1.
Table 1 The pinfunctionsanddata of the TA8615N (View)
View full Circuit Diagram | Comments | Reading(1440)
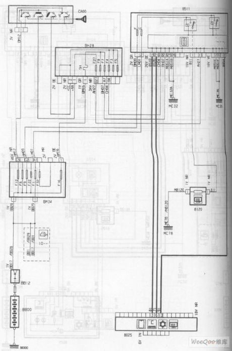
Published:2011/5/7 21:24:00 Author:Borg | Keyword: Airbag, Pre-tightening, Seat Belt Circuit, the DPCA Picasso 2.0 Car


The Airbag/Pre-tightening Seat Belt Circuit of the DPCA Picasso 2.0 Car (View)
View full Circuit Diagram | Comments | Reading(713)
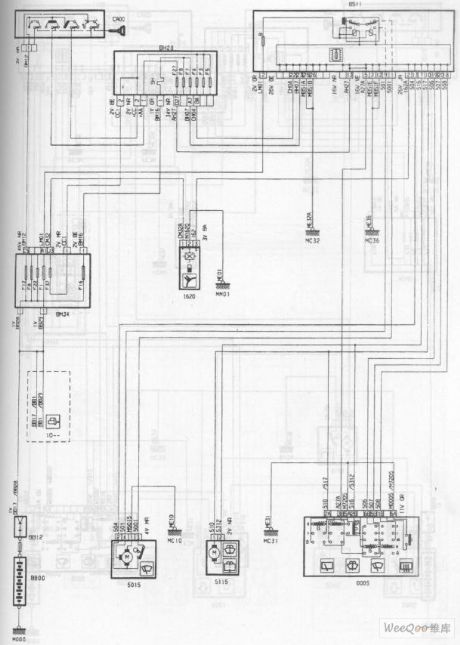
Published:2011/5/7 21:21:00 Author:Borg | Keyword: Airbag, Seat Belt, the DPCA Picasso 1.6 Car
The Airbag/Pre-tightening Seat Belt Circuit of the DPCA Picasso1.6 Car (View)
View full Circuit Diagram | Comments | Reading(697)
Published:2011/5/6 7:32:00 Author:Sue | Keyword: Light-operated, Silicon-controlled, Zero Passed, Switch
(a)Zero passed alternating current switch (1) (b)Zero passed alternating current switch (2) (c)Light-operated time-delayed switch (d)Street lamps automatic control switch (e)Corridor lamps energy saving automatic control switch (View)
View full Circuit Diagram | Comments | Reading(1266)
Published:2011/5/7 21:14:00 Author:Borg | Keyword: Rear Wiper/Washer Circuit, the DPCA-Picasso 2.0 Car
The Rear Wiper/Washer Circuit of the DPCA-Picasso 2.0 Car (View)
View full Circuit Diagram | Comments | Reading(610)
Published:2011/5/7 21:15:00 Author:Borg | Keyword: Windscreen , Wiper, Washer, the DPCA-Picasso 2.0 Car
The Windscreen Wiper/Washer Circuit of the DPCA-Picasso 2.0 Car (View)
View full Circuit Diagram | Comments | Reading(569)
Published:2011/5/7 21:16:00 Author:Borg | Keyword: Electrical Window Glass, Automatic Air Conditioning, the DPCA-Picasso 2.0 Car
The Electrical Window Glass (Automatic Air Conditioning) Circuit of the DPCA-Picasso 2.0 Car (View)
View full Circuit Diagram | Comments | Reading(807)
Published:2011/5/6 7:36:00 Author:TaoXi | Keyword: Multimedia, active speaker
The Multimedia active speaker circuit is as shown:
(View)
View full Circuit Diagram | Comments | Reading(1166)
| Pages:1936/2234 At 2019211922192319241925192619271928192919301931193219331934193519361937193819391940Under 20 |