Position: Home > Circuit Diagram > Index 2121
Low Cost Custom Prototype PCB Manufacturer

Circuit Diagram

Index 2121

With zero current transition soft-switching power supply circuit diagram

Published:2011/4/1 3:48:00 Author:Nicole | Keyword: soft-switching power supply

With zero current transition soft-switching power supply circuit diagram
The figure of a zero current transition soft-switching power supply practical circuit as below: single-phase AC input; output DC; main switchadopts MOSFET; power converteradopts half bridge circuit; integrated control chipadopts UC2865; power conversion adopts zero current transformation circuit.   (View)

View full Circuit Diagram | Comments | Reading(2564)

Stabilized voltage and stabilized current circuit use intergrated circuit

Published:2011/3/30 1:26:00 Author:may | Keyword: Stabilized voltage and stabilized current

Stabilized voltage and stabilized current circuit use intergrated circuit
Stabilized voltage and stabilized current circuit use intergrated circuit
Stabilized voltage and stabilized current circuit use intergrated circuit

  (View)

View full Circuit Diagram | Comments | Reading(628)

5V/2A isolated switching power supply circuit diagram

Published:2011/4/6 3:15:00 Author:Nicole | Keyword: switching power supply, isolated

5V/2A isolated switching power supply circuit diagram
The circuit diagram as shown. C1 stands for the input filter capacitor. VDz and VD1 formonce sideclamp protection circuit. R1 is the resistance of the controlled end, C2 is a bypass capacitor. C10 is paralleled between TOP414GC-S-side to prevent high frequency interference occurring in the control side and caused power circuit malfunction. VD2 represents the output rectifier diodes, C3, C4, L, C5 and C6 form the output filter, C9 for the output Noise capacitor. External error amplifier is composed of the shunt regulator TL431. When the output voltage fluctuations, the samples obtained after R3, R4 partial pressure, compared with TL431 voltage reference, resulting in an external control signal, and then through the optical coupler PC817A to change TOP414G control terminal current, thereby regulating the track duty stabilize the Uo. Control loop gain is set by the R2. After VD3, C7 rectifier filter, the feedback winding voltage give the infrared receiver of PC817A power supply.   (View)

View full Circuit Diagram | Comments | Reading(6382)

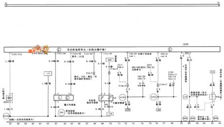
Saloon car engine electronic control unit、sensor and electric heater circuit diagram

Published:2011/4/11 22:59:00 Author:muriel | Keyword: FAW bora, 1.8L, saloon car, engine electronic control unit, sensor , electric heater

Saloon car engine electronic control unit、sensor and electric heater circuit diagram
FAW bora (1.8L) saloon car engine electronic control unit、sensor and electric heater circuit diagram as shown   (View)

View full Circuit Diagram | Comments | Reading(2137)

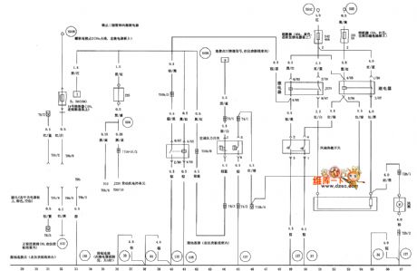
Engine electronic control unit、air flow meter、fuel injector and cam adjustment circuit diagram

Published:2011/4/11 23:02:00 Author:muriel | Keyword: FAW bora , 1.8L, saloon car, Engine electronic control unit, air flow meter, fuel injector , cam adjustment

Engine electronic control unit、air flow meter、fuel injector and cam adjustment circuit diagram
FAW bora (1.8L) saloon car Engine electronic control unit、air flow meter、fuel injector and cam adjustment circuit diagram as shown   (View)

View full Circuit Diagram | Comments | Reading(1703)

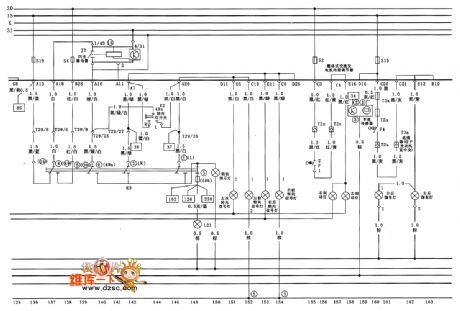
FAW bora (1.8L) saloon car fuel pump、engine oil pressure warning and sensor circuit diagram

Published:2011/4/11 22:58:00 Author:muriel | Keyword: FAW bora, 1.8L, saloon car, fuel pump, engine oil pressure warning , sensor

FAW bora (1.8L) saloon car fuel pump、engine oil pressure warning and sensor circuit diagram
FAW bora (1.8L) saloon car fuel pump、engine oil pressure warning and sensor circuit diagram as shown   (View)

View full Circuit Diagram | Comments | Reading(1284)

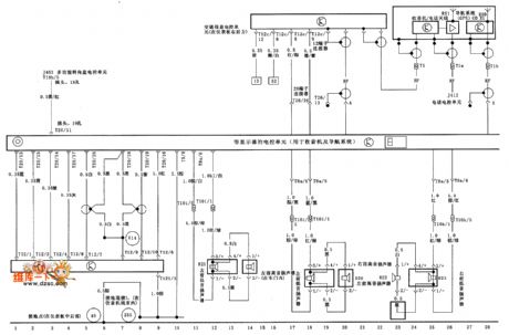
FAW bora (1.8L) saloon car combination instrument and indicator light circuit diagram

Published:2011/4/11 22:56:00 Author:muriel | Keyword: FAW bora, 1.8L, saloon car , combination instrument, indicator light

FAW bora (1.8L) saloon car combination instrument and indicator light circuit diagram
FAW bora (1.8L) saloon car combination instrument and indicator light circuit diagram as shown   (View)

View full Circuit Diagram | Comments | Reading(989)

FAW bora (1.8L) saloon car air condition system circuit diagram(one)

Published:2011/4/11 22:52:00 Author:muriel | Keyword: FAW bora, 1.8L, saloon car , air condition system

FAW bora (1.8L) saloon car air condition system circuit diagram(one)
FAW bora (1.8L) saloon car air condition system circuit diagram(one) as shown   (View)

View full Circuit Diagram | Comments | Reading(722)

FAW bora (1.8L) saloon car air condition system circuit diagram(two)

Published:2011/4/11 22:52:00 Author:muriel | Keyword: FAW bora , 1.8L, saloon car, air condition system

FAW bora (1.8L) saloon car air condition system circuit diagram(two)
FAW bora (1.8L) saloon car air condition system circuit diagram(two) as shown   (View)

View full Circuit Diagram | Comments | Reading(524)

FAW bora (1.8L) saloon car astern electronic control unit circuit diagram(one)

Published:2011/4/11 22:54:00 Author:muriel | Keyword: FAW bora, 1.8L, saloon car , astern electronic control unit

FAW bora (1.8L) saloon car astern electronic control unit circuit diagram(one)
FAW bora (1.8L) saloon car astern electronic control unit circuit diagram(one) as shown   (View)

View full Circuit Diagram | Comments | Reading(760)

FAW bora (1.8L) saloon car astern electronic control unit circuit diagram(two)

Published:2011/4/11 22:54:00 Author:muriel | Keyword: FAW bora, 1.8L, saloon car, astern electronic control unit

FAW bora (1.8L) saloon car astern electronic control unit circuit diagram(two)
FAW bora (1.8L) saloon car astern electronic control unit circuit diagram(two) as shown   (View)

View full Circuit Diagram | Comments | Reading(775)

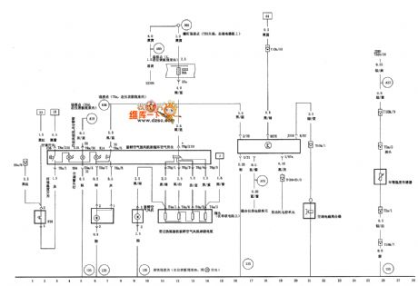
FAW bora (1.8L) saloon car radio circuit diagram(one)

Published:2011/4/11 22:50:00 Author:muriel | Keyword: FAW bora , 1.8L, saloon car , radio

FAW bora (1.8L) saloon car radio circuit diagram(one)
FAW bora (1.8L) saloon car radio circuit diagram(one) as shown   (View)

View full Circuit Diagram | Comments | Reading(535)

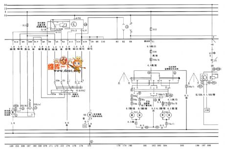
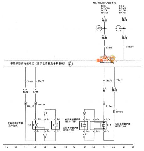
FAW bora (1.8L) saloon car radio circuit diagram(two)

Published:2011/4/11 22:51:00 Author:muriel | Keyword: FAW bora, 1.8L, saloon car , radio

FAW bora (1.8L) saloon car radio circuit diagram(two)
FAW bora (1.8L) saloon car radio circuit diagram(two) as shown   (View)

View full Circuit Diagram | Comments | Reading(651)

Tianjin VIOS motor-driven car window circuit diagram

Published:2011/4/11 4:13:00 Author:muriel | Keyword: Tianjin VIOS, motor-driven car window

Tianjin VIOS motor-driven car window circuit diagram
Tianjin VIOS motor-driven car window circuit diagram as shown: Welcome transshipment, the informations are come from Weiku e-market net( www.dzsc.com).   (View)

View full Circuit Diagram | Comments | Reading(1246)

Santana full vehicle circuit diagram(four)

Published:2011/4/11 22:25:00 Author:muriel | Keyword: Santana , full vehicle

Santana full vehicle circuit diagram(four)
Santana full vehicle circuit diagram(four) as shown   (View)

View full Circuit Diagram | Comments | Reading(628)

Santana full vehicle circuit diagram(five)

Published:2011/4/11 22:29:00 Author:muriel | Keyword: Santana, full vehicle

Santana full vehicle circuit diagram(five)
Santana full vehicle circuit diagram(five) as shown   (View)

View full Circuit Diagram | Comments | Reading(508)

Santana AJR type engine M.3.8. type electronic control system circuit diagram (one)

Published:2011/4/11 4:13:00 Author:muriel | Keyword: Santana , AJR type engine , M.3.8. type electronic control system

Santana AJR type engine M.3.8. type electronic control system circuit diagram (one)
Santana AJR type engine M.3.8. type electronic control system circuit diagram (one) as shown   (View)

View full Circuit Diagram | Comments | Reading(498)

Santana full vehicle circuit diagram(six)

Published:2011/4/11 22:48:00 Author:muriel | Keyword: Santana , full vehicle

Santana full vehicle circuit diagram(six)
Santana full vehicle circuit diagram(six) as shown   (View)

View full Circuit Diagram | Comments | Reading(620)

Santana AJR type engine M.3.8. type electronic control system circuit diagram

Published:2011/4/11 4:14:00 Author:muriel | Keyword: Santana , AJR type engine, M.3.8. type electronic control system

Santana AJR type engine M.3.8. type electronic control system circuit diagram
Santana AJR type engine M.3.8. type electronic control system circuit diagram as shown   (View)

View full Circuit Diagram | Comments | Reading(574)

DAC082 and MCU interface circuit diagram

Published:2011/4/11 3:43:00 Author:Rebekka | Keyword: MCU interface

DAC082 and MCU interface circuit diagram
DAC082 and MCU interface circuit diagram is shown as below.   (View)

View full Circuit Diagram | Comments | Reading(650)

Pages:2121/2234 At 2021212122212321242125212621272128212921302131213221332134213521362137213821392140Under 20