Published:2014/1/23 23:15:00 Author: | Keyword: 6 oxt (1.0) in computer motherboard circuitry _05,
As shown in figure 6 oxt (1.0) in computer motherboard circuitry _05 (View)
View full Circuit Diagram | Comments | Reading(783)
Published:2014/1/23 23:12:00 Author: | Keyword: 1024 CCD drive circuit diagram,
1024 CCD drive circuit diagram
(View)
View full Circuit Diagram | Comments | Reading(1042)
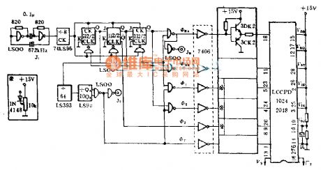
Published:2014/1/23 23:09:00 Author: | Keyword: A 1024 - bit CCPD supporting drive circuit diagram,
A 1024 - bit CCPD supporting drive circuit diagram
(View)
View full Circuit Diagram | Comments | Reading(907)
Published:2014/1/23 22:06:00 Author: | Keyword: Computer motherboard circuitry _06 6 oxt (1.0),
As shown in figure 6 oxt computer motherboard circuitry _06 (1.0) (View)
View full Circuit Diagram | Comments | Reading(831)
Published:2014/1/23 21:59:00 Author: | Keyword: Santana 2000 gsi saloon car air conditioning relay, air conditioning, A/C switch, speed switch, blower motor, cooling fans, room temperature switch, JinFengMen electromagnetic valve circuit diagram,




Tusangtana 2000GSi car air conditioning relay , air conditioning, A / C switch , speed switch , blower motor , cooling fan, temperature switches, circuit diagrams intake throttle valve
E9- speed switch E30- conditioned A / C switch F18- F38- fan thermal switch room air conditioner relay switch J32- K48- conditioned A / C switch indicator N23- N63- blower motor resistor into the throttle deceleration solenoid valve S1- cooling fan fuse ( without air conditioning when ) (30A) S14- relay fuse (20A) S126- air conditioning blower motor fuse (30A) T1- air conditioning blower motor harness and instrument panel harness plug connector ( 1 pin , back in the center of the circuit board ) T2c- conditioned steering and air conditioning blower motor harness wiring harness plug connector ( 2-pin , at the top of the acceleration pedal ) T2d- conditioned steering and air conditioning blower motor harness wiring harness plug connector ( 2-pin , at the top of the acceleration pedal ) T2e- dashboard switch harness and Air Conditioning manipulation harness plug connector ( 2-pin , behind the air conditioning control panel ) T2f- engine wiring harness and air conditioning manipulation harness plug connector ( 2-pin behind the central circuit board ) T3f- conditioned manipulate harness with the engine wiring harness plug connector ( 3-pin behind the central circuit board ) T29- dashboard instrument panel harness and switch harness plug connector ( 29 -pin , at the bottom of the instrument cluster ) V2- blower motor V7- V8- right- left cooling fan cooling fan - grounding cable ( in the engine wiring harness ) ① - ground cable ( engine control unit next to the car body ) - cable inside ( front headlight harness ) - ground cable ( inside front headlight harness ) (View)
View full Circuit Diagram | Comments | Reading(2382)
Published:2014/1/23 21:55:00 Author: | Keyword: Computer motherboard circuitry _07 6 oxt (1.0),
As shown in figure 6 oxt computer motherboard circuitry _07 (1.0) (View)
View full Circuit Diagram | Comments | Reading(787)
Published:2014/1/23 21:52:00 Author: | Keyword: Using grating circuitry of the IC,
Using grating circuitry of the IC
(View)
View full Circuit Diagram | Comments | Reading(855)
Published:2014/1/23 21:50:00 Author: | Keyword: Using the product body tube grating circuit diagram of the circuit,
Using the product body tube grating circuit diagram of the circuit
(View)
View full Circuit Diagram | Comments | Reading(838)
Published:2014/1/23 21:48:00 Author: | Keyword: Computer motherboard circuitry _08 6 oxt (1.0),
As shown in figure 6 oxt computer motherboard circuitry _08 (1.0) (View)
View full Circuit Diagram | Comments | Reading(795)
Published:2014/1/23 21:16:00 Author:lynne | Keyword: The basic three-level DC converter circuit diagram,
The basic three-level DC converter circuit diagram shown in Fig.:
(View)
View full Circuit Diagram | Comments | Reading(2369)
Published:2014/1/23 20:30:00 Author:lynne | Keyword: Zero-voltage switching three-level DC-DC converter circuit,
Zero-voltage switching three-level DC-DC converter circuit shown in Figure:
(View)
View full Circuit Diagram | Comments | Reading(2781)
Published:2014/1/23 20:35:00 Author:lynne | Keyword: NAND gate composed of two-tone alarm circuit,
NAND gate composed of two-tone alarm circuit is shown in Figure:
(View)
View full Circuit Diagram | Comments | Reading(959)
Published:2014/1/23 20:29:00 Author:lynne | Keyword: Dongfeng Peugeot Citroen Picasso 2.0L car door switch information circuit,
Dongfeng Peugeot Citroen Picasso 2.0L car door switch information circuit shown in Figure:
(View)
View full Circuit Diagram | Comments | Reading(1498)
Published:2014/1/23 20:27:00 Author:lynne | Keyword: Wide load range three-level zero-voltage switching DC-DC converter circuit,
Wide load range three-level zero-voltage switching DC-DC converter circuit shown in Figure:
(View)
View full Circuit Diagram | Comments | Reading(1994)
Published:2014/1/22 20:29:00 Author: | Keyword: A circuit diagram can show through the direction of the grating,
A circuit diagram can show through the direction of the grating
(View)
View full Circuit Diagram | Comments | Reading(954)
Published:2014/1/22 20:27:00 Author: | Keyword: Using four kind of grating circuit diagram of the IC,
Using four kind of grating circuit diagram of the IC
(View)
View full Circuit Diagram | Comments | Reading(956)
Published:2014/1/22 20:26:00 Author: | Keyword: Using the Schmitt trigger circuit diagram of grating,
Using the Schmitt trigger circuit diagram of grating
(View)
View full Circuit Diagram | Comments | Reading(1035)
Published:2014/1/22 20:25:00 Author: | Keyword: Santana 2000 gsi saloon car radiator fan controller, compressor trip relay, switch, combination switch, air conditioning cooling capacity water temperature control switch circuit diagram,




Figure santana 2000 gsi saloon car radiator fan controller, compressor trip relay, switch, combination switch, air conditioning cooling capacity water temperature control switch circuit diagram
E33 - F40 - air conditioning temperature control switch of cold energy F129 - J26 - compressor combination switch to cut off the relay J293 radiator fan controller S104 - radiator fan fuse when using air conditioning (top) (a) 30 S108 - radiator fan fuse (low gears when using air conditioning) T2g (20 a) - the engine wiring harness and headlamps wiring harness connector (2 needle, behind the central circuit board) T3f - air conditioning control wiring harness and the engine wiring harness connector (3 needles, behind the central circuit board) T4 - headlamps wiring harness plug connection with a radiator fan controller (4 pins on the radiator fan controller) T8a - engine wiring harness and the engine wiring harness plug connection right (8 needles, in the middle of the nacelle) on a support T10 - headlamps wiring harness plug connection with a radiator fan controller (10, on the radiator fan controller) - cable (within the headlamps harness) - (within the headlamps harness) - connecting the anode line (within the headlamps harness) (View)
View full Circuit Diagram | Comments | Reading(2085)
Published:2014/1/22 20:22:00 Author: | Keyword: Computer motherboard circuitry _09 6 oxt (1.0),
As shown in figure 6 oxt computer motherboard circuitry _09 (1.0) (View)
View full Circuit Diagram | Comments | Reading(866)
Published:2014/1/22 20:17:00 Author: | Keyword: The digital circuit using grating circuit diagram,
The digital circuit using grating circuit diagram
(View)
View full Circuit Diagram | Comments | Reading(840)
| Pages:31/2234 At 202122232425262728293031323334353637383940Under 20 |