Published:2014/1/22 3:32:00 Author: | Keyword: BTL power amplification circuit diagram,
View full Circuit Diagram | Comments | Reading(901)
Published:2014/1/21 21:05:00 Author:lynne | Keyword: Dongfeng Peugeot Citroen Picasso 2.0L sedan rear window wiper spray circuit diagram,
Dongfeng Peugeot Citroen Picasso 2.0L sedan rear window wiper spray circuit diagram shown in Fig.:
(View)
View full Circuit Diagram | Comments | Reading(994)
Published:2014/1/21 21:06:00 Author:lynne | Keyword: ZCZVT-PWM converter circuit,
ZCZVT-PWM converter circuit shown in Figure:
(View)
View full Circuit Diagram | Comments | Reading(1710)
Published:2014/1/21 21:08:00 Author:lynne | Keyword: Dongfeng Peugeot Citroen Picasso 2.0L sedan front electric windows circuit diagram,
Dongfeng Peugeot Citroen Picasso 2.0L sedan front electric windows circuit diagram shown in figure:
(View)
View full Circuit Diagram | Comments | Reading(1008)
Published:2014/1/21 21:09:00 Author:lynne | Keyword: Pull hard switching circuit schematic circuit diagram,
Pull hard switching circuit schematic circuit diagram shown in Fig.:
(View)
View full Circuit Diagram | Comments | Reading(812)
Published:2014/1/21 21:10:00 Author:lynne | Keyword: Soft switching circuit schematic circuit diagram,
Soft switching circuit schematic circuit diagram shown in Fig.:
(View)
View full Circuit Diagram | Comments | Reading(1163)
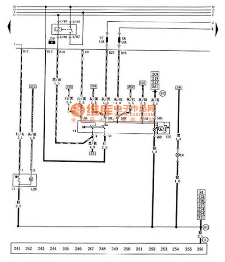
Published:2014/1/21 20:11:00 Author: | Keyword: Santana 2000 gsi type car lighting switch, cigarette lighter circuit diagram,



Figure santana 2000 gsi type car lighting switch, cigarette lighter circuit diagram
E1 - E20 light switch - the dashboard lighting regulator J59 - X relay contact L9 - floodlight lighting switch L28 - cigarette lighter light S7 - left rear lights, left front parking lights fuse (10 a) S8 - right rear lights, right front parking lights, engine compartment lights fuse U1 - cigarette lighter (5) - (10 a) pick up location (in the circuit board on the right side of the star grounding claw) - grounding cables (within the dashboard harness) - cable (within the dashboard harness) (View)
View full Circuit Diagram | Comments | Reading(841)
Published:2014/1/21 20:09:00 Author: | Keyword: Computer motherboard circuitry _16 6 oxt (1.0),
As shown in figure 6 oxt computer motherboard circuitry _16 (1.0) (View)
View full Circuit Diagram | Comments | Reading(738)
Published:2014/1/21 20:07:00 Author: | Keyword: Santana 2000 gsi type car headlights, parking lights, lights, tail lights, brake lights, nacelle, after lighting circuit diagram,
Figure of santana 2000 gsi saloon car headlights, parking lights, lights, tail lights, brake lights, nacelle, after lighting circuit diagram
F69 - nacelle light contact switch L1 - left headlamps L2 - right front headlight M1 - parking lights M3 left parking lights M2 - right - left tail lights M4 - right rear lights M6 - after the left turn signal M8 - right rear lights M9 left brake lamp M10 - right brake lamp M18 - nacelle lights integrated - right front headlight (in) the fuse (10 a) S10 - left headlamps (in) the fuse S21 (10 a) - (low), right front headlight fuse (10 a) S22 - left headlamps (low) fuse (10 a) T1c - headlamps wire connected to the engine wiring harness plug (1 needle, behind the central circuit board) T1d - the engine wiring harness and the engine compartment lighting wire connector (1 needle, in front of the wiper motor) T4d - headlamps wire connected to the right front headlight plug (4 needle, on the right front headlight) T4e - headlamps harness and left headlamps plug connection (4 needle, on the left headlights) today - ground combination (in the left rear light) on the left side of the car body earthing pet-name ruby - itself (View)
View full Circuit Diagram | Comments | Reading(975)
Published:2014/1/21 20:05:00 Author: | Keyword: Composed of LM390 practical circuit diagram,
View full Circuit Diagram | Comments | Reading(1140)
Published:2014/1/21 20:04:00 Author: | Keyword: LM388 bridge type power amplifier circuit diagram,
View full Circuit Diagram | Comments | Reading(1326)
Published:2014/1/21 20:02:00 Author: | Keyword: Computer motherboard circuitry _17 6 oxt (1.0),
As shown in figure 6 oxt computer motherboard circuitry _17 (1.0) (View)
View full Circuit Diagram | Comments | Reading(789)
Published:2014/1/21 19:57:00 Author: | Keyword: Santana 2000 gsi cars before the dimmer switch, alarm lamp switch, turn signal circuit diagram,



Figure santana 2000 gsi cars before the dimmer switch, alarm lamp switch, turn signal circuit diagram
E3 - alarm lamp switch E4 - dimmer switch J2 - turn signal relay K6 - alarm flash light is M5 - left front turn signal M7 - the right front turn signal S4 - alarm lights fuse T6 (15 a) - dashboard switch harness and alarming lamp switch plug connection (6 needle, on the lamp switch) T29 - dashboard harness and dashboard switch wiring harness connector (29 needle, below the combination instrument) - the positive connections (within the dashboard harness) - cable (within the dashboard switch wire) (View)
View full Circuit Diagram | Comments | Reading(761)
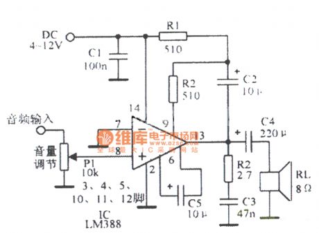
Published:2014/1/21 19:56:00 Author: | Keyword: Gain for 20 + U LM388 the circuit diagram and the load,
View full Circuit Diagram | Comments | Reading(924)
Published:2014/1/21 19:54:00 Author: | Keyword: Turn signal switch, santana 2000 gsi saloon car parking lamp switch circuit diagram, fog light switch, dual tone horn,


Figure of turn signal switch, santana 2000 gsi saloon car parking lamp switch circuit diagram, fog light switch, dual tone horn
E2 - turn signal switch E19 - stop lamp switch electronics - fog lamp switch H - dual tone horn switch H1 - dual tone horn J4 - horn relay J5 - fog lamps relay K17 - fog lamps light L40 - fog lamp switch lights S16 - horn fuse (15 a) S18 - the horn relay, light switch, ABS warning fuse S124 (10 a) - after the fog lights fuse (10 a) T2q - headlamps wire connected to the loudspeaker wiring harness plug (2 needle, over the loudspeaker) T5 - dashboard switch wiring harness and fog lamp switch plug connection (5 needles, in the fog lamp switch) T29 - dashboard harness and dashboard switch wiring harness connector (29 needle, below the combination instrument) pet-name ruby - its grounding - the positive connections (within the dashboard harness) (View)
View full Circuit Diagram | Comments | Reading(1173)
Published:2014/1/21 19:49:00 Author: | Keyword: Gain of 200 and load ground LM388 circuit diagram,
View full Circuit Diagram | Comments | Reading(1083)
Published:2014/1/21 19:42:00 Author: | Keyword: Gain for 20 and load ground LM388 circuit diagram,
View full Circuit Diagram | Comments | Reading(1418)
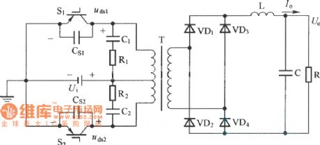
Published:2014/1/20 21:10:00 Author:lynne | Keyword: Improved ZCT-PWM converter topology circuit,
Improved ZCT-PWM converter topology circuit shown in Figure:
(View)
View full Circuit Diagram | Comments | Reading(1798)
Published:2014/1/20 21:02:00 Author:lynne | Keyword: Dongfeng Peugeot Citroen Picasso 2.0L Sedan front windshield wiper jetter circuit,
Dongfeng Peugeot Citroen Picasso 2.0L Sedan front windshield wiper jetter circuit shown in Figure:
(View)
View full Circuit Diagram | Comments | Reading(842)
Published:2014/1/20 20:28:00 Author:lynne | Keyword: Ordinary ZCT-PWM converter circuit diagram,
Ordinary ZCT-PWM converter circuit diagram shown in figure:
(View)
View full Circuit Diagram | Comments | Reading(1841)
| Pages:33/2234 At 202122232425262728293031323334353637383940Under 20 |