Published:2011/5/11 2:55:00 Author:Nicole | Keyword: DONGFENG Citroen Elysee, response anti-start device
View full Circuit Diagram | Comments | Reading(658)
Published:2011/5/11 1:12:00 Author:Nicole | Keyword: voltage output, integrated temperature, sensor
LM35 output is analog, if you want to obtain digital output, it should use analog/digit converter(ADC). As shown in the figure, it is a ADC08031 type ADC serial output digit temperature transmitter circuit, its full scale is +128℃. In the figure, CLK、ENA are clock terminal and enabling terminal.
(View)
View full Circuit Diagram | Comments | Reading(3277)
Published:2011/5/11 3:25:00 Author:Nicole | Keyword: power amplifier
View full Circuit Diagram | Comments | Reading(903)
Published:2011/5/11 3:24:00 Author:Nicole | Keyword: 30W power amplifier, category A
View full Circuit Diagram | Comments | Reading(1106)
Published:2011/5/11 3:19:00 Author:Nicole | Keyword: ZTE, mobile phone, wire arrangement component
View full Circuit Diagram | Comments | Reading(663)
Published:2011/5/11 3:15:00 Author:Nicole | Keyword: ZTE 767+ type, mobile phone, wire arrangement
View full Circuit Diagram | Comments | Reading(1240)
Published:2011/5/11 2:10:00 Author:Nicole | Keyword: VW Polo, 1.4L car, combined meter
View full Circuit Diagram | Comments | Reading(775)
Published:2011/5/11 2:08:00 Author:Nicole | Keyword: twist turning, position sensor, PCM connection
View full Circuit Diagram | Comments | Reading(759)
Published:2011/5/11 2:06:00 Author:Nicole | Keyword: camshaft, position sensor, PCM connection
View full Circuit Diagram | Comments | Reading(1244)
Published:2011/5/11 2:03:00 Author:Nicole | Keyword: oxygen sensor, PCM connection
As shown in the figure, it is a oxygen sensor and PCM connection circuit. When the diagnosis instrument displays fault codes: DTCP0031、DTCP0032、DTCP0037、DTCP0038、DTCP0138 and DTCP0140, it shows that the sensor has a hitch, it should be repaired.
(View)
View full Circuit Diagram | Comments | Reading(1399)
Published:2011/5/11 1:56:00 Author:Nicole | Keyword: oil temperature sensor, PCM connection
View full Circuit Diagram | Comments | Reading(1028)
Published:2011/5/11 3:11:00 Author:Nicole | Keyword: DONGFENG Citroen Elysee, car charge, starter system
View full Circuit Diagram | Comments | Reading(614)
Published:2011/5/11 3:08:00 Author:Nicole | Keyword: DONGFENG Citroen Elysee, electronic fuel injection engine,
View full Circuit Diagram | Comments | Reading(1934)
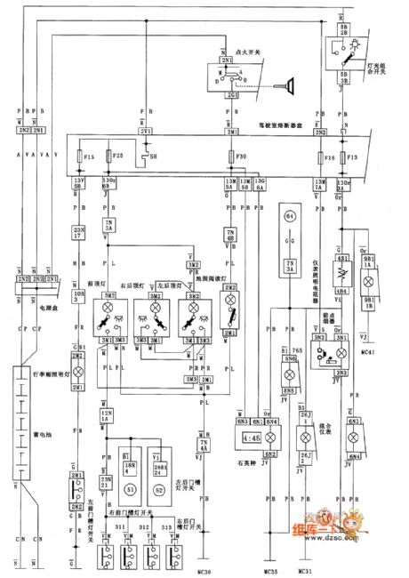
Published:2011/5/11 3:06:00 Author:Nicole | Keyword: DONGFENG Citroen Elysee, electronic fuel injection engine, exterior illumination


The exterior illumination and signal equipment circuit diagram of DONGFENG Citroen Elysee MP5.2 electronic fuel injection engine
(View)
View full Circuit Diagram | Comments | Reading(1391)
Published:2011/5/11 1:53:00 Author:Nicole | Keyword: DONGFENG Citroen Elysee, electronic fuel injection engine, internal lighting
View full Circuit Diagram | Comments | Reading(714)
Published:2011/5/11 1:50:00 Author:Nicole | Keyword: DONGFENG Citroen Elysee, wiper, cleaning equipment
View full Circuit Diagram | Comments | Reading(600)
Published:2011/5/11 3:03:00 Author:Nicole | Keyword: Guangzhou HONDA, Fit saloon, steering lamp, relative line, car
View full Circuit Diagram | Comments | Reading(513)
Published:2011/5/11 1:48:00 Author:Nicole | Keyword: DONGFENG Citroen Elysee, electrical reverse mirror
View full Circuit Diagram | Comments | Reading(718)
Published:2011/5/11 2:58:00 Author:Nicole | Keyword: DONGFENG Citroen Elysee, electric window, electric door
View full Circuit Diagram | Comments | Reading(738)
Published:2011/5/11 2:50:00 Author:Nicole | Keyword: DONGFENG Citroen Elysee, central latch
View full Circuit Diagram | Comments | Reading(559)
| Pages:1900/2234 At 2018811882188318841885188618871888188918901891189218931894189518961897189818991900Under 20 |