Published:2011/5/18 23:53:00 Author:Borg | Keyword: control circuit, Buick-Century


The control modules of the engine and transmission are also the interfaces of C and D, of which C has 16 terminals, and 15 of them are in use, most of them connect to some executors, such as fault indicator, the magnetic clutch of air-conditioning compressor, cooling fans of 1# and 2#, active carbon jar, liquid torque converter, waste recycle control valve, idling speed control valve( in the figure, it is misinterpreted as inert gas) and series data slides, etc.
The auto transmission system circuit of Buick-Century engine(3.1) (3) (View)
View full Circuit Diagram | Comments | Reading(762)
Published:2011/5/18 23:57:00 Author:Borg | Keyword: control circuit, Buick-Century
The control computer of the engine and transmission system is fixed behind the I/p, near the cover and close to the shell, on which there are 6 interfaces of A,B,C,D,C and D:7 of 12 terminals of interface A are in use, which mainly connect to the igniting switch, battery and crankshaft position sensor, the standard voltage is 5V; interface B also has 12 terminals , and 9 of them are in use, most of them connect with sensors of the throttle, air-conditioning, admission temperature, coolant temperature and explosive, etc.
(View)
View full Circuit Diagram | Comments | Reading(783)
Published:2011/5/30 21:00:00 Author:Fiona | Keyword: automatic battery charger, intelligent pulse electric bicycle
(View)
View full Circuit Diagram | Comments | Reading(3380)
Published:2011/6/2 1:01:00 Author:TaoXi | Keyword: 555, doorbell, talkback, alarm, three functions
The figure 15-26 shows the switch position of the doorbell talkback functional status. AN1 is the doorbell button switch, when someone presses the AN1, the main circuit gets the power, and the two audio oscillators which is composed of the F3,F2,R4,R5,C3 and F4,F5,R7,R8,C4 start working, and it is compounded in RP1, then it adds to the VT1 to be amplified to drive the speaker. If the master opens the four-blade double-throw switch K1, the circuit is in the talkback state. If you press AN2, the voice of master will be received by the indoor speaker, then it is amplified to drive the outdoor speaker.
The main circuit which is composed of the IC1(555) and R1,R2,C1 produces the 0.5Hz low frequency oscillation.
(View)
View full Circuit Diagram | Comments | Reading(1036)
Published:2011/6/9 3:41:00 Author:Lucas | Keyword: Metal detector
The metal detector circuit consists of the fixed frequency oscillator, mixer, detector, detection oscillator and power amplifier circuit, and the circuit is shown as the chart. Fixed frequency oscillator circuit consists of ceramic filter ZC, transistor VI and resistors R1 ~ R4, capacitor C2 and so on. Mixer consists of the mixer tube V2 and capacitor C3, resistors R5 ~ R8. Detector is composed of the diodes VD1, VD2, capacitors C8 ~ C12 and resistor R12, potentiometer RP and other components. Detection oscillator is composed of the transistor V3, inductance coil L, capacitors C4 ~ C7, C19 and resistors R9 ~ R11. Audio amplifier is composed of power amplifier integrated circuit IC, resistors R13 ~ R15, capacitors C13 ~ C18 and speaker BL.
(View)
View full Circuit Diagram | Comments | Reading(4469)
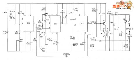
Published:2011/6/9 5:56:00 Author:Lucas | Keyword: Electronic, detonating device
The electronic circuit is composed of the delay switch circuit, insurance switch circuit, timing initiation circuit, charging indicator circuit and detonating power circuit, and the circuit is shown as the chart. The delay switch circuit is composed of time-base integrated circuit IC1, resistors R1, R2, potentiometer RP1, potentiometers C1 ~ C3, diode VD1, thyristor VT1 and the S2-1 contact of detonating switch S2. Insurance switch circuit is composed of the time-base integrated circuit IC2, resistors R3, R4, potentiometer RP2, diodes VD2, VD3, capacitors C4, C5, relay K and S2-2 contacts of S2. The timing initiation circuit is composed of the time-base timer circuit IC IC3, resistors R5, R6, potentiometer RP3, diode VD4, thyristor VT2, capacitors C6 ~ C9 and S2-3 contact of S2. Initiation power circuit consists of transistor V, resistor R7, oscillation step-up transformer T, capacitors C1O ~ C12, thyristor VT2, diodes VD5 with VD6 and S2-4, S2-5 contacts of S2. Charging indicator circuit consists of resistors R8 and neon light HL.
(View)
View full Circuit Diagram | Comments | Reading(653)
Published:2011/5/15 1:04:00 Author:John | Keyword: isolation and measurement amplifier circuit, precision bridge
Bridge isolation and measurement amplifier circuit is widely used for industrial process control, which is composed of ISO102 and INA102 with low noise and low power comsuption. Just as shown in the figure. ISO102 is capacitor coupled buffer and isolation amplifier circuit, having a gain of 1000. It is mainly used for 300Ω bridge signal amplification. The power supply of a bridge is completed by the two parts. One is that the supply side(INA102 12 feet) provides l4mA current through the 680Ω resistor, the other is that the +5 V reference from the ISO102 incentive provides 2.7mA current. The plused 16.7mA current powers the bridge. Changing signal of the bridge can be directly input to the differential input point of INA102. It can achieve isolation amplifier of both bridge signal and output voltage Uo. The measurement circuit is powered by PWS725A or PWS726A and other DC / DC conversion devices. So the implementation of no common ground and no total power supply can be achieved in isolated parts. The circuit can be directly used for accurate measurement of direct pressure, weight and physical strain and so on. (View)
View full Circuit Diagram | Comments | Reading(1078)
Published:2011/5/15 1:06:00 Author:John | Keyword: dual power, quad op-amp
View full Circuit Diagram | Comments | Reading(1053)
Published:2011/5/15 0:57:00 Author:John | Keyword: dual power, three op-amp, high input impedance
View full Circuit Diagram | Comments | Reading(953)
Published:2011/6/8 22:09:00 Author:Christina | Keyword: Photosensitive diode, photoelectric coupler
The appearance and circuit of the photosensitive diode type photoelectric coupler is as shown in the figure.
Figure: The appearance and circuit of the photosensitive diode type photoelectric coupler (View)
View full Circuit Diagram | Comments | Reading(598)
Published:2011/6/10 3:50:00 Author:Lucas | Keyword: Welder, no-load , power saver
The welder no-load power saver circuit is composed of the detection circuit and power saving control circuit, and the circuit is shown as the chart. Detection circuit is composed of the current transformer TA, diodes VD1, YD2, transistor V, bridge rectifier UR, filter capacitor C3. Power saving control circuit consists of resistors R1, R2, capacitors C1, C2, voltage regulator diodes VS1, VS2, thyristor VT, diode VD3, relay K and AC contactor KM. R1, R2 select 1/2W metal film resistors. RP uses 2W organic solid potentiometer. C1 uses the CBB capacitor or oil capacitor with the voltage being 630V. VD1 ~ VD3 select 1N4007 silicon rectifier diodes. VS1 uses ZCW15 silicon voltage regulator diode.
(View)
View full Circuit Diagram | Comments | Reading(1916)
Published:2011/6/10 3:40:00 Author:Lucas | Keyword: Welder, no-load, power saver
The welder no-load power saver circuit is composed of the knife switch Q, AC contactor KM, buck capacitor C, keeping resistor R1, starting resistor R2, time relay KT, welding transformer T, and the circuit is shown as the chart. Turning on the knife switch Q will make AC contactor KM get power and pull in, and its normally open contacts KM1 and KM2 are connected, then the welder can do the normal work. R1 and R2 select the 20W wire-wound resistor. C uses the CBB capacitor or oil capacitor with the voltage being 630V. KT selects the time relay with the coil voltage in 24V, such as JS7-2A type. KM selects the AC contactor with the coil voltage being 380V (or 220V) . The use of Q can be according to the power of T.
(View)
View full Circuit Diagram | Comments | Reading(1300)
Published:2011/6/10 5:58:00 Author:Lucas | Keyword: Welder , no-load , power saver
The welder no-load power saver circuit is composed of the power supply circuit, pulse oscillator, monostable trigger and control circuit and other components, and the circuit is shown as the chart. Power supply circuit consists of step-down capacitor C1, resistor R1, Zener diode VS1, rectifier diode VD2 and filter capacitor C2 and so on. Pulse oscillator is composed of the time-base integrated circuit IC1 and external components. Monostable trigger is composed of the time-base integrated circuit IC2, capacitor C5 and resistor R5 and so on. Control circuit is composed of the optical coupler VLC, relay K, AC contactor KM and Triac VT and other components. R1 uses 1W carbon film resistor: R2 ~ R6 select 1/4W carbon film resistors. RP uses solid potentiometer. C2, C3 and C5 select the aluminum electrolytic capacitors with the voltage being 16V.
(View)
View full Circuit Diagram | Comments | Reading(1437)
Published:2011/6/1 22:26:00 Author:leo | Keyword: VOGUE 9866-1 Communication single-chip integrated circuit diagram
VOGUE 9866-1 is a type of communication single-chip integrated circuit which is always used in caller ID telephone.
1. Function Features:The integrated circuit VOGUE 9866-1 consists of FSK decoder, duel-tone signals generator, LCD gate driver, keyboard switch coder, keyboard lock 0 controller, busy tone detector, duel-tone 8421 interface, on-hook, burglar alarm, pulse signal generator, buzzer warning controller, mute controller, ringing on/off controller, temperature test controller, mode controller and other circuits. It is usually used together with DTMF caller ID integrated circuit to finish the DTMF caller ID function.
2. Pin functions and data:The integrated circuit VOGUE 9866-1 adopts 100-pin soft package whose chip is directly packed in the LCD. Its pin functions and data are shown in the picture 1-1-1. (View)
View full Circuit Diagram | Comments | Reading(965)
Published:2011/6/7 2:00:00 Author:TaoXi | Keyword: 555, flowerpot, deaquation, alarm
As the figure 15-5 shows, the low-frequency multivibrator is composed of the 555, the oscillation frequency f=1.44/(R5+2R6)C.
When the pot does not dry, the resistivity of the soil is small, the voltage between the VT1's G pole and the circuit's ground voltage is nearly 0V, VT1 conducts, VT2 cuts off, so the voltage of the VT2's emitter is 0V. At this time the 555 is in the non-trigger state, pin-3 has the low electrical level. When the soil is dry, the resistance between A and B increases, the electric potential of the VT1's G pole is nearly the negative pressure, VT1 cuts off, VT2 conducts, VT2's emitter potential increases.
According to the features of the 555 time-based circuit, when the electric potential of pin-4 is higher than 0.4V, the 555 might be in the oscillation condition, the output port pin-3 has the high electrical level, and the LED's frequency is 1Hz.
(View)
View full Circuit Diagram | Comments | Reading(558)
Published:2011/6/7 4:08:00 Author:TaoXi | Keyword: 555, two-tone, electronic doorbell
As the figure 15-27 shows, the 800Hz audio oscillator is composed of the IC1, R1, R2, C1, when you press the button AN, the trigger port pin-2 connects with the ground, the output port pin-3 has the high electrical level and starts oscillation. At the same time, the C1 is charged through R2, when the charging voltage is higher than the threshold level 2/3VDD, the circuit resets and stops oscillation, pin-3 has the low electrical level. IC1's output adds to the IC2's pin-2 and IC3's pin-13 to make the IC2 and IC3 controlled by the IC1's output state. When the IC1 outputs the low electrical level, pin-3 of IC2 has the high electrical level, C2 is charged for 1 second through R3, pin-6's voltage is higher than 2/3VDD, the circuit resets again. That is to say during the 1 second delay time, the IC2 starts oscillation, the oscillation frequency is 400Hz.
(View)
View full Circuit Diagram | Comments | Reading(1010)
Published:2011/6/7 5:16:00 Author:TaoXi | Keyword: 555, two-tone, electronic doorbell
As the figure 15-28 shows, the two-tone electronic doorbell uses the 555 as the core to form the multivibrator to drive the speaker. In fact the 555 is a voltage controllable oscillator, when you press AN, the C1 and C2 are charged respectively, the 555 starts working, the oscillation frequency f1=1.44/(R3+2R4)C1, when you loosen the AN, the oscillation frequency f2=1.44/(R2+R3+2R4)C1, the figure parameters's corresponding frequencies: the former is about 750Hz and the latter is about 500Hz.
At the same time, the C2 is index discharged through R1 and adds to the 555's control port pin-5 to change the standard comparison voltage of the internal substrate, so after you loosen the AN, the doorbell circuit outputs the tonal modification sound until the voltage of C2 is empty.
(View)
View full Circuit Diagram | Comments | Reading(2181)
Published:2011/6/7 5:40:00 Author:TaoXi | Keyword: 555, handheld, simple, money detector
This money detector circuit uses the time base circuit 555 as the core, it is composed of a 20kHz multivibrator, a pressurization transformer driver stage and a ultraviolet light tube, as the figure 15-43 shows.
The astable multivibrator is composed of the time base circuit 555 and the R1, R2, C2.etc, it outputs the 20kHz oscillation pulse wave, the frequency fc=1.44/(R1+2R2)C3.
The output of 555's pin-3 turns on the LED1 and drives the power tube VT1, the collector electrode pressurization transformer T's secondary stage can produce the high frequency voltage of near 1000V to turns on the UV light.
The UV light can use the lamp of 4W or 6W, the wavelength is 380 to 420nm.
(View)
View full Circuit Diagram | Comments | Reading(1430)
Published:2011/6/9 3:52:00 Author:Lucas | Keyword: High voltage , static generator
The high voltage static generator circuit is composed of the oscillating boost circuit and voltage doubling rectifying circuit, and the circuit is shown as the chart. Oscillation step-up circuit is composed of the resistors R1 ~ R3, capacitors C1 ~ C3, thyristors VT1 ~ VT3, diodes VD1 ~ VD6 and step-up transformers T1 ~ T3. Voltage doubling rectifying circuit is composed of the diodes VD7 ~ VD16 and capacitors C4 ~ C13. R1 ~ R3 select 1/2W metal film resistors. C1 ~ C3 select CBB capacitor with the voltage in 630V; C4 ~ C13 select high voltage ceramic capacitors with the voltage in 1kv. VD1 ~ VD6 use 1N4007 silicon rectifier diodes; VD7 ~ VD16 use high voltage silicon rectifier stack with the withstang voltage in 20kv.
(View)
View full Circuit Diagram | Comments | Reading(1541)
Published:2011/6/9 4:01:00 Author:Lucas | Keyword: static electricity eliminator
The static electricity eliminator circuit is composed of 12V regulated power supply circuit, pulse boosted circuit and LED output indication circuit, and the circuit is shown as the chart. 12V regulated power supply circuit is composed of the power transformer T1, bridge rectifier UR, filter capacitor C1 and the three-terminal voltage regulator integrated circuit IC1. Pulse booster circuit is composed of the resistors R1 ~ R5, capacitors C2 ~ C5, thyristor VT, potentiometer RP, diodes VD1 ~ VD3 and the step-up transformer T2. Output voltage indication circuit consists of resistors R6 ~ R13, light emitting diodes VL1 ~ VL4 and operational amplifier integrated circuit IC2 (N1 ~ N3). R1, R4 and R5 select 1/2W metal film resistors; R2 uses 3W metal film resistor; R3 uses 1W metal film resistor; R5 ~ R13 select 1/4W metal film resistors or carbon film resistors.
(View)
View full Circuit Diagram | Comments | Reading(2098)
| Pages:403/471 At 20401402403404405406407408409410411412413414415416417418419420Under 20 |