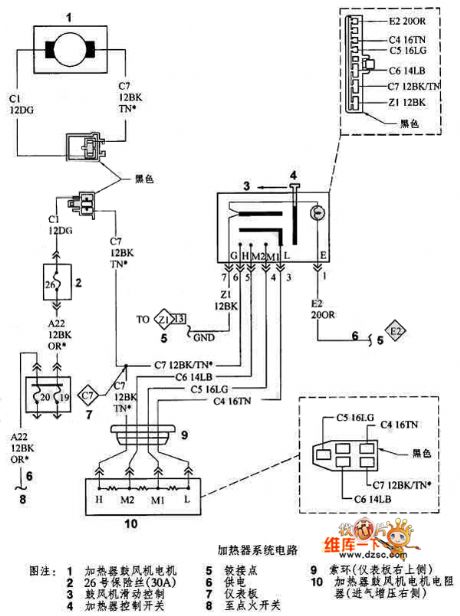
Published:2011/6/8 20:08:00 Author:chopper | Keyword: Dodge, heater system
View full Circuit Diagram | Comments | Reading(689)
Published:2011/6/8 20:09:00 Author:chopper | Keyword: crystal diode, internal
View full Circuit Diagram | Comments | Reading(503)
Published:2011/6/8 20:51:00 Author:chopper | Keyword: counter
Measuring phase angle adopts hardware counting mode instead of singlechip direct counting mode.Because hardware counting mode can improve the precision.We make 256 scale successive carry counting mode by using two pieces of 74HC161 in series.The external frequency reference selects a high-speed pulse generated by 10MHz active crystal oscillator to count the width of signal Fi output by phase-locked loop.Therefore,it can make the measuring absolute error of transadmittance angle less than 5% of theoretic calculation.The principle of circuit is as follows.
(View)
View full Circuit Diagram | Comments | Reading(619)
Published:2011/6/3 7:12:00 Author:Seven | Keyword: principle circuit, Motorola
View full Circuit Diagram | Comments | Reading(726)
Published:2011/6/3 1:39:00 Author:Seven | Keyword: thermocouple, data collecting circuit
Figure 1-1 the thermocouple light-separation temperature testerIn the figure, the working temperature of the J thermocouple ranges from 0℃ to 500℃. The light-separation circuit is used in the temperature control instrument. LT1025A is a low-power thermocouple cool pole compensator. Lt1019-2.5 is a precision reference voltage source.Notes: products of LTC and LT series are shown in the pamphlets of LINEAR Corp..
(View)
View full Circuit Diagram | Comments | Reading(1195)
Published:2011/6/8 20:11:00 Author:chopper | Keyword: crystal diode, internal
View full Circuit Diagram | Comments | Reading(546)
Published:2011/6/8 20:59:00 Author:chopper | Keyword: 1A, transistor, photoelectric diode
Any normal optoelectronic isolator have enough output to satisfy the input current requirement of 1A power transistor.When the driving signal is not available,R1 absorbs base current of Q1 and makes it close.When the power source is through LED D1,the current less than 20 μA generated by photoelectric diode D2 can make LM195 connected.Supply voltage can reach 42V. (View)
View full Circuit Diagram | Comments | Reading(1130)
Published:2011/6/5 5:42:00 Author:qqtang | Keyword: integrated circuit, RF signal


TDA1302T is an integrated circuit of RF signal preset amplifiers produced by Philips, which is widely used in all kinds of local and imported disc players.1.pin functions and dataTDA1302T is in 24-pin dual in-line package, whose pin functions and data are listed in Table 1.Table 1. pin functions and data of TDA1302T
2.typical applications circuitThe typical application circuit of RF amplifier, which consists of TDA1302T, is shown in Figure 1.Figure 1. The typical applications circuit of TDA1302T
(View)
View full Circuit Diagram | Comments | Reading(1252)
Published:2011/6/3 6:54:00 Author:Seven | Keyword: stereo driver
This preamplifier has a low output impedance, and is designed to drive long cables, allowing you to listen to a remote music source without having to buy expensive screened cables. The very low output impedance of around 16 ohms at 1KHz, makes it possible to use ordinary bell wire,loudspeaker or alarm cable for connection. The preamplifier must be placed near the remote music source, for example a CD player. The cable is then run to a remote location where you want to listen. The output of this preamp has a gain of slightly less than one, so an external amplifier must be used to drive loudspeakers. (View)
View full Circuit Diagram | Comments | Reading(895)
Published:2011/6/5 5:32:00 Author:qqtang | Keyword: servo processing, integrated circuit


TDA1301T is the servo processing integrated circuit produced by Philips, which is widely used in all brands of disc players, such as Malata and Shinco, etc.1.function featuresTDA1301T includes tracking servo, focus servo, feed servo control circuit, laser diode cutting control circuit, serial clock and data signal processing circuit, off-route detection circuit, reset circuit and other additional function circuits.2.pin functions and dataTDA1301T is in 28-pin dual in-line package.
(View)
View full Circuit Diagram | Comments | Reading(1526)
Published:2011/6/3 6:52:00 Author:Seven | Keyword: DC converter circuit
View full Circuit Diagram | Comments | Reading(531)
Published:2011/6/5 8:51:00 Author:qqtang | Keyword: single chip microcomputer, integrated circuit
ST6367B1 FEJ is a single chip microcomputer integrated circuit, which is widely used in Konka large screen digital color TV.1.function featuresST6367B1 FEJ includes CPU, reset control circuit, clock oscillating clock, key order signal decoding circuit, I2C general control circuit, screen display circuit, remote signal process circuit, PAL/NTSC control circuit, and other control and additional circuits, whose internal circuit with pin functions and signal flow are shown in the figure.
(View)
View full Circuit Diagram | Comments | Reading(973)
Published:2011/6/3 7:35:00 Author:Seven | Keyword: Samsung, physical diagram
View full Circuit Diagram | Comments | Reading(898)
Published:2011/6/5 9:31:00 Author:qqtang | Keyword: electric switch, integrated circuit



SN103832APG is a massive multi-function electric switch integrated circuit, which is widely used in Panasonic high class large screen cores of M17V, M18M(with PIP function) and M19(with PIP function).1.function introduction SN103832APG includes shift switch, I2C general connector, audio shift switch, power supply circuit and other additional function circuit. Its internal circuit is shown in the following picture.2.pin functions and dataSN103832APG is in 64-pin flat square package, whose pin functions and data are listed in the table.
(View)
View full Circuit Diagram | Comments | Reading(758)
Published:2011/6/3 8:46:00 Author:Seven | Keyword: oxygen inhaler
View full Circuit Diagram | Comments | Reading(718)
Published:2011/6/8 8:02:00 Author:chopper | Keyword: inside casing
Frequency in every frequency band is controlled by RP1 and RP2.RP1 is coarse adjustable potentiometer.The charge current of oscillating capacitor CF is changed by altering the value of RP1 in order tochange the frequency.RP2 is fine tuning potentiometer,and it changes output frequency by changing the value of UFADJ.The variation range of RP2 is not great,and it is usedas a vernier regulation.The dutyfactor of every waveform is fixed as 50% so that can simplify the circuit.This has been able to satisfy many occasions. (View)
View full Circuit Diagram | Comments | Reading(3208)
Published:2011/6/9 4:07:00 Author:Vicky | Keyword: Transistor Online Detector
Transistor online detector can test whether the transistor is good or bad without disassembling the transistor. Its working principle is as shown in the picture. This detector can not only be used to test the transistor independently, but also test the transistor online; not only test the PNP-type transistor, but also NPN-type transistor. It is of a relatively high practical value. (View)
View full Circuit Diagram | Comments | Reading(1353)
Published:2011/6/5 9:40:00 Author:qqtang | Keyword: integrated circuit, switch power supply


SMR62000A is an integrated circuit of switch power supply thick film produced by SAMSUNG, which is widely used in large screen color TV sets, computer screen and disc player switch power supplies, such as Haier large screen color TV, etc.1.pin functions and dataSMR62000A is in single line pin package, whose pin functions and data are listed in the table.Pin functions and data of SMR62000A
2.typical application circuitThe typical application circuit of SMR62000A is listed in the figure.
The typical application of SMR62000A (View)
View full Circuit Diagram | Comments | Reading(1097)
Published:2011/6/8 7:51:00 Author:chopper | Keyword: electronic, fly trap
View full Circuit Diagram | Comments | Reading(1896)
Published:2011/6/8 7:50:00 Author:chopper | Keyword: function, signal generator
US Company Maxim develops a new function signal generator ICMAX038,which is of high-frequency,pretty-precision,and thus it is known as high frequency precise function signl generator IC.MAX038 can be the optimized module to the circuit of phase-locked loop,voltage controlled oscillator,frequency synthesizer,pulse width modulator and so on.Its inner cirucit is shown as following picture 1. (View)
View full Circuit Diagram | Comments | Reading(1466)
| Pages:1795/2234 At 2017811782178317841785178617871788178917901791179217931794179517961797179817991800Under 20 |