Published:2012/8/16 21:10:00 Author:Ecco | Keyword: Infrared , burglar alarm
Infrared burglar alarm circuit schematic is shown in Figure 1. Infrared transmitter is a multivibrator with oscillation frequency being 40kHz, and it is composed of IC2 ( NE555 ), R1 , R2 and C3. VLS is the infrared emission probe which can be used to radiate 40kHz high-frequency externally to form the IR beam. VDL is the infrared receiver probe, and it forms infrared receiver, shaping and amplifying circuit with IC3 (CX20106A), and the infrared signal can be converted into electrical pulses after being amplified. IC4 and its peripheral components form alarm implementation circuit, once pin 2 is in low level, the circuit immediately flips, then the signal output end pin 3 is immediately converted to high level output, and it has delay function at the same time. Usually , VDL receives the infrared beam being radiating by VDL.
(View)
View full Circuit Diagram | Comments | Reading(2380)
Published:2012/8/16 20:14:00 Author:Ecco | Keyword: single-chip , microcomputer, integrated circuit


ST6368B4-FHO is a single - chip microcomputer IC which is widely used in Konka series of large-screen digital color TVs.(1) FeaturesST6368B4-FHO IC integrates central processing unit (CPU), clock oscillation circuit, reset circuit, key scan pulse generating circuit, key scan command signal decoding circuit, I2C bus control circuit, screen display circuit, system control circuit, remote control instruction signal processing circuit and other control circuits and other components with additional functions.(2) pin functions and dataST6368B4-FHO IC uses 42 - pin dual in-line package, and the internal block diagram, pin functions and signal flowing are shown as the chart, and pin-letter code and data are shown in following Table.
(View)
View full Circuit Diagram | Comments | Reading(1408)
Published:2012/8/16 20:21:00 Author:Ecco | Keyword: motor control , driver IC


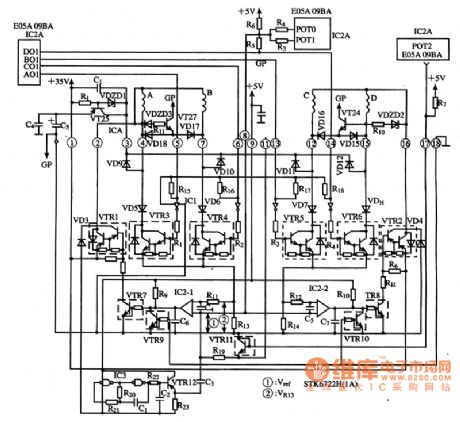
STK6722H is the thick-film hybrid motor control and drive IC produced by Japan Sanyo, and it is widely used in the printer.
(1) pin functionsSTK6722H IC uses 18 - pin separate package, and pin functions are shown in following Table .
(2) Typical application circuitSTK6722H integrated circuit's internal circuit and the application circuit of printer control and driver circuit are shown in the figure.
(View)
View full Circuit Diagram | Comments | Reading(2538)
Published:2012/8/16 20:30:00 Author:Ecco | Keyword: switching power, thick-film , integrated circuit


STR - F6653 is the switching power thick-film integrated circuit produced by Japan Sanyo, and it is widely used in Toshiba series of large-screen digital color TVs.
(1) Features and functionsSTR-F6653 IC contains incentives driver control circuit, start circuit, oscillation circuit, overcurrent protection circuit, overvoltage and overtemperature protection circuit and other ancillary unit circuits.
(2) pin functions and dataSTR - F6653 uses a separate pin package, and the pin functions and data are shown in following Table.
(3) Typical application circuitSTR - F6653 IC consisting of a typical application circuit of the switching power supply circuit as shown.
(View)
View full Circuit Diagram | Comments | Reading(9213)
Published:2012/8/16 20:26:00 Author:Ecco | Keyword: switch , power , thick-film , integrated circuit


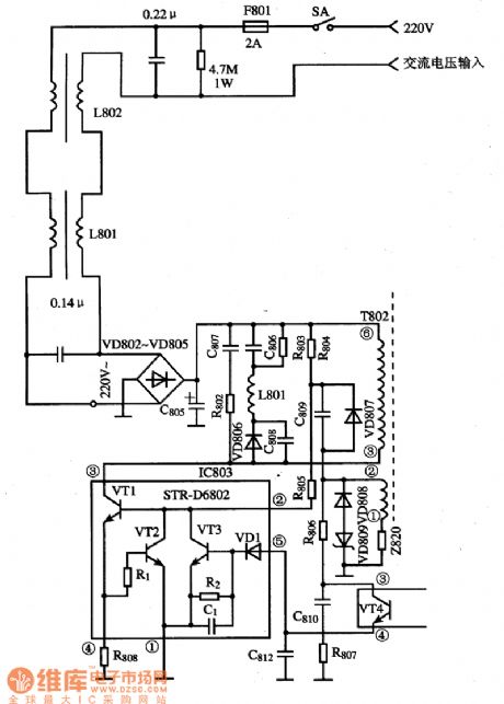
STR-D6802 is the switching power thick-film integrated circuit produced by Japan Sanyo, and it is widely used in large screen color TV and DVD player.(1) Features and functionsSTR-D6802 IC contains the start, oscillation, driver, overcurrent protection circuits.(2) pin functions and dataSTR-D6802 uses a separate pin package, and the pin functions and data are shown in following Table .(3) Typical application circuit
(View)
View full Circuit Diagram | Comments | Reading(2349)
Published:2012/8/16 20:45:00 Author:Ecco | Keyword: switching power, thick-film , integrated circuit


STR-F6656B, STR-F6658B are the swicthing power hybrid thick-film integrated circuits produced by Sanken, and they are widely used in large screen color TVs and DVD players.
(1) Features and functionsSTR-F6656B and STR-F6658B have the basically same internal functions( the following is an example of STR-F6658B), both of them are composed of start circuit, oscillation circuit, driver circuit, overcurrent protection circuit, overvoltage protection circuit and overheat protection circuit. The internal block diagram is shown as below.(2) Pin functions and dataSTR-F6658B IC uses single-pin package, and its bow pin functions and data are shown in following Table.
(View)
View full Circuit Diagram | Comments | Reading(3514)
Published:2012/8/15 1:02:00 Author:Ecco | Keyword: High-speed , current driver , wideband transconductance, op amp, buffer
The circuit usestwo OPA660 to form a push-pull circuit to increase the output current, and it can be used to drive the load such as magnetic head and so on.
(View)
View full Circuit Diagram | Comments | Reading(1296)
Published:2012/8/15 1:46:00 Author:Ecco | Keyword: Nanosecond , pulse , integrating circuit , broadband transconductance , operational amplifier, buffer
The input signal VI is added to the pin 3 of OPA660 by 780Ω base resistor and 50Ω matched resistor, then it will be output by pin 6 after being amplified by internal OTA and +1 amplifier. At the same time, pin 6 get feedback to pin 2 of OPA660 by integral circuit composed of the 820Ω resistor, 1μF capacitor, therefore to constitute a nanosecond pulse integrating circuit. Potentiometer can adjust the DC voltage of pin 2 to play a role in controlling the starting point of the integrator voltage.
(View)
View full Circuit Diagram | Comments | Reading(1022)
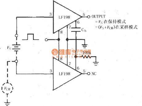
Published:2012/8/15 1:53:00 Author:Ecco | Keyword: Differential , input, maintaining circuit, sample, maintainging amplifiers
The purpose of using two LF198is to usesymmetry of the circuit to eliminate the impact on circuit from the common-mode voltage and keepthe output Vs ( does not contain VCM ) inmaintaining mode.
(View)
View full Circuit Diagram | Comments | Reading(950)
Published:2012/8/15 1:55:00 Author:Ecco | Keyword: Data acquisition system, grounding , coupling , sample maintaining , amplifier
As a high-speed, high - resolution data acquisition syste , power supply must be well regulated to control additional high-frequency noise (ripple). AD783 power connection in figure can well meet above requirements, while enable to transmit instantaneous current to the device.
(View)
View full Circuit Diagram | Comments | Reading(804)
Published:2012/8/15 2:01:00 Author:Ecco | Keyword: Typical , data acquisition system , grounding , coupling circuit
As a high-speed, high - resolution data acquisition syste , power supply must be well regulated to control additional high-frequency noise (ripple). AD781 power connection in figure can well meet above requirements, while enable to transmit instantaneous current to the device. In order to achieve the rated accuracy and dynamic performance, the power supply decoupling capacitors must be directly connected between the positive power supplyfeet and the negative feet to ground, and typically itconnects 0.1μF ceramic capacitorsbetween VCC and VEE to ground.
(View)
View full Circuit Diagram | Comments | Reading(696)
Published:2012/8/15 2:05:00 Author:Ecco | Keyword: DC and AC , zeroing circuit, sample maintaining, amplifier
Adjusting 1kΩ potentiometer can makeDC offset voltage Vos be zero. In maintaining set mode, adjusting the 10kΩ potentiometer allows the AC offset voltage Vosto bezero.
(View)
View full Circuit Diagram | Comments | Reading(1290)
Published:2012/8/15 2:18:00 Author:Ecco | Keyword: Highly sensitive , electrostatic detector
The circuit is composed of electrostatic induction electronic switch and transistor music IC sound circuit. It can be used to detect the exist of electrostatic field in engine room or around and discharge the static on computer or chip. The detection is accurate, and the circuit is compact and has highly practical value.
(View)
View full Circuit Diagram | Comments | Reading(3325)
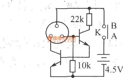
Published:2012/8/15 2:28:00 Author:Ecco | Keyword: Straight district, transistor A , measuring instrument
After the determinand transistor's pins are connected to B , E , C, then people can use the switch to select the tube type: PNP or NPN, and the β value of the transistor can be directly read from 100μA dial instrument. When switch T1 is closed, measurement range β = 0 ~ 100; when T2 is closed, measurement range β = 0 ~ 500. The inductance coil L in the circuit is wound by 0.2mm copper with 1550 turns.
(View)
View full Circuit Diagram | Comments | Reading(1037)
Published:2012/8/15 2:39:00 Author:Ecco | Keyword: Quasi - synchronous , decimal counter
The circuit is adder circuit composed of asynchronous decimal counter FJJ141 or the 7490A. All levels'data is transferred by decoding circuit. So output ends A , D are in high level only after nine pulses comes. Once two pulses arrive, they will be transferred to next preset end for carrying signal by two interconnected gates ( gate 1 and 2, or gate 1 and a corresponding NAND gate ), then the circuit realizes the decimal counting.
(View)
View full Circuit Diagram | Comments | Reading(885)
Published:2012/8/15 1:59:00 Author:Ecco | Keyword: Typical, data acquisition system , grounding , coupling circuit
As a high-speed, high - resolution data acquisition syste , power supply must be well regulated to control additional high-frequency noise (ripple). AD684 power connection in figure can well meet above requirements, while enable to transmit instantaneous current to the device. In order to achieve the rated accuracy and dynamic performance, the power supply decoupling capacitors must be directly connected between the positive power supplyfeet and the negative feet to ground, and typically itconnects 0.1μF ceramic capacitorsbetween VCC and VEE to ground.
(View)
View full Circuit Diagram | Comments | Reading(980)
Published:2012/8/15 0:54:00 Author:Ecco | Keyword: High-speed, current, driver , wideband transconductance, op amp, buffer
The circuit uses two OPA660 connected in parallel to increase the output current. The transistors Q1, Q2form image constant current source circuit, which are used asthe collector load of two parallel OPA660. Q1, Q2 are selected 2N3906.
(View)
View full Circuit Diagram | Comments | Reading(1587)
Published:2012/8/15 0:57:00 Author:Ecco | Keyword: basic application , photodiode , optical signal amplifier, switching circuits)
As shown in figures, ( a ) shows light signal amplifier circuit composed of photodiode; (b) shows the switching circuit composed of photodiode.
(View)
View full Circuit Diagram | Comments | Reading(1398)
Published:2012/8/15 20:45:00 Author:Ecco | Keyword: Laser torch, schematic
Laser torch is cheap and has high cost performance. The main feature is the excellent performance of the condenser, and the optical rangeis up to 1200m ~ 1500m, and the spot is still small from a few hundred meters in visual observation, so it is widely used in teaching , guided tours and entertainment. According to tests, it can be used for long-distance of the protective guard and the remote data transmission. Laser torch schematic is shown in Fig, the components are SMD components, so the device is small, and the power of laser is great, it can not direct shoot the human eye.
(View)
View full Circuit Diagram | Comments | Reading(2670)
Published:2012/8/13 21:24:00 Author:Ecco | Keyword: current reference, temperature compensation , logarithm , logarithmic ratio amplifier
If I2 = IREF is set as a constant, IREF is the reference current, the output voltage VOUT = KlogI1/IREF , IREF= 6V/RREF. The figure is IREF's current source circuit generated by the external circuit, the circuit uses 6V 1N834 zener regulator which is connected to 2N2905 transistor's emitter junction in reverse series to make the temperature compensation and improve thetemperature stability of output reference current IREF.
(View)
View full Circuit Diagram | Comments | Reading(2137)
| Pages:368/2234 At 20361362363364365366367368369370371372373374375376377378379380Under 20 |