Published:2011/7/18 1:10:00 Author:Sue | Keyword: Reversed-phase, Combiner, Amplifier
The circuit has a 351-type basic rate of 13V/μs which can reach 0.01% level when 10V step signal is beyond 8μs. A1 is precise direct current amplifier LM11C with a bias current lower than 100pA and a offset voltage equal to or lower than 600μV. The circuit can work as high-precision intermediate speed phase inverter. (View)
View full Circuit Diagram | Comments | Reading(840)
Published:2011/7/15 8:03:00 Author:Joyce | Keyword: TEANA, Automatic, Speed Control Device, Schematic Diagram
TEANA A33-EL Automatic Speed Control Device Schematic Diagram and Circuit (View)
View full Circuit Diagram | Comments | Reading(951)
Published:2011/7/18 1:39:00 Author:Sue | Keyword: Low Noise, Audio, Preamplifier
The low noise audio preamplifier integrated circuit LM381 can be used with direct current, alternating current circuit technology to satisfy the compensation standard of Recording Industry Association of America(RIAA). (View)
View full Circuit Diagram | Comments | Reading(727)
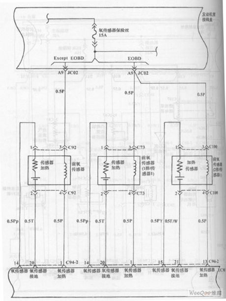
Published:2011/7/18 3:32:00 Author:Sue | Keyword: Fuel Injection, Hyundai Sonata, V4 Cylinder
The picture shows the fuel injection system circuit of Hyundai Sonata with V4 cylinder engine. (View)
View full Circuit Diagram | Comments | Reading(892)
Published:2011/7/18 3:31:00 Author:Sue | Keyword: Fuel Injection, Hyundai Sonata, V4 Cylinder
The picture shows the fuel injection system circuit of Hyundai Sonata with V4 cylinder engine. (View)
View full Circuit Diagram | Comments | Reading(926)
Published:2011/7/14 20:58:00 Author:Joyce | Keyword: TEANA , Sound , BOSE System
TEANA A33-EL Sound (BOSE System)Circuit (View)
View full Circuit Diagram | Comments | Reading(768)
Published:2011/7/18 10:08:00 Author:Robert | Keyword: Practical, Wideband, VHF, Amplification
The picture shows the practical wideband VHF signal amplification circuit. (View)
View full Circuit Diagram | Comments | Reading(1458)
Published:2011/7/19 9:04:00 Author:Robert | Keyword: High-Precision, Variable-Gain, Instrumentation, Amplification
The picture shows the high-precision variable-gain instrumentation amplification circuit. (View)
View full Circuit Diagram | Comments | Reading(573)
Published:2011/7/14 20:57:00 Author:Joyce | Keyword: TEANA , Sound , BOSE System
TEANA A33-EL Sound (BOSE System)Circuit (View)
View full Circuit Diagram | Comments | Reading(766)
Published:2011/7/19 9:07:00 Author:Robert | Keyword: Operational, Amplification, Principle, Low, Power Consumption
The picture shows thean operational amplification principle circuit with low power consumption. (View)
View full Circuit Diagram | Comments | Reading(553)
Published:2011/7/18 19:40:00 Author:Robert | Keyword: Precise, Operational, Amplification, Noise


The pictures show the precise operational amplification circuit with extreme low noise. (View)
View full Circuit Diagram | Comments | Reading(775)
Published:2011/7/19 9:10:00 Author:Robert | Keyword: Auto-Adapted, Noise, Offset, Line
The picture shows the auto-adapted noise offset line circuit. (View)
View full Circuit Diagram | Comments | Reading(559)
Published:2011/7/18 1:54:00 Author:Sue | Keyword: Hyundai Sonata, Blower, Air Conditioning, Control System
The picture shows the Hyundai Sonata blower and air conditioning control system(automatic) circuit. (View)
View full Circuit Diagram | Comments | Reading(1781)
Published:2011/7/19 9:12:00 Author:Robert | Keyword: Low-Cost, Low-Noise, Gain, Programmable, Amplification
The picture shows the low-cost low-noise gain programmable amplification circuit. (View)
View full Circuit Diagram | Comments | Reading(499)
Published:2011/7/19 9:15:00 Author:Robert | Keyword: Gain, Programmable, Amplification, Concatenate, Stages
The picture shows the gain programmable amplification circuit by using concatenate stages. (View)
View full Circuit Diagram | Comments | Reading(479)
Published:2011/7/18 10:15:00 Author:Robert | Keyword: Digital, Internal, Equivalent
The picture shows the digital type PGA204 internal part equivalent circuit. (View)
View full Circuit Diagram | Comments | Reading(596)
Published:2011/7/18 10:27:00 Author:Robert | Keyword: Capacitive Load, Emitter, Follower
The picture shows thea capacitive load emitter follower circuit. (View)
View full Circuit Diagram | Comments | Reading(713)
Published:2011/7/18 2:03:00 Author:Sue | Keyword: Hyundai Sonata, Anti-lock Braking System, Traction Control System
The picture shows the Hyundai Sonata anti-lock braking system/traction control system circuit. (View)
View full Circuit Diagram | Comments | Reading(1197)
Published:2011/7/18 10:06:00 Author:Robert | Keyword: 16dB, Wideband, Video, Amplification
The picture shows the 16dB wideband video amplification circuit. (View)
View full Circuit Diagram | Comments | Reading(487)
Published:2011/7/18 10:04:00 Author:Robert | Keyword: Practical, 400MHz, Differential, Amplification
The picture shows the practical 400MHz differential amplification circuit. (View)
View full Circuit Diagram | Comments | Reading(706)
| Pages:1513/2234 At 2015011502150315041505150615071508150915101511151215131514151515161517151815191520Under 20 |